Curiosii for ever!: Car repair manuals for everyone.

Part 2








2GR-FSE ENGINE CONTROL SYSTEM: SFI SYSTEM: EVAP System

EVAP System (Continued)

PROCEDURE

1. CONFIRM DTC
(a) Turn the engine switch off and wait for 10 seconds.
(b) Turn the engine switch on (IG).
(c) Turn the engine switch off and wait for 10 seconds.
(d) Connect Techstream to the DLC3.
(e) Turn the engine switch on (IG).
(f) Enter the following menus: Powertrain / Engine and ECT / Trouble Codes.
(g) Confirm DTCs and freeze frame data.
If any EVAP system DTCs are set, the malfunctioning area can be determined using the table below.
NOTE:
If the 0.02 inch reference pressure difference between the first and second checks is greater than the specification, the DTCs corresponding to the reference pressure (P043E, P043F, P0441, P0455, P0456, P2401 and P2420) will all be stored.





NEXT -- Continue to next step.
2. PERFORM EVAPORATIVE SYSTEM CHECK (AUTOMATIC MODE)
NOTICE:
- In the Evaporative System Check (Automatic Mode), the series of 5 Evaporative System Check step are performed automatically. It takes a maximum of approximately 18 minutes.
- Do not perform the Evaporative System Check when the fuel tank is more than 90% full because the cut-off valve may be closed, making the leak check of the fuel tank unavailable.
- Do not run the engine in this step.
- When the temperature of the fuel is 35°C (95°F) or more, a large amount of vapor forms and any check results become inaccurate. When performing the Evaporative System Check, keep the temperature below 35°C (95°F).
(a) Clear the DTCs DTC Check / Clear.
(b) Enter the following menus: Powertrain / Engine and ECT / Utility / Evaporative System Check / Automatic Mode.
(c) After the Evaporative System Check is completed, check for pending DTCs by entering the following menus: Powertrain / Engine and ECT / Trouble Codes / Pending.
HINT:
If no pending DTC is displayed, perform the Monitor Confirmation after the repair is completed. After this confirmation, check for pending DTCs. If no DTC is displayed, the EVAP system is normal.

NEXT -- Continue to next step.
3. PERFORM EVAPORATIVE SYSTEM CHECK (MANUAL MODE)




NOTICE:
- In the Evaporative System Check (Manual Mode), the series of 5 Evaporative System Check step are performed manually.
- Do not perform the Evaporative System Check when the fuel tank is more than 90% full because the cut-off valve may be closed, making the leak check of the fuel tank unavailable.
- Do not run the engine in this step.
- When the temperature of the fuel is 35°C (95°F) or more, a large amount of vapor forms and any check results become inaccurate. When performing the Evaporative System Check, keep the temperature below 35°C (95°F).
(a) Clear the DTCs DTC Check / Clear.
(b) Enter the following menus: Powertrain / Engine and ECT / Utility / Evaporative System Check / Manual Mode.
NEXT -- Continue to next step.
4. PERFORM EVAPORATIVE SYSTEM CHECK (STEP 1/5)




(a) Check the EVAP pressure in step 1/5.
Result:





*: The DTCs related to the EVAP system are displayed on Techstream when checking.
B -- REPLACE CANISTER ASSEMBLY
A -- Continue to next step.
5. PERFORM EVAPORATIVE SYSTEM CHECK (STEP 1/5 TO 2/5)




(a) Check the EVAP pressure in step 1/5 and 2/5.
Result:





*: The DTCs related to the EVAP system are displayed on Techstream when checking.
HINT:
The first 0.02 inch leak pressure standard is the value determined in step 2/5.

B -- PERFORM ACTIVE TEST USING TECHSTREAM (FOR CANISTER PUMP MODULE (VACUUM CAP))
A -- Continue to next step.
6. PERFORM EVAPORATIVE SYSTEM CHECK (STEP 2/5)




HINT:
Make a note of the pressures checked in the steps below.
(a) Check the EVAP pressure 4 seconds after the leak detection pump is activated*.
(b) Check the EVAP pressure again when it has stabilized. This pressure is the 0.02 inch leak pressure standard.
*: The leak detection pump begins to operate as step 1/5 is proceeded to step 2/5.
Result:





*: The DTCs related to the EVAP system are displayed on Techstream when checking.
D -- PERFORM ACTIVE TEST USING TECHSTREAM (FOR VENT VALVE)
C -- REPLACE CANISTER ASSEMBLY
B -- PERFORM EVAPORATIVE SYSTEM CHECK (STEP 3/5)
A -- Continue to next step.
7. PERFORM EVAPORATIVE SYSTEM CHECK (STEP 2/5 TO 3/5)




(a) Check the EVAP pressure in step 3/5.
Result:





*: The DTCs related to the EVAP system are displayed on Techstream when checking.
C -- REPLACE CANISTER ASSEMBLY
B -- PERFORM ACTIVE TEST USING TECHSTREAM (FOR VENT VALVE)
A -- Continue to next step.
8. PERFORM EVAPORATIVE SYSTEM CHECK (STEP 3/5)




(a) Wait until the EVAP pressure change is less than 0.1 kPa (0.75 mmHg) for 30 seconds.
(b) Measure the EVAP pressure and record it.
HINT:
A few minutes are required for the EVAP pressure to become saturated. When there is little fuel in the fuel tank, it takes up to 15 minutes.

NEXT -- Continue to next step.
9. PERFORM EVAPORATIVE SYSTEM CHECK (STEP 4/5)




(a) Check the EVAP pressure in step 4/5.
Result:





*: The DTCs related to the EVAP system are displayed on Techstream when checking.
C -- PERFORM ACTIVE TEST USING TECHSTREAM (PURGE VSV)
B -- CHECK EVAP HOSE (PURGE VSV - THROTTLE BODY)
A -- Continue to next step.
10. PERFORM EVAPORATIVE SYSTEM CHECK (STEP 5/5)




(a) Check the EVAP pressure in step 5/5.
(b) Compare the EVAP pressure in step 3/5 and the second 0.02 inch leak pressure standard (step 5/5).
Result:





*: The DTCs related to the EVAP system are displayed on Techstream when checking.
B -- PERFORM ACTIVE TEST USING TECHSTREAM (PURGE VSV)
A -- REPAIR OR REPLACE PARTS AND COMPONENTS INDICATED BY OUTPUT DTCS
11. PERFORM EVAPORATIVE SYSTEM CHECK (STEP 3/5)




(a) Check the EVAP pressure in step 3/5.
Result:





*: The DTCs related to the EVAP system are displayed on Techstream when checking.
HINT:
The first 0.02 inch leak pressure standard is the value determined in step 2/5.

B -- PERFORM ACTIVE TEST USING TECHSTREAM (FOR CANISTER PUMP MODULE (VACUUM CAP))
A -- REPLACE CANISTER ASSEMBLY
12. PERFORM ACTIVE TEST USING TECHSTREAM (PURGE VSV)




(a) Enter the following menus: Powertrain / Engine and ECT / Active Test / Activate the VSV for Evap Control.
(b) Disconnect the hose (connected to the canister) from the purge VSV.
(c) Turn the engine switch on (IG).
(d) Using the tester, turn the purge VSV OFF.
(e) Use your finger to confirm that the purge VSV has no suction.
(f) Using the tester, turn the purge VSV ON.
(g) Use your finger to confirm that the purge VSV has suction.
Result:






C -- CHECK EVAP HOSE (PURGE VSV - THROTTLE BODY)
B -- INSPECT DUTY VACUUM SWITCHING VALVE (PURGE VSV)
A -- Continue to next step.
13. CHECK FUEL CAP
(a) Check that the fuel cap is correctly installed.
(b) Confirm that the fuel cap is tightened until a few click sounds are heard.
HINT:
If an EVAP tester is available, check the fuel cap using the tester.

(1) Remove the fuel cap and install it onto the fuel cap adaptor.
(2) Connect an EVAP tester pump hose to the adaptor, and pressurize the cap to 3.2 to 3.7 kPa (24 to 28 mmHg) using an EVAP tester pump.
(3) Seal the adaptor and wait for 2 minutes.
(4) Check the pressure. If the pressure is 2 kPa (15 mmHg) or more, the fuel cap is normal.
Result:






C -- REPLACE FUEL CAP
B -- REINSTALL OR REPLACE FUEL CAP
A -- REPAIR EVAP LEAK PART
14. INSPECT DUTY VACUUM SWITCHING VALVE (PURGE VSV)




(a) Turn the engine switch off.
(b) Disconnect the E15 purge VSV connector.
(c) Disconnect the hose (connected to the canister) from the purge VSV.
(d) Start the engine.
(e) Use your finger to confirm that the purge VSV has no suction.
Result:






B -- REPLACE DUTY VACUUM SWITCHING VALVE (PURGE VSV)
A -- REPLACE ECM
15. CHECK EVAP HOSE (PURGE VSV - THROTTLE BODY)




(a) Disconnect the hose (connected to the throttle body) from the purge VSV.
(b) Turn the engine switch on (IG).
(c) Use your finger to confirm that the hose has suction.
Result:





(d) Reconnect the hose.
B -- INSPECT THROTTLE BODY (EVAP PURGE PORT)
A -- Continue to next step.
16. INSPECT DUTY VACUUM SWITCHING VALVE (PURGE VSV)




(a) Remove the purge VSV connector.
(b) Apply battery voltage to the terminals of the purge VSV.
(c) Using an air gun, confirm that air flows from port A to port B.
Result:





(d) Install the purge VSV.
B -- REPLACE DUTY VACUUM SWITCHING VALVE (PURGE VSV)
A -- Continue to next step.
17. CHECK HARNESS AND CONNECTOR (POWER SOURCE OF PURGE VSV)




(a) Disconnect the E15 purge VSV connector.
(b) Turn the engine switch on (IG).
(c) Measure the voltage between terminal 1 of the purge VSV connector and body ground.
Result:





(d) Reconnect the purge VSV connector.
B -- REPAIR OR REPLACE HARNESS OR CONNECTOR
A -- Continue to next step.
18. CHECK HARNESS AND CONNECTOR (PURGE VSV - ECM)




(a) Disconnect the E3 ECM connector and the E15 purge VSV connectors.
(b) Measure the resistance according to the value(s) in the table below.
Standard resistance:





(c) Reconnect the purge VSV connector.
(d) Reconnect the ECM connector.
NG -- REPAIR OR REPLACE HARNESS OR CONNECTOR
OK -- REPLACE ECM
19. PERFORM ACTIVE TEST USING TECHSTREAM (FOR VENT VALVE)




(a) Turn the engine switch on (IG).
(b) Enter the following menus: Powertrain / Engine and ECT / Active Test / Activate the VSV for Vent valve.
(c) Measure the voltage between terminal VPMP of the ECM connector and body ground when the vent valve is turned ON (close) and OFF (vent) using the tester.
Result:






B -- REPLACE ECM
A -- INSPECT CANISTER ASSEMBLY (VENT VALVE OPERATION)
20. PERFORM ACTIVE TEST USING TECHSTREAM (FOR VENT VALVE)




(a) Turn the engine switch on (IG).
(b) Enter the following menus: Powertrain / Engine and ECT / Active Test / Activate the VSV for Vent valve.
(c) Measure the voltage between terminal VPMP of the ECM connector and body ground when the vent valve is turned ON (close) and OFF (vent) using the tester.
Result:






C -- REPLACE ECM
B -- INSPECT CANISTER ASSEMBLY (VENT VALVE OPERATION)
A -- Continue to next step.
21. INSPECT CANISTER ASSEMBLY (POWER SOURCE FOR VENT VALVE)




(a) Turn the engine switch off.
(b) Disconnect the Q49 canister pump module connector.
(c) Turn the engine switch on (IG).
(d) Measure the voltage between terminal 9 of the canister connector and body ground.
Result:





(e) Reconnect the canister pump module connector.
B -- REPAIR OR REPLACE HARNESS OR CONNECTOR
A -- Continue to next step.
22. INSPECT CANISTER ASSEMBLY (VENT VALVE OPERATION)




(a) Turn the engine switch off.
(b) Disconnect the Q49 canister pump module connector.
(c) Apply the battery voltage to terminals 9 and 8 of the canister pump module.
(d) Touch the canister pump module to confirm the vent valve operation.
Result:





(e) Reconnect the canister pump module connector.
B -- REPLACE CANISTER ASSEMBLY
A -- REPAIR OR REPLACE HARNESS OR CONNECTOR
23. PERFORM ACTIVE TEST USING TECHSTREAM (FOR CANISTER PUMP MODULE (VACUUM CAP))




(a) Enter the following menus: Powertrain / Engine and ECT / Active Test / Activate the Vacuum Pump.
(b) Measure the voltage between MPMP terminal of ECM connector and body ground when the leak detection pump is turned ON and OFF using the tester.
Result:






B -- REPLACE ECM
A -- Continue to next step.
24. CHECK HARNESS AND CONNECTOR (CANISTER PUMP MODULE - ECM)




(a) Turn the engine switch off.
(b) Disconnect the Q49 canister pump module connector.
(c) Turn the engine switch on (IG).
(d) On Techstream, enter the following menus: Powertrain / Engine and ECT / Active Test / Activate the Vacuum Pump.
(e) Turn the leak detection pump ON.
(f) Measure the voltage between terminal 1 of the canister connector and body ground.
Result:





(g) Reconnect the canister pump module connector.
B -- REPAIR OR REPLACE HARNESS OR CONNECTOR
A -- Continue to next step.
25. CHECK HARNESS AND CONNECTOR (CANISTER PUMP MODULE - GROUND)




(a) Disconnect the Q49 canister pump module connector.
(b) Turn the engine switch off.
(c) Measure the resistance between terminal 6 of the canister connector and body ground.
Result:





(d) Reconnect the canister pump module connector.
B -- REPAIR OR REPLACE HARNESS OR CONNECTOR
A -- REPLACE CANISTER ASSEMBLY
26. INSPECT THROTTLE BODY (EVAP PURGE PORT)
(a) Turn the engine switch off.
(b) Disconnect the EVAP hose from the intake manifold.
(c) Turn the engine switch on (IG).
(d) Use your finger to confirm that the port of the intake manifold has suction.
Result:





(e) Reconnect the EVAP hose.
B -- INSPECT THROTTLE BODY (EVAP PURGE PORT)
A -- REPLACE EVAP HOSE (THROTTLE BODY - PURGE VSV)
27. REINSTALL OR REPLACE FUEL CAP
HINT:
- When reinstalling the fuel cap, tighten it until a few click sounds are heard.
- When replacing the fuel cap, use a fuel cap that meets OEM specifications, and install it until a few click sounds are heard.

NEXT -- PERFORM EVAPORATIVE SYSTEM CHECK (AUTOMATIC MODE)
28. REPLACE FUEL CAP
HINT:
When installing the fuel cap, tighten it until a few click sounds are heard.

NEXT -- PERFORM EVAPORATIVE SYSTEM CHECK (AUTOMATIC MODE)
29. REPAIR EVAP LEAK PART
(a) Disconnect the pressure gauge to the canister with the adapter.




(b) Connect the pressure gauge to the canister with the adapter.




(c) Using SST, pinch the rubber tube to close the canister passage to air.
(d) Pressurize the EVAP system to 3.2 to 3.7 kPa (24 to 28 mmHg).
(e) Apply soapy water to the piping and connecting parts of the EVAP system. Check for areas where bubbles appear. This indicates leaking points.
(f) Repair or replace leaking parts.
HINT:
- If the system has leaks, a whistling sound will be heard.
- Disconnect the hose between the canister and the fuel tank from the canister. Close the canister hose connected to the fuel tank, and conduct an inspection. In this way, the fuel tank can be excluded as an area suspected of causing fuel leaks.

NEXT -- PERFORM EVAPORATIVE SYSTEM CHECK (AUTOMATIC MODE)
30. REPLACE CANISTER ASSEMBLY
NEXT -- PERFORM EVAPORATIVE SYSTEM CHECK (AUTOMATIC MODE)
31. REPLACE DUTY VACUUM SWITCHING VALVE (PURGE VSV)




(a) Disconnect the connector and hoses from the purge VSV.
(b) Remove the purge VSV.
(c) Install a new purge VSV.
(d) Reconnect the connector and hoses.
NEXT -- PERFORM EVAPORATIVE SYSTEM CHECK (AUTOMATIC MODE)
32. REPAIR OR REPLACE HARNESS OR CONNECTOR
NEXT -- PERFORM EVAPORATIVE SYSTEM CHECK (AUTOMATIC MODE)
33. REPLACE EVAP HOSE (THROTTLE BODY - PURGE VSV)
NEXT -- PERFORM EVAPORATIVE SYSTEM CHECK (AUTOMATIC MODE)
34. INSPECT THROTTLE BODY (EVAP PURGE PORT)
(a) Remove the throttle body.
(b) Check that the EVAP purge port of the throttle body is not clogged. If necessary, replace the throttle body.
NEXT -- PERFORM EVAPORATIVE SYSTEM CHECK (AUTOMATIC MODE)
35. REPLACE ECM
NEXT -- PERFORM EVAPORATIVE SYSTEM CHECK (AUTOMATIC MODE)
36. REPAIR OR REPLACE PARTS AND COMPONENTS INDICATED BY OUTPUT DTCS
(a) Repair the malfunctioning areas indicated by the DTCs that had been confirmed when the vehicle was brought in.
NEXT -- PERFORM EVAPORATIVE SYSTEM CHECK (AUTOMATIC MODE)
37. PERFORM EVAPORATIVE SYSTEM CHECK (AUTOMATIC MODE)
HINT:
- In the Evaporative System Check (Automatic Mode), the series of 5 Evaporative System Check step are performed automatically. IT takes a maximum of approximately 18 minutes.
- Do not perform the Evaporative System Check when the fuel tank is more than 90% full because the cut-off valve may be closed, making the leak check of the fuel tank unavailable.
- Do not run the engine in this step.
- When the temperature of the fuel is 35°C (95°F) or more, a large amount of vapor forms and any check results become inaccurate. When performing an Evaporative System Check, keep the temperature below 35°C (95°F).
(a) Clear the DTCs DTC Check / Clear.
(b) On Techstream, enter the following menus: Powertrain / Engine and ECT / Utility / Evaporative System Check / Automatic Mode.
(c) After the SYSTEM CHECK is completed, check for pending DTCs by entering the following menus: Powertrain / Engine and ECT / Trouble Codes / Pending.
HINT:
If no pending DTC is found, the repair has been successfully completed.

NEXT -- END

CONFIRMATION DRIVING PATTERN
HINT:
After a repair, check Monitor Status by performing the key-off monitor confirmation and purge flow monitor confirmation described below.

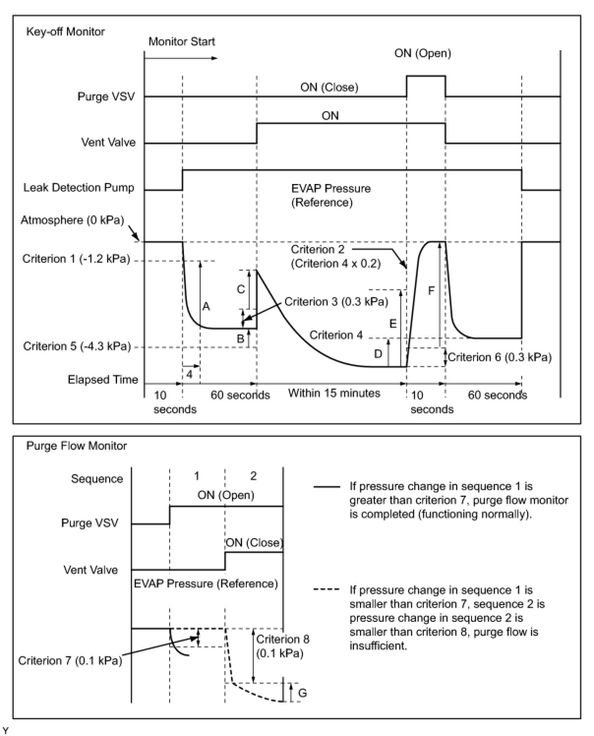
1. Key-off monitor confirmation
(a) Preconditions
The monitor will not run unless:
(1) The vehicle has been driven for 10 minutes or more (in a city area or on a free way)
(2) The fuel tank is less than 90% full
(3) The altitude is less than 8000 ft (2400 m)
(4) The Engine Coolant Temperature (ECT) is between 4.4°C and 35°C (40°F and 95°F)
(5) The Intake Air Temperature (IAT) is between 4.4°C and 35°C (40°F and 95°F)
(6) The vehicle remains stationary (the vehicle speed is 0 km/h [0 mph])
(b) Monitor Conditions
(1) Allow the engine to idle for at least 5 minutes.
(2) Turn the engine switch off and wait for 6 hours (8 or 10.5 hours).
HINT:
Do not turn the engine switch on (IG) until checking MONITOR STATUS. If the engine is started, the steps described above must be repeated.

(c) Monitor Status
(1) Connect Techstream to the DLC3.
(2) Turn the engine switch on (IG).
(3) Enter the following menus: Powertrain / Engine and ECT / Utility / Monitor / Evaporative System / Status 2.
(4) Check the Monitor Status displayed on the tester.
HINT:
If Incomplete is displayed, the monitor is not completed. Make sure that the preconditions have been met, and perform the Monitor Conditions again.

2. Purge flow monitor confirmation (P0441)
HINT:
Perform this monitor confirmation after the key-off monitor confirmation shows Complete.

(a) Preconditions
The monitor will not run unless:
- The vehicle has been driven for 10 minutes or more (in a city area or on a free way)
- The ECT is between 4.4°C to 35°C (40°F to 95°F)
- The IAT is between 4.4°C to 35°C (40°F to 95°F)

(b) Monitor Conditions
(1) Release the pressure from the fuel tank by removing and reinstalling the fuel cap.
(2) Warm the engine up until the ECT reaches more than 75°C (167°F).
(3) Increase the engine speed to 3000 rpm once.
(4) Allow the engine to idle and turn the A/C ON for 1 minute.
(c) Monitor Status
(1) Turn the engine switch off (where on (IG) or the engine is running).
(2) Connect Techstream to the DLC3.
(3) Turn the engine switch on (IG).
(4) Enter the following menus: Powertrain / Engine and ECT / Utility / Monitor / Evaporative System / Status 2.
(5) Check the Monitor Status displayed on the tester.
HINT:
If Incomplete is displayed, the monitor is not completed. Make sure that the preconditions have been met, and perform the Monitor Conditions again.

MONITOR RESULT

Refer to CHECKING MONITOR STATUS Mode 6 Data.
The test value and test limit information are described as shown in the following table. This information is included under MONITOR RESULT in the emissions-related DTC sections:

- Monitor Identification Data (MID) is assigned to each emissions-related component.
- Test Identification Data (TID) is assigned to each test value.
- Scaling is used to calculate the test value indicated on generic OBD II scan tools.

EVAP:






*: Pressures A to G are indicated as shown in the following diagram.