Curiosii for ever!: Car repair manuals for everyone.

Fuse Block

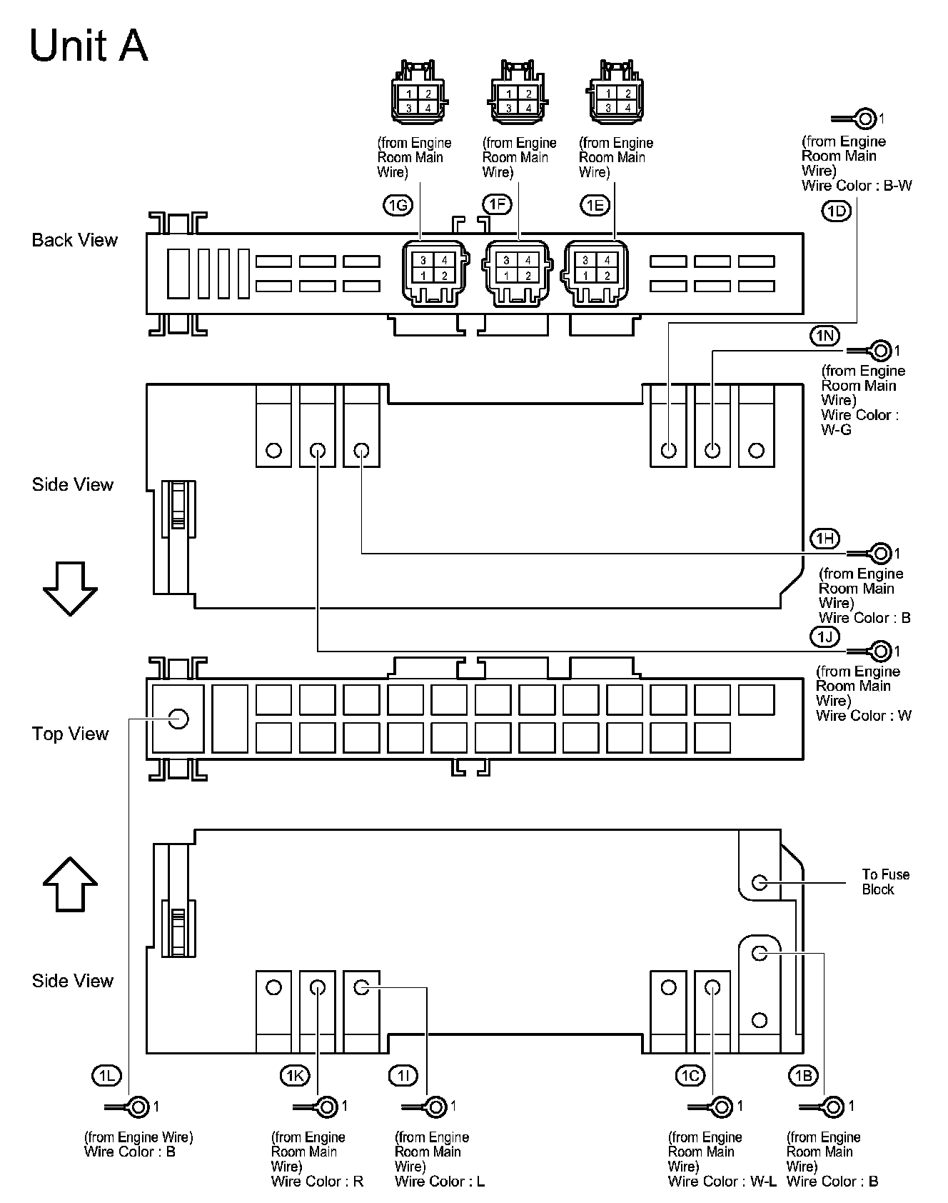
Engine Room R/B And J/B No.1 - Near The Battery:



Engine Room R/B And J/B No.2 - Engine Compartment Left:



Cowl Side J/B LH - Cowl Side Left:



Cowl Side J/B LH - Cowl Side Left:



Cowl Side J/B LH - Cowl Side Left:



Cowl Side J/B RH - Cowl Side Right:



Cowl Side J/B RH - Cowl Side Right:



Cowl Side J/B RH - Cowl Side Right:



Junction Connector (CAN LH) - Left Kick Panel:



Junction Connector (CAN RH) - Right Kick Panel: