Curiosii for ever!: Car repair manuals for everyone.

Component Tests and General Diagnostics








3UZ-FE ENGINE CONTROL SYSTEM: SFI SYSTEM: ECM Power Source Circuit

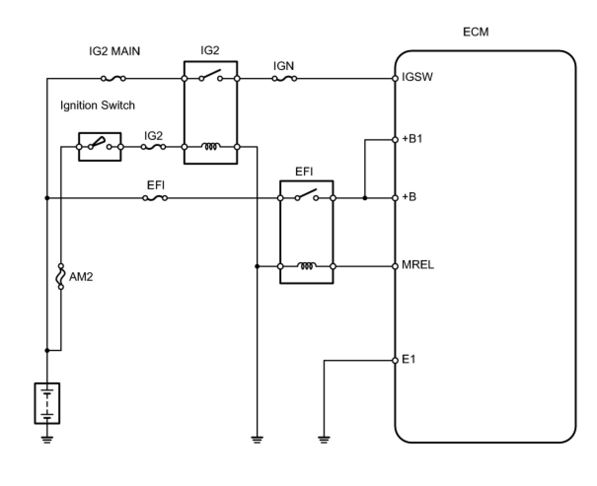
ECM Power Source Circuit

DESCRIPTION

When the ignition switch is turned ON, the battery voltage is applied to terminal IGSW of the ECM. The ECM MREL output signal causes a current to flow to the coil, closing the contacts of the EFI (Marking: EFI MAIN) relay and supplying power to terminal +B of the ECM.
If the ignition switch is turned OFF, the ECM holds the EFI relay ON for a maximum of 2 seconds to allow for the initial setting of the throttle valve.
When the ignition switch is turned ON, voltage from the ECM's MREL terminal flows to the EFI relay. This causes the contacts of the EFI relay to close, which supplies power to terminal +B or +B1 of the ECM.

WIRING DIAGRAM





INSPECTION PROCEDURE

PROCEDURE

1. CHECK ECM (+B, +B1 VOLTAGE)





(a) Turn the ignition switch ON.
(b) Measure the voltage of the ECM connectors.
Standard voltage:






OK -- PROCEED TO NEXT CIRCUIT INSPECTION SHOWN IN PROBLEM SYMPTOMS TABLE
NG -- Continue to next step.
2. CHECK WIRE HARNESS (ECM - BODY GROUND)





(a) Disconnect the E3 ECM connector.
(b) Measure the resistance of the wire harness side connector.
Standard resistance:






NG -- REPAIR OR REPLACE HARNESS AND CONNECTOR
OK -- Continue to next step.
3. CHECK ECM (IGSW VOLTAGE)





(a) Turn the ignition switch ON.
(b) Measure the voltage of the ECM connectors.
Standard voltage:






OK -- INSPECT FUSE (EFI)
NG -- Continue to next step.
4. INSPECT FUSE (IGN)





(a) Remove the IGN fuse from the engine room No. 2 relay block.
(b) Measure the resistance of the IGN fuse.
Standard resistance:
Below 1 Ohms
NG -- CHECK FOR SHORT IN ALL HARNESSES AND CONNECTORS CONNECTED TO FUSE AND REPLACE FUSE
OK -- Continue to next step.
5. INSPECT RELAY (Marking: IG2)





(a) Remove the IG2 relay from the engine room No. 1 relay block.
(b) Measure the resistance of the IG2 relay.
Standard resistance:






NG -- REPLACE IG2 RELAY
OK -- Continue to next step.
6. INSPECT IGNITION SWITCH





(a) Disconnect the I18 ignition switch connector.
(b) Measure the resistance of the ignition switch.
Standard resistance:






NG -- REPAIR OR REPLACE IGNITION SWITCH
OK -- Continue to next step.
7. CHECK ECM (MREL VOLTAGE)





(a) Turn the ignition switch ON.
(b) Measure the voltage of the ECM connectors.
Standard voltage:






NG -- REPLACE ECM
OK -- Continue to next step.
8. INSPECT FUSE (EFI)





(a) Remove the EFI fuse from the engine room No. 1 relay block and junction block.
(b) Measure the resistance of the EFI fuse.
Standard resistance:
Below 1 Ohms
NG -- REPLACE EFI RELAY
OK -- Continue to next step.
9. INSPECT EFI RELAY (Marking: EFI)





(a) Remove the EFI relay from the engine room No. 2 relay block.
(b) Measure the resistance of the EFI relay.
Standard resistance:






NG -- REPAIR OR REPLACE HARNESS AND CONNECTOR
OK -- Continue to next step.
10. CHECK WIRE HARNESS (EFI RELAY (Marking: EFI) - ECM AND BODY GROUND)





(a) Check the wire harness between the EFI relay and ECM.
(1) Remove the EFI relay from the engine room No. 2 relay block.
(2) Disconnect the E6 ECM connector.
(3) Measure the resistance of the wire harness side connectors.
Standard resistance:





(b) Check the wire harness between the EFI relay and body ground.
(1) Remove the EFI relay from the engine room No. 2 relay block.
(2) Measure the resistance of the wire harness side connectors.
Standard resistance:






NG -- REPAIR OR REPLACE HARNESS AND CONNECTOR
OK -- REPAIR OR REPLACE HARNESS AND CONNECTOR (TERMINAL +B OF ECM - POSITIVE (+) BATTERY TERMINAL)