Curiosii for ever!: Car repair manuals for everyone.

Part 2








4GR-FSE ENGINE CONTROL SYSTEM: SFI SYSTEM: EVAP System - Continued

15. CHECK EVAP HOSE (EVAP VSV - THROTTLE BODY)





(a) Disconnect the hose (connected to the throttle body) from the EVAP VSV.
(b) Turn the engine switch on (IG).
(c) Use your finger to confirm that the hose has suction.
Result:





(d) Reconnect the hose.
B -- INSPECT THROTTLE BODY (EVAP PURGE PORT)
A -- Continue to next step.
16. INSPECT DUTY VACUUM SWITCHING VALVE (EVAP VSV)





(a) Remove the EVAP VSV connector.
(b) Apply battery voltage to the terminals of the EVAP VSV.
(c) Using compressed air, confirm that air flows from port A to port B.
Result:





(d) Install the EVAP VSV.
B -- REPLACE DUTY VACUUM SWITCHING VALVE (EVAP VSV)
A -- Continue to next step.
17. CHECK HARNESS AND CONNECTOR (POWER SOURCE OF EVAP VSV)





(a) Disconnect the E15 EVAP VSV connector.
(b) Turn the engine switch on (IG).
(c) Measure the voltage between terminal 1 of EVAP VSV connector and body ground.
Result:





(d) Reconnect the EVAP VSV connector.
B -- REPAIR OR REPLACE HARNESS OR CONNECTOR
A -- Continue to next step.
18. CHECK HARNESS AND CONNECTOR (EVAP VSV - ECM)





(a) Disconnect the E3 ECM connector and the E15 EVAP VSV connector.
(b) Measure the resistance according to the value(s) in the table below.
Standard resistance:





(c) Reconnect the EVAP VSV connector.
(d) Reconnect the ECM connector.
NG -- REPAIR OR REPLACE HARNESS OR CONNECTOR
OK -- REPLACE ECM
19. PERFORM ACTIVE TEST USING TECHSTREAM (FOR VENT VALVE)





(a) Turn the engine switch on (IG).
(b) Enter the following menus: Powertrain / Engine and ECT / Active Test / Activate the VSV for Vent Valve.
(c) Measure the voltage between terminal VPMP of the ECM connector and body ground when the vent valve is turned ON (close) and OFF (vent) using the tester.
Result:






B -- REPLACE ECM
A -- INSPECT CANISTER ASSEMBLY (VENT VALVE OPERATION)
20. PERFORM ACTIVE TEST USING TECHSTREAM (FOR VENT VALVE)





(a) Turn the engine switch on (IG).
(b) Enter the following menus: Powertrain / Engine and ECT / Active Test / Activate the VSV for Vent Valve.
(c) Measure the voltage between terminal VPMP of the ECM connector and body ground when the vent valve is turned ON (close) and OFF (vent) using the tester.
Result:






C -- REPLACE ECM
B -- INSPECT CANISTER ASSEMBLY (VENT VALVE OPERATION)
A -- Continue to next step.
21. INSPECT CANISTER ASSEMBLY (POWER SOURCE FOR VENT VALVE)





(a) Turn the engine switch off.
(b) Disconnect the Q49 canister pump module connector.
(c) Turn the engine switch on (IG).
(d) Measure voltage between terminal 9 of the canister connector and body ground.
Result:





(e) Reconnect the canister pump module connector.
B -- REPAIR OR REPLACE HARNESS OR CONNECTOR
A -- Continue to next step.
22. INSPECT CANISTER ASSEMBLY (VENT VALVE OPERATION)





(a) Turn the engine switch off.
(b) Disconnect the Q49 canister pump module connector.
(c) Apply the battery voltage to terminals 9 and 8 of the pump module.
(d) Touch the pump module to confirm the vent valve operation.
Result:





(e) Reconnect the canister pump module connector.
B -- REPLACE CANISTER
A -- REPAIR OR REPLACE HARNESS OR CONNECTOR
23. PERFORM ACTIVE TEST USING TECHSTREAM (FOR PUMP MODULE (VACUUM CAP))





(a) Enter the following menus: Powertrain / Engine and ECT / Active Test / Activate the Vacuum Pump.
(b) Measure the voltage between MPMP terminal of ECM connector and body ground when the vacuum pump is turned ON and OFF using the tester.
Result:






B -- REPLACE ECM
A -- Continue to next step.
24. CHECK HARNESS AND CONNECTOR (PUMP MODULE - ECM)





(a) Turn the engine switch off.
(b) Disconnect the Q49 canister pump module connector.
(c) Turn the engine switch on (IG).
(d) On Techstream, enter the following menus: Powertrain / Engine and ECT / Active Test / Activate the Vacuum Pump.
(e) Turn the vacuum pump ON.
(f) Measure the voltage between terminal 1 of the canister connector and body ground.
Result:





(g) Reconnect the canister pump module connector.
B -- REPAIR OR REPLACE HARNESS OR CONNECTOR
A -- Continue to next step.
25. CHECK HARNESS AND CONNECTOR (PUMP MODULE - GROUND)





(a) Turn the engine switch off.
(b) Disconnect the Q49 canister pump module connector.
(c) Measure the resistance between terminal 6 of the canister connector and body ground.
Result:





(d) Reconnect the canister pump module connector.
B -- REPAIR OR REPLACE HARNESS OR CONNECTOR
A -- REPLACE CANISTER
26. INSPECT THROTTLE BODY (EVAP PURGE PORT)
(a) Turn the engine switch off.
(b) Disconnect the EVAP hose from the intake manifold.
(c) Turn the engine switch on (IG).
(d) Use your finger to confirm that the port of the intake manifold has suction.
Result:





(e) Reconnect the EVAP hose.
B -- INSPECT THROTTLE BODY (EVAP PURGE PORT)
A -- REPLACE EVAP HOSE (THROTTLE BODY - EVAP VSV)
27. REINSTALL OR REPLACE FUEL TANK CAP
HINT:
- When reinstalling the fuel tank cap, tighten it until a few click sounds are heard.
- When replacing the fuel tank cap, use a fuel tank cap that meets OEM specifications, and install it until a few click sounds are heard.

NEXT -- PERFORM EVAP SYSTEM CHECK (AUTOMATIC MODE)
28. REPLACE FUEL TANK CAP
HINT: When installing the fuel tank cap, tighten it until a few click sounds are heard.

NEXT -- PERFORM EVAP SYSTEM CHECK (AUTOMATIC MODE)
29. REPAIR EVAP LEAK PART
(a) Disconnect the pressure gauge to the canister with the adapter.





(b) Connect the pressure gauge to the canister with the adapter.





(c) Using SST, pinch the rubber tube to close the canister passage to air.
(d) Pressurize the EVAP system to 3.2 to 3.7 kPa (24 to 28 mmHg).
(e) Apply soapy water to the piping and connecting parts of the EVAP system. Check for areas where bubbles appear. This indicates leaking points.
(f) Repair or replace leaking parts.
HINT:
- If the system has leaks, a whistling sound will be heard.
- Disconnect the hose between the canister and the fuel tank from the canister. Close the canister hose connected to the fuel tank, and conduct an inspection. In this way, the fuel tank can be excluded as an area suspected of causing fuel leaks.

NEXT -- PERFORM EVAP SYSTEM CHECK (AUTOMATIC MODE)
30. REPLACE CANISTER
NEXT -- PERFORM EVAP SYSTEM CHECK (AUTOMATIC MODE)
31. REPLACE DUTY VACUUM SWITCHING VALVE (EVAP VSV)





(a) Disconnect the connector and hoses from the EVAP VSV.
(b) Remove the EVAP VSV.
(c) Install a new EVAP VSV.
(d) Reconnect the connector and hoses.
NEXT -- PERFORM EVAP SYSTEM CHECK (AUTOMATIC MODE)
32. REPAIR OR REPLACE HARNESS OR CONNECTOR
NEXT -- PERFORM EVAP SYSTEM CHECK (AUTOMATIC MODE)
33. REPLACE EVAP HOSE (THROTTLE BODY - EVAP VSV)
NEXT -- PERFORM EVAP SYSTEM CHECK (AUTOMATIC MODE)
34. INSPECT THROTTLE BODY (EVAP PURGE PORT)
(a) Remove the throttle body.
(b) Check that the EVAP purge port of the throttle body is not clogged. If necessary, replace the throttle body.
NEXT -- PERFORM EVAP SYSTEM CHECK (AUTOMATIC MODE)
35. REPLACE ECM
NEXT -- PERFORM EVAP SYSTEM CHECK (AUTOMATIC MODE)
36. REPAIR OR REPLACE PARTS AND COMPONENTS INDICATED BY OUTPUT DTCS
(a) Repair the malfunctioning areas indicated by the DTCs that had been confirmed when the vehicle was brought in.
NEXT -- PERFORM EVAP SYSTEM CHECK (AUTOMATIC MODE)
37. PERFORM EVAP SYSTEM CHECK (AUTOMATIC MODE)
HINT:
- In the Evaporative System Check (Automatic Mode), the series of 5 Evaporative System Check step are performed automatically. It takes a maximum of approximately 18 minutes.
- Do not perform the Evaporative System Check when the fuel tank is more than 90% full because the cut-off valve may be closed, making the leak check of the fuel tank unavailable.
- Do not run the engine in this step.
- When the temperature of the fuel is 35°C (95°F) or more, a large amount of vapor forms and any check results become inaccurate. When performing an Evaporative System Check, keep the temperature below 35°C (95°F).
(a) Clear the DTCs DTC Check / Clear.
(b) On Techstream, enter the following menus: Powertrain / Engine and ECT / Utility / Evaporative System Check / Automatic Mode.
(c) After the Evaporative System Check is completed, check for pending DTCs by entering the following menus: Powertrain / Engine and ECT / Trouble Codes / Pending.
HINT: If no pending DTC is found, the repair has been successfully completed.

NEXT -- END

CONFIRMATION DRIVING PATTERN
HINT: After a repair, check Monitor Status by performing the key-off monitor confirmation and purge flow monitor confirmation described below.

1. Key-off monitor confirmation
(a) Preconditions
The monitor will not run unless:
(1) The vehicle has been driven for 10 minutes or more (in a city area or on a free way)
(2) The fuel tank is less than 90% full
(3) The altitude is less than 8,000 ft (2,400 m)
(4) The Engine Coolant Temperature (ECT) is between 4.4°C and 35°C (40°F and 95°F)
(5) The Intake Air Temperature (IAT) is between 4.4°C and 35°C (40°F and 95°F)
(6) The vehicle remains stationary (the vehicle speed is 0 km/h [0 mph])
(b) Monitor Conditions
(1) Allow the engine to idle for at least 5 minutes.
(2) Turn the engine switch off and wait for 6 hours (8 or 10.5 hours).
HINT: Do not turn the engine switch on (IG) until checking MONITOR STATUS. If the engine is started, the steps described above must be repeated.

(c) Monitor Status
(1) Connect Techstream to the DLC3.
(2) Turn the engine switch on (IG).
(3) Enter the following menus: Powertrain / Engine and ECT / Monitor / Status 2.
(4) Check the Monitor Status displayed on the tester.
HINT: If INCMP is displayed, the monitor is not completed. Make sure that the preconditions have been met, and perform the Monitor Conditions again.

2. Purge flow monitor confirmation (P0441)
HINT: Perform this monitor confirmation after the key-off monitor confirmation shows complete.

(a) Preconditions
The monitor will not run unless:
(1) The vehicle has been driven for 10 minutes or more (in a city area or on a free way)
(2) The ECT is between 4.4°C to 35°C (40°F to 95°F)
(3) The IAT is between 4.4°C to 35°C (40°F to 95°F)
(b) Monitor Conditions
(1) Release the pressure from the fuel tank by removing and reinstalling the fuel tank cap.
(2) Warm the engine up until the ECT reaches more than 75°C (167°F).
(3) Increase the engine speed to 3,000 rpm once.
(4) Allow the engine to idle and turn the A/C ON for 1 minute.
(c) Monitor Status
(1) Turn the engine switch off (where on (IG) or the engine is running).
(2) Connect Techstream to the DLC3.
(3) Turn the engine switch on (IG).
(4) Enter the following menus: Powertrain / Engine and ECT / Monitor / Status 2.
(5) Check the Monitor Status displayed on the tester.
HINT: If INCMP is displayed, the monitor is not completed. Make sure that the preconditions have been met, and perform the Monitor Conditions again.

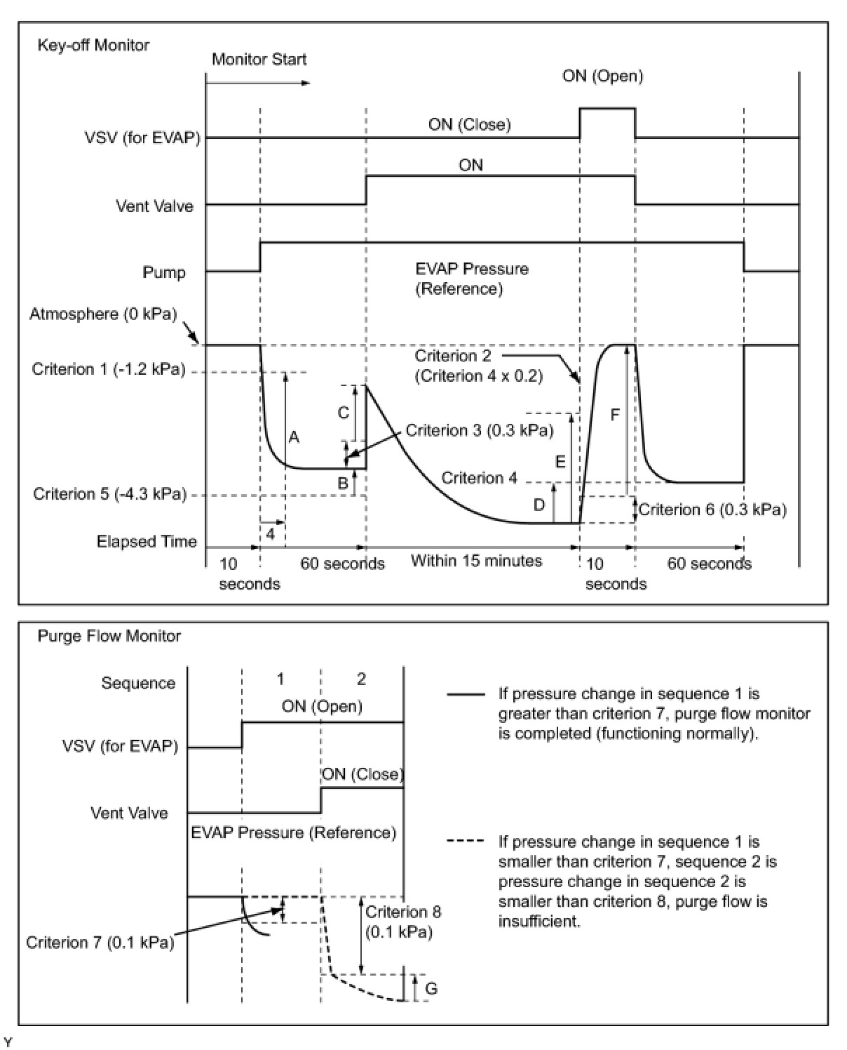
MONITOR RESULT

Detailed information ( Mode 6 Data).
The test value and test limit information are described as shown in the following table. This information is included under MONITOR RESULT in the emissions-related DTC sections:

- Monitor Identification Data (MID) is assigned to each emissions-related component.
- Test Identification Data (TID) is assigned to each test value.
- Scaling is used to calculate the test value indicated on generic OBD II scan tools.

EVAP:






*: Pressures A to G are indicated as shown in the following diagram.