Curiosii for ever!: Car repair manuals for everyone.

Part 2









1UR-FSE ENGINE CONTROL SYSTEM: SFI SYSTEM: EVAP System - Continued


15. CHECK EVAP HOSE (PURGE VSV - INTAKE MANIFOLD)





(a) Disconnect the hose (connected to the intake manifold) from the purge VSV.
(b) Start the engine.
(c) Use your finger to confirm that the hose has suction.
Result:





(d) Reconnect the hose.
B -- INSPECT INTAKE MANIFOLD (EVAP PURGE PORT)
A -- Continue to next step.
16. INSPECT PURGE VSV





(a) Remove the purge VSV.
(b) Apply the battery voltage to the terminals of the purge VSV.
(c) Using an air gun, confirm that air flows from port A to port B.
Result:






B -- REPLACE PURGE VSV (PURGE VSV)
A -- Continue to next step.
17. CHECK HARNESS AND CONNECTOR (POWER SOURCE OF PURGE VSV)





(a) Disconnect the purge VSV connector.
(b) Turn the engine switch on (IG).
(c) Measure the voltage between terminal 1 of the purge VSV connector and the body ground.
Result:





(d) Reconnect the VSV connector.
B -- REPAIR OR REPLACE HARNESS OR CONNECTOR
A -- Continue to next step.
18. CHECK HARNESS AND CONNECTOR (PURGE VSV - ECM)





(a) Disconnect the purge VSV connector.
(b) Disconnect the ECM connector.
(c) Measure the resistance according to the value(s) in the table below.
Standard resistance (Check for open):






Standard resistance (Check for short):





(d) Reconnect the VSV connector and ECM connector.
NG -- REPAIR OR REPLACE HARNESS OR CONNECTOR
OK -- REPLACE ECM
19. PERFORM ACTIVE TEST USING TECHSTREAM (FOR VENT VALVE)





(a) Connect the Techstream to the DLC3.
(b) Turn the engine switch on (IG) and turn the Techstream ON.
(c) Enter the following menus: Powertrain / Active Test / Activate the VSV for Vent Valve.
(d) Measure the voltage between terminal VPMP of the ECM connector and the body ground when the vent valve is turned ON (closed) and OFF (vent) using the Techstream.
Result:






B -- REPLACE ECM
A -- INSPECT CANISTER PUMP MODULE (VENT VALVE OPERATION)
20. PERFORM ACTIVE TEST USING TECHSTREAM (FOR VENT VALVE)





(a) Connect the Techstream to the DLC3.
(b) Turn the engine switch on (IG) and turn the Techstream ON.
(c) Enter the following menus: Powertrain / Active Test / Activate the VSV for Vent Valve.
(d) Measure the voltage between terminal VPMP of the ECM connector and the body ground when the vent valve is turned ON (closed) and OFF (vent) using the Techstream.
Result:






C -- REPLACE ECM
B -- INSPECT CANISTER PUMP MODULE (VENT VALVE OPERATION)
A -- Continue to next step.
21. INSPECT CANISTER PUMP MODULE (POWER SOURCE FOR VENT VALVE)





(a) Turn the engine switch off.
(b) Disconnect the canister pump module connector.
(c) Turn the engine switch on (IG).
(d) Measure the voltage between VLVB terminal of the canister pump module connector and the body ground.
Result:





(e) Reconnect the canister pump module connector.
B -- REPAIR OR REPLACE HARNESS OR CONNECTOR
A -- Continue to next step.
22. INSPECT CANISTER PUMP MODULE (VENT VALVE OPERATION)





(a) Turn the engine switch off.
(b) Disconnect the canister pump module connector.
(c) Apply the battery voltage to VLVB and VGND terminals of the canister pump module.
(d) Touch the canister pump module to confirm the vent valve operation.
Result:





(e) Reconnect the canister pump module connector.
B -- REPLACE CANISTER ASSEMBLY
A -- REPAIR OR REPLACE HARNESS OR CONNECTOR
23. PERFORM ACTIVE TEST USING TECHSTREAM (FOR LEAK DETECTION PUMP)





(a) Connect the Techstream to the DLC3.
(b) Turn the engine switch on (IG) and turn the Techstream ON.
(c) Enter the following menus: Powertrain / Active Test / Activate the Vacuum Pump.
(d) Measure the voltage between terminal MPMP of the ECM connector and the body ground when the leak detection pump is turned ON and OFF using the Techstream.
Result:






B -- REPLACE ECM
A -- Continue to next step.
24. CHECK HARNESS AND CONNECTOR (CANISTER PUMP MODULE - ECM)





(a) Connect the Techstream to the DLC3.
(b) Turn the engine switch off.
(c) Disconnect the canister pump module connector.
(d) Turn the engine switch on (IG) and turn the Techstream ON.
(e) Enter the following menus: Powertrain / Active Test / Activate the Vacuum Pump.
(f) Turn the leak detection pump ON.
(g) Measure the voltage between MTRB terminal of the canister pump module connector and the body ground.
Result:





(h) Reconnect the canister pump module connector.
B -- REPAIR OR REPLACE HARNESS OR CONNECTOR
A -- Continue to next step.
25. CHECK HARNESS AND CONNECTOR (CANISTER PUMP MODULE - GROUND)





(a) Disconnect the canister pump module connector.
(b) Turn the engine switch off.
(c) Measure the resistance between MGND terminal of the canister pump module connector and the body ground.
Result:





(d) Reconnect the canister pump connector.
B -- REPAIR OR REPLACE HARNESS OR CONNECTOR
A -- REPLACE CANISTER ASSEMBLY
26. INSPECT INTAKE MANIFOLD (EVAP PURGE PORT)
(a) Stop the engine.
(b) Disconnect the EVAP hose from the intake air surge tank.
(c) Start the engine.
(d) Use your finger to confirm that the port of the intake air surge tank has suction.
Result:





(e) Reconnect the EVAP hose.
B -- INSPECT INTAKE MANIFOLD
A -- REPLACE EVAP HOSE (INTAKE AIR SURGE TANK - PURGE VSV)
27. CORRECTLY REINSTALL OR REPLACE FUEL CAP ASSEMBLY
HINT:
- When reinstalling the fuel cap, tighten it until a few click sounds are heard.
- When replacing the fuel cap, use a fuel cap that meets OEM specifications, and install it until a few click sounds are heard.

NEXT -- PERFORM EVAPORATIVE SYSTEM CHECK (AUTOMATIC MODE)
28. REPLACE FUEL CAP ASSEMBLY
HINT:
When installing the fuel cap, tighten it until a few click sounds are heard.

NEXT -- PERFORM EVAPORATIVE SYSTEM CHECK (AUTOMATIC MODE)
29. LOCATE EVAP LEAK PART





(a) Disconnect the vent hose.
(b) Connect the EVAP pressure tester tool to the canister with the adapter.
(c) Pressurize the EVAP system to 3.2 to 3.7 kPa (24 to 28 mmHg).
(d) Apply soapy water to the piping and connecting parts of the EVAP system.
(e) Look for areas where bubbles appear. This indicates the leak point.
(f) Repair or replace the leak point.
HINT:
Disconnect the hose between the canister and the fuel tank from the canister. Block the canister side and conduct an inspection. In this way, the fuel tank can be excluded as an area suspected of causing fuel leaks.
(g) Reconnect the vent hose.
NEXT -- PERFORM EVAPORATIVE SYSTEM CHECK (AUTOMATIC MODE)
30. REPLACE CANISTER ASSEMBLY
(a) Replace the canister assembly Components.





NOTICE:
When replacing the canister, check the canister pump module interior and related pipes for water, fuel and other liquids. If liquids are present, check for disconnections and/or cracks in the following: 1) the pipe from the air inlet port to the canister pump module; 2) the canister filter; and 3) the fuel tank vent hose.

NEXT -- PERFORM EVAPORATIVE SYSTEM CHECK (AUTOMATIC MODE)
31. REPLACE PURGE VSV (PURGE VSV)





(a) Disconnect the connector and the hoses from the purge VSV.
(b) Remove the purge VSV.
(c) Install a new purge VSV.
(d) Reconnect the connector and hoses.
NEXT -- PERFORM EVAPORATIVE SYSTEM CHECK (AUTOMATIC MODE)
32. REPAIR OR REPLACE HARNESS OR CONNECTOR
NEXT -- PERFORM EVAPORATIVE SYSTEM CHECK (AUTOMATIC MODE)
33. REPLACE EVAP HOSE (INTAKE AIR SURGE TANK - PURGE VSV)
NEXT -- PERFORM EVAPORATIVE SYSTEM CHECK (AUTOMATIC MODE)
34. INSPECT INTAKE MANIFOLD
(a) Check that the EVAP purge port of the intake manifold is not clogged. If necessary, replace the intake manifold.
NEXT -- PERFORM EVAPORATIVE SYSTEM CHECK (AUTOMATIC MODE)
35. REPLACE ECM
(a) Replace the ECM Components.
NEXT -- PERFORM EVAPORATIVE SYSTEM CHECK (AUTOMATIC MODE)
36. REPAIR OR REPLACE PARTS AND COMPONENTS INDICATED BY OUTPUT DTCS
(a) Repair the malfunctioning areas indicated by the DTCs that had been confirmed when the vehicle was brought in.
NEXT -- PERFORM EVAPORATIVE SYSTEM CHECK (AUTOMATIC MODE)
37. PERFORM EVAPORATIVE SYSTEM CHECK (AUTOMATIC MODE)
NOTICE:
- The Evaporative System Check (Automatic Mode) consists of five steps performed automatically by the Techstream. It takes a maximum of approximately 18 minutes.
- Do not perform the Evaporative System Check when the fuel tank is more than 90% full because the cut-off valve may be closed, making the fuel tank leak check unavailable.
- Do not run the engine during this operation.
- When the temperature of the fuel is 35°C (95°F) or more, a large amount of vapor forms and any check results become inaccurate. When performing an Evaporative System Check, keep the temperature below 35°C (95°F).
(a) Clear DTCs DTC Check / Clear.
(b) Enter the following menus: Powertrain / Engine / Utility / Evaporative System Check / Automatic Mode.
(c) After the Evaporative System Check is completed, check for pending DTCs by entering the following menus: Powertrain / Engine / Trouble Codes / Pending.
HINT:
If no pending DTCs are found, the repair has been successfully completed.

NEXT -- COMPLETED

CONFIRMATION DRIVING PATTERN
HINT:
After a repair, check the Monitor Status by performing the Key-Off Monitor Confirmation and Purge Flow Monitor Confirmation described below.

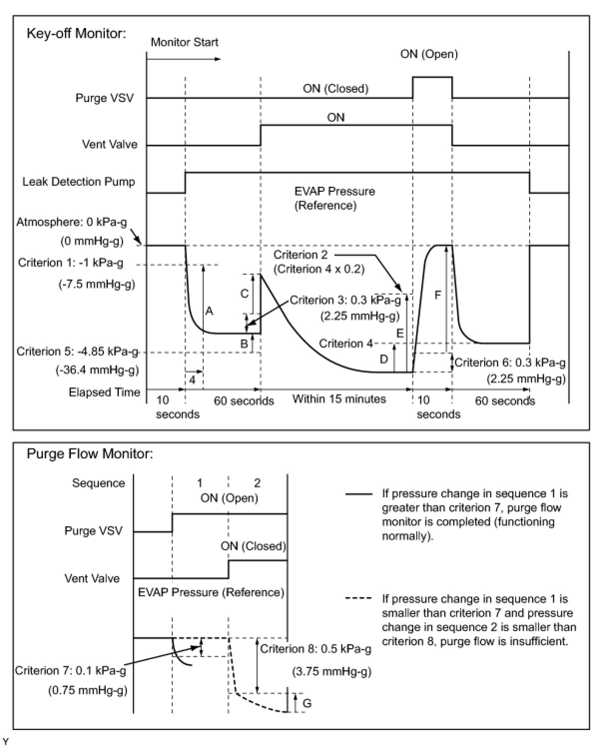
1. Key-off monitor confirmation
(a) Preconditions
The monitor will not run unless:
- The vehicle has been driven for 10 minutes or more (in a city area or on a freeway)
- The fuel tank is less than 90% full
- The altitude is less than 8000 ft (2400 m)
- The Engine Coolant Temperature (ECT) is between 4.4°C and 35°C (40°F and 95°F)
- The Intake Air Temperature (IAT) is between 4.4°C and 35°C (40°F and 95°F)
- The vehicle remains stationary (the vehicle speed is 0 mph [0 km/h])

(b) Monitor Conditions
1 Allow the engine to idle for at least 5 minutes.
2 Turn the engine switch off and wait for 6 hours (8 or 10.5 hours).
HINT:
Do not start the engine until checking Monitor Status. If the engine is started, the steps described above must be repeated.

(c) Monitor Status
1 Connect the Techstream to the DLC3.
2 Turn the engine switch on (IG) and turn the Techstream ON.
3 Enter the following menus: Powertrain / Engine / Monitor / Evaporative System.
4 Check the Monitor Status displayed on the Techstream.
HINT:
If INCMP (Incomplete) is displayed, the monitor is not completed. Make sure that the preconditions have been met, and perform the Monitor Conditions again.

2. Purge flow monitor confirmation (P0441)
HINT:
Perform this monitor confirmation after the Key-Off Monitor Confirmation shows COMPL (Complete).

(a) Preconditions
The monitor will not run unless:
- The vehicle has been driven for 10 minutes or more (in a city area or on a freeway)
- The ECT is between 4.4°C and 35°C (40°F and 95°F)
- The IAT is between 4.4°C and 35°C (40°F and 95°F)

(b) Monitor Conditions
1 Release the pressure from the fuel tank by removing and reinstalling the fuel cap.
2 Warm the engine up until the ECT reaches more than 75°C (167°F).
3 Increase the engine speed to 3000 rpm once.
4 Allow the engine to idle and turn A/C ON for 1 minute.

(c) Monitor Status
1 Turn the engine switch off (if on (IG) or the engine is running).
2 Connect the Techstream to the DLC3.
3 Turn the engine switch on (IG) and turn the Techstream ON.
4 Enter the following menus: Powertrain / Engine / Utility.
5 Check the Monitor Status displayed on the Techstream.
HINT:
If INCMP (Incomplete) is displayed, the monitor is not completed. Make sure that the preconditions have been met, and perform the Monitor Conditions again.

MONITOR RESULT

Refer to CHECKING MONITOR STATUS Mode 6 Data.
The test value and test limit information are described in the following table. This information is included under Monitor Result in the emissions-related DTC sections:

- MID (Monitor Identification Data) is assigned to each emissions-related component.
- TID (Test Identification Data) is assigned to each test value.
- Scaling is used to calculate the test value indicated on generic OBD II scan tools.

EVAP - Key-off Type





* Pressures A to G are indicated in the diagram below.