Curiosii for ever!: Car repair manuals for everyone.

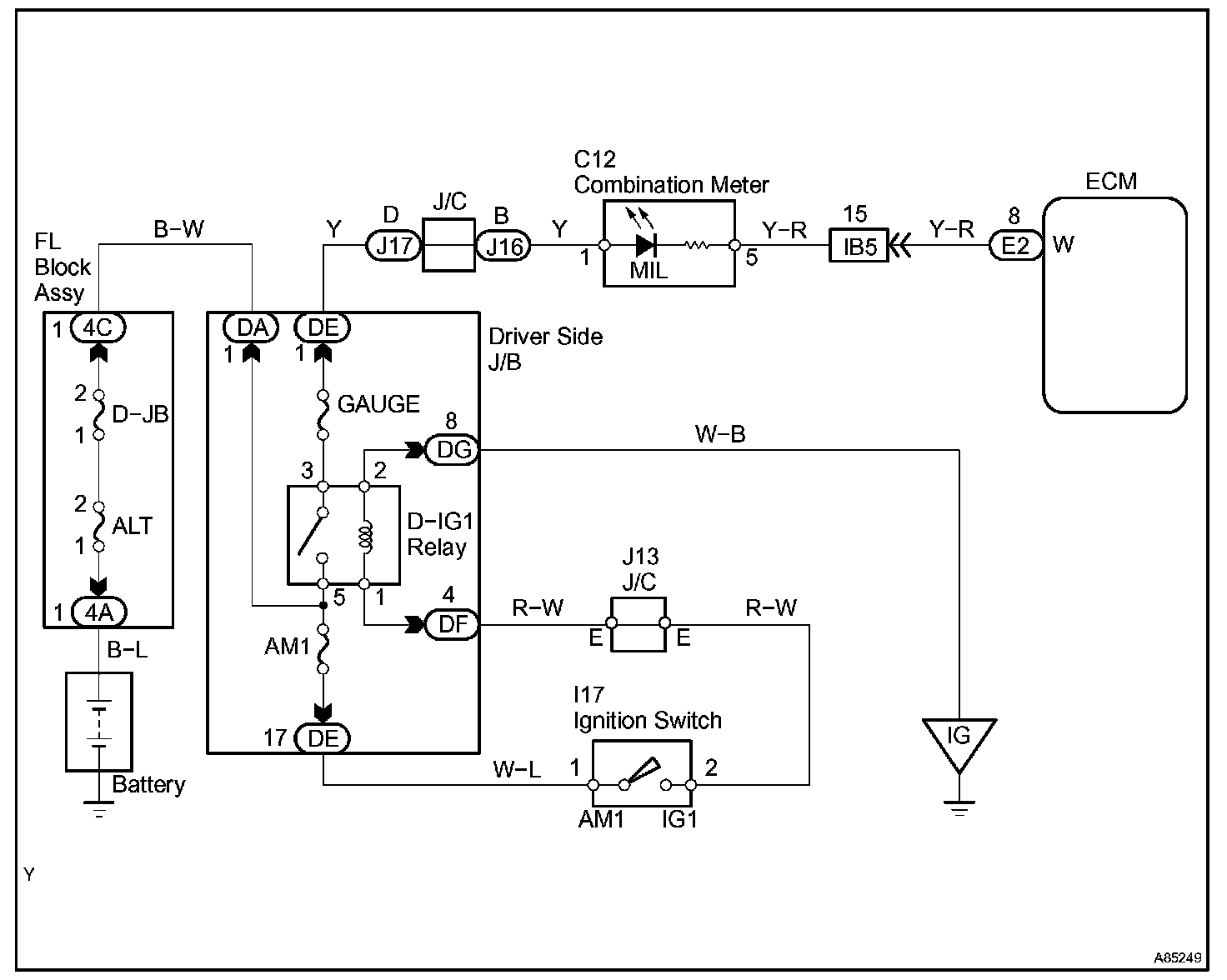
MIL Circuit

MIL CIRCUIT

CIRCUIT DESCRIPTION

The Malfunction Indicator Lamp (MIL) is used to indicate the ECM's detection of a vehicle malfunction. The instrument panel GAUGE fuse provides the circuit with power and the ECM provides the circuit ground that illuminates the MIL.

MIL operations should be checked visually: The MIL should be illuminated when the ignition switch is turned ON. If the MIL is always ON or OFF, use the hand-held tester and follow the procedures below to determine the cause of the problem.
If the ECM detects trouble, the MIL illuminates. At this time, the ECM records a DTC in the memory.

Wiring Diagram:






INSPECTION PROCEDURE





HINT: Troubleshoot each trouble symptom in accordance with the chart.

Step 1-3:




Step 4-5:




Step 6-7: