Curiosii for ever!: Car repair manuals for everyone.

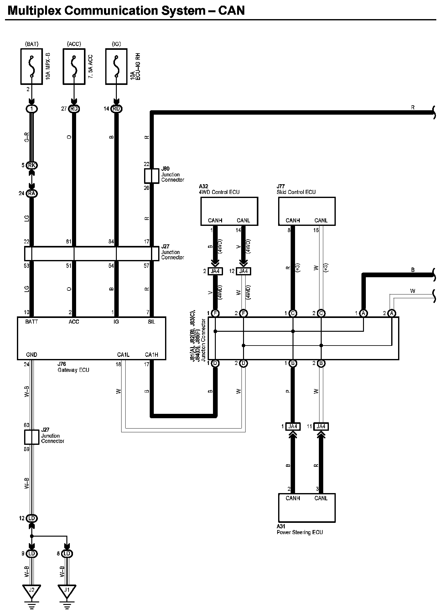
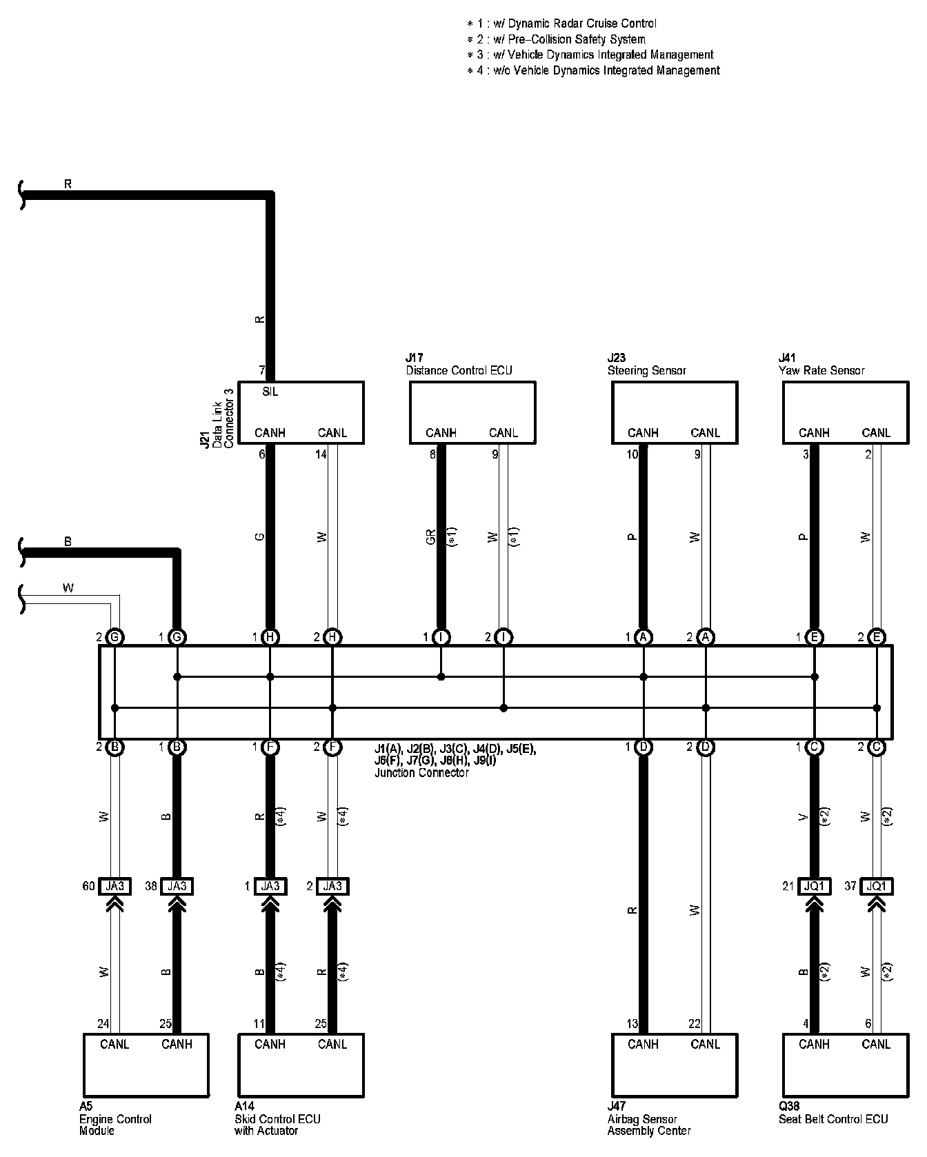
Multiplex Communication System-CAN

Multiplex Communication System-CAN (Part 1):




Multiplex Communication System-CAN (Part 2):




Diagram Legend:






Locations: The locations of components, connectors, ground points, and splices referred to within these diagrams can be found at Vehicle Locations. Locations

Connector Views: The connector views for connectors referred to within these diagrams can be found at Vehicle level Connector Views. Connector Views