Curiosii for ever!: Car repair manuals for everyone.

Data Link Connector

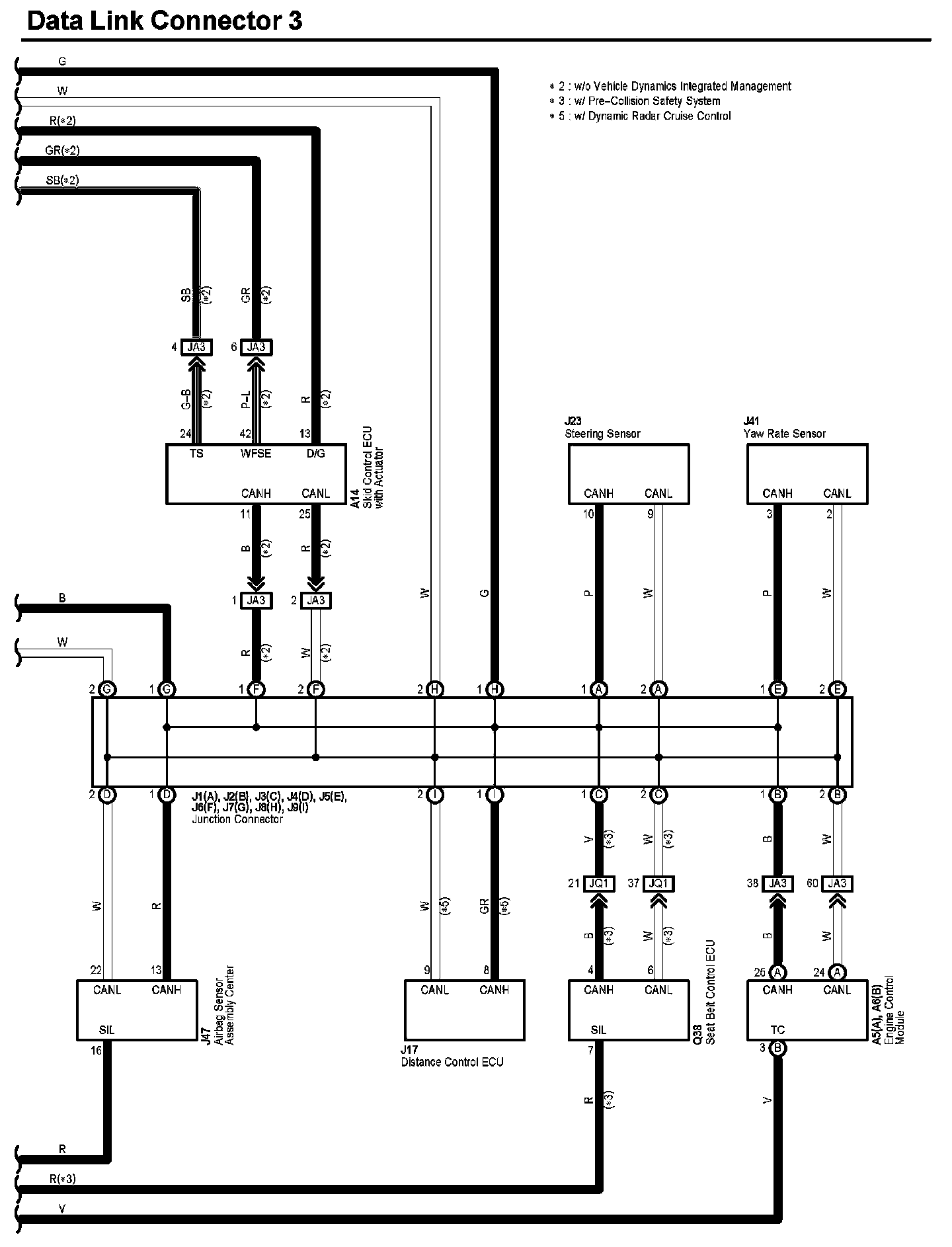
Data Link Connector 3 (Part 1):




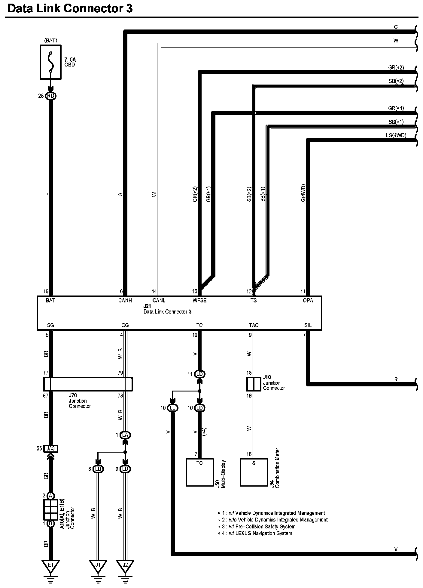
Data Link Connector 3 (Part 2):




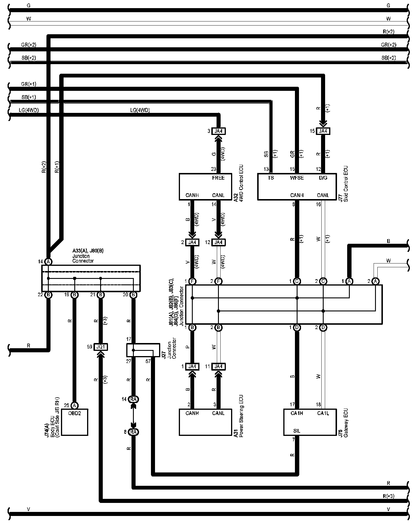
Data Link Connector 3 (Part 3):




Diagram Legend:






Locations: The locations of components, connectors, ground points, and splices referred to within these diagrams can be found at Vehicle Locations. Locations

Connector Views: The connector views for connectors referred to within these diagrams can be found at Vehicle level Connector Views. Connector Views