Curiosii for ever!: Car repair manuals for everyone.

Electrical Diagrams

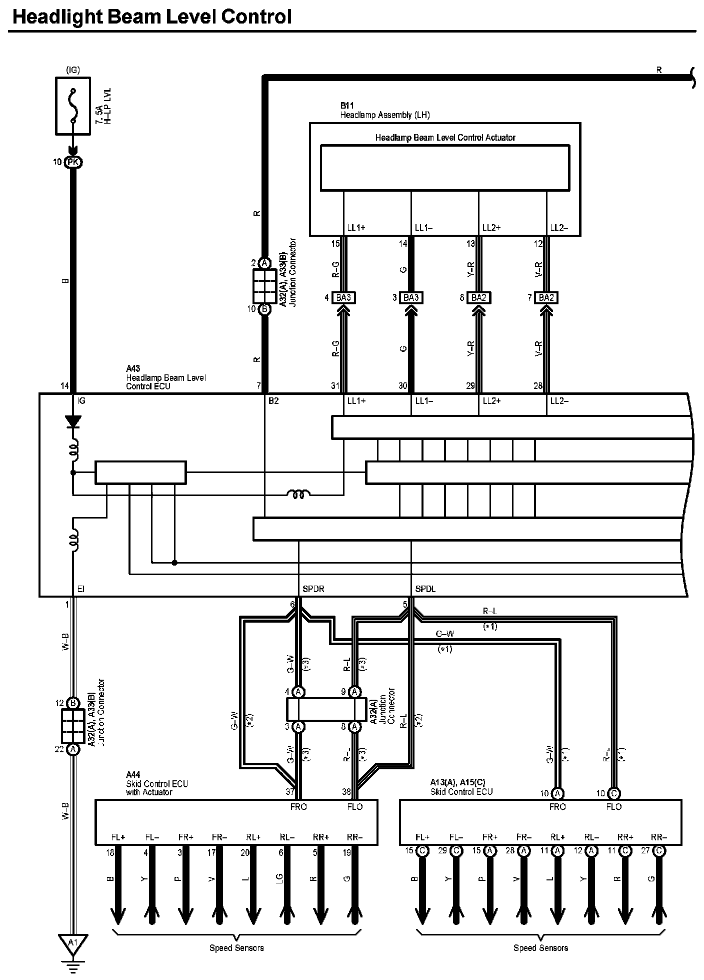
Headlight Beam Level Control (Part 1):




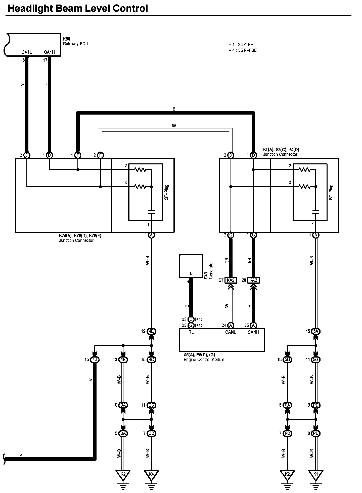
Headlight Beam Level Control (Part 2):




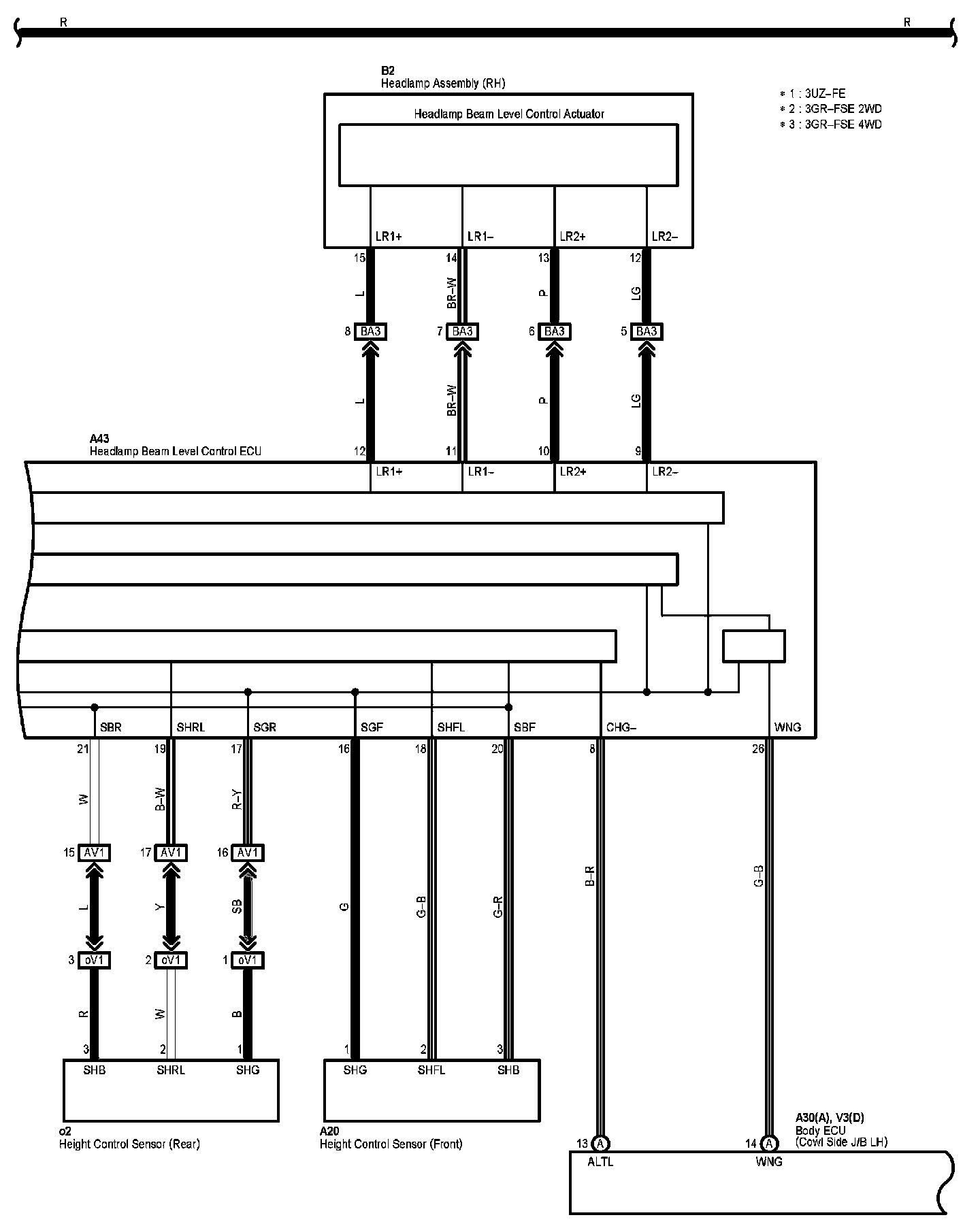
Headlight Beam Level Control (Part 3):




Headlight Beam Level Control (Part 4):




Headlight Beam Level Control (Part 5):




Diagram Legend:






Locations: The locations of components, connectors, ground points, and splices referred to within these diagrams can be found at Vehicle Locations. Locations

Connector Views: The connector views for connectors referred to within these diagrams can be found at Vehicle level Connector Views. Connector Views