Curiosii for ever!: Car repair manuals for everyone.

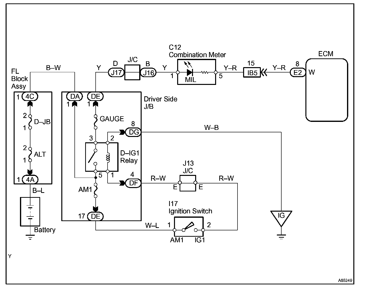
MIL Circuit

MIL CIRCUIT

CIRCUIT DESCRIPTION
The Malfunction Indicator Lamp (MIL) is used to indicate the ECM's detection of a vehicle malfunction.

The instrument panel GAUGE fuse provides the circuit with power and the ECM provides the circuit ground that illuminates the MIL.

MIL operations should be checked visually:
The MIL should be illuminated when the ignition switch is turned ON. If the MIL is always ON or OFF, use the hand-held tester and follow the procedures below to determine the cause of the problem.

If the ECM detects trouble, the MIL illuminates. At this time, the ECM records a DTC in the memory.

Wiring Diagram:






Step 1 - 3:




Step 4:




INSPECTION PROCEDURE






HINT: Troubleshoot each trouble symptom in accordance with the chart.