Curiosii for ever!
: Car repair manuals for everyone.
Home
>>
Lexus
>>
2003
>>
IS 300 L6-3.0L (2JZ-GE)
>>
Repair and Diagnosis
>>
Cruise Control
>>
Testing and Inspection
>>
Symptom Related Diagnostic Procedures
>>
Control Switch Circuit (Cruise Control Switch)
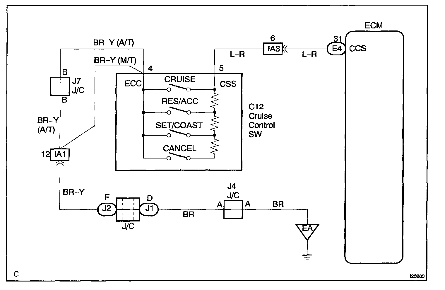
Control Switch Circuit (Cruise Control Switch)
CIRCUIT DESCRIPTION
This circuit carries the SET/COAST RESUME/ACCEL and CANCEL signal (each voltage) to the ECM.
Wiring Diagram:
Step 1:
Step 2:
Step 3 - 4:
Step 5:
INSPECTION PROCEDURE