Curiosii for ever!: Car repair manuals for everyone.

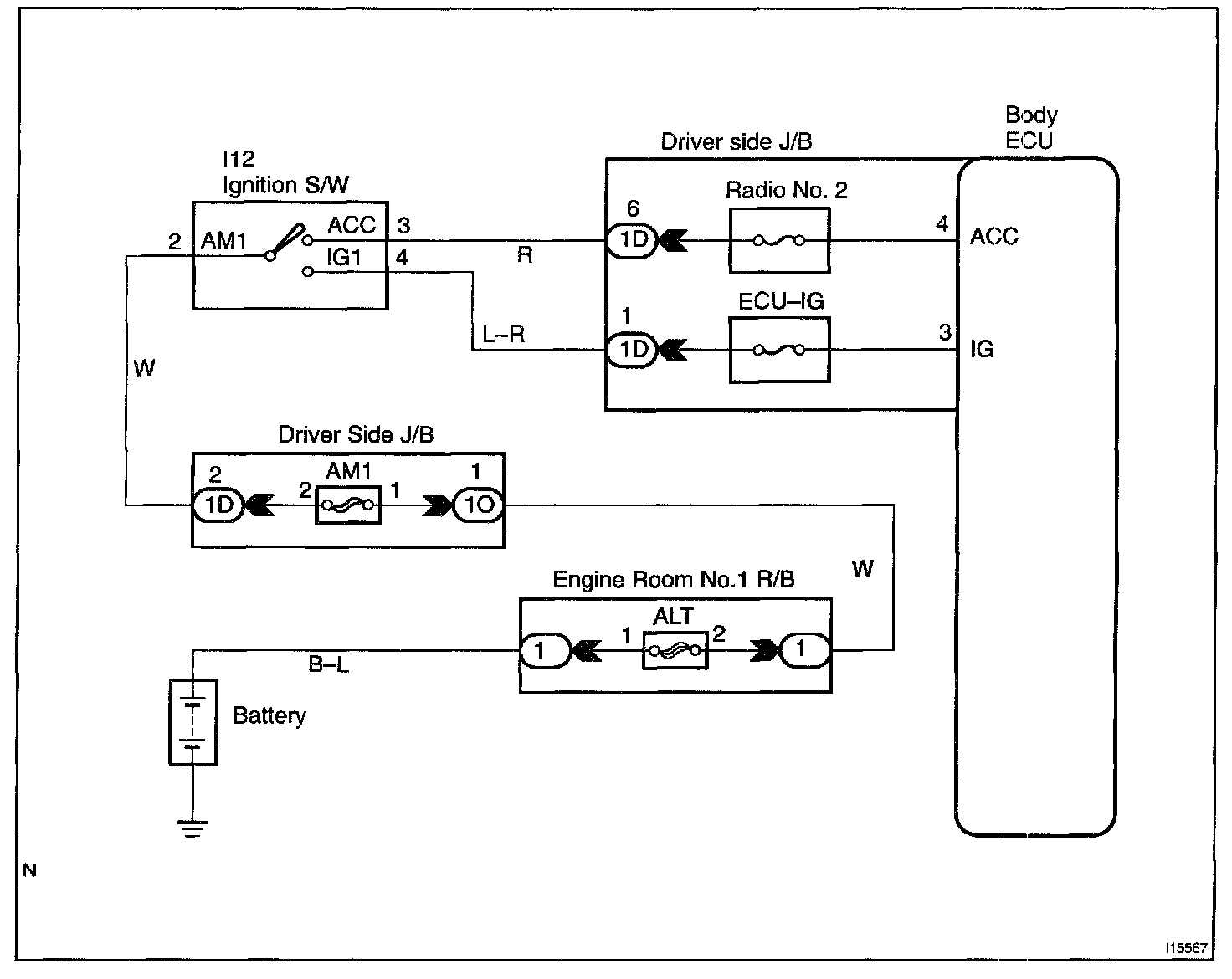
Ignition Switch Power Source Circuit

CIRCUIT DESCRIPTION
When the ignition switch is turned to the ACC position, battery positive voltage is applied to the terminal ACC of the ECU and when the ignition switch is turned to the ON position, battery positive voltage is applied to the terminal IG of the ECU.

Wiring Diagram:






Step 1 - 3:




INSPECTION PROCEDURE