Curiosii for ever!: Car repair manuals for everyone.

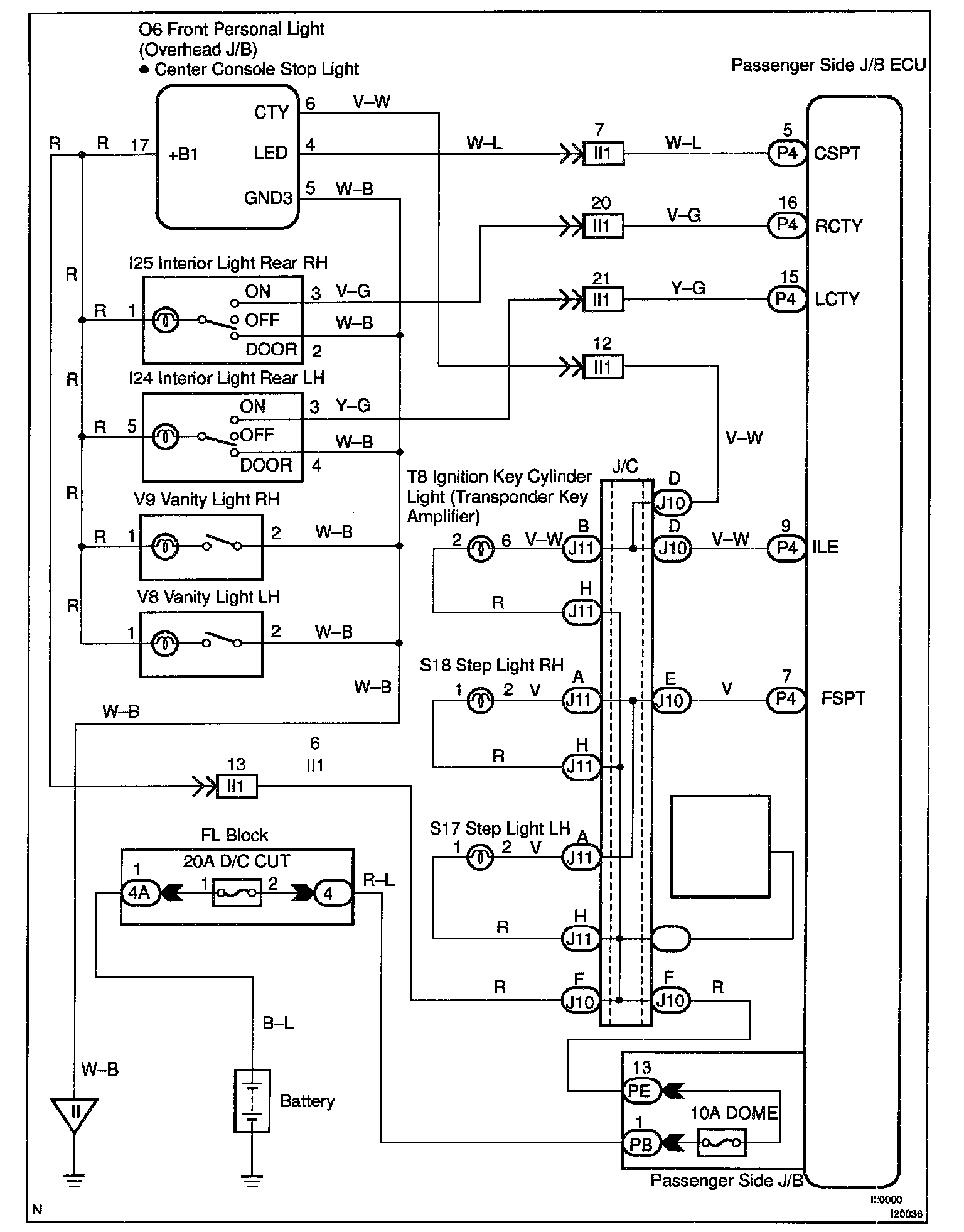
Illumination (Door Courtesy Switch Signal) Circuit

CIRCUIT DESCRIPTION

Receiving the courtesy signal from either of the door ECU, the passenger side JIB ECU makes the front personal light, interior right rear light, center console spot light, foot light, inside handle illumination and ignition key cylinder light come on.




Installation Function List:


Wiring Diagram:






Steps 1 - 3:




INSPECTION PROCEDURE

HINT: In case of using the LEXUS hand-held tester, start the inspection from step 1 and in case of not using the LEXUS hand-held tester, start from step 2.