Curiosii for ever!: Car repair manuals for everyone.

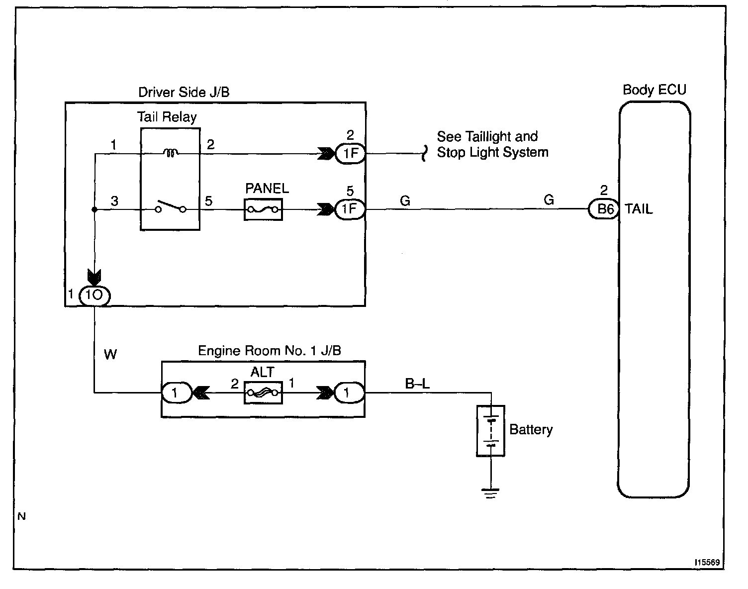
Taillight Relay Circuit

CIRCUIT DESCRIPTION
Taillight relay will be "ON" by operating the taillight switch. The transistor which activates the tail light relay has two sorts: one activates by the tail light switch for fail safe and the other activates by CPU.

Wiring Diagram:






Steps 1 - 2:




INSPECTION PROCEDURE