Curiosii for ever!: Car repair manuals for everyone.

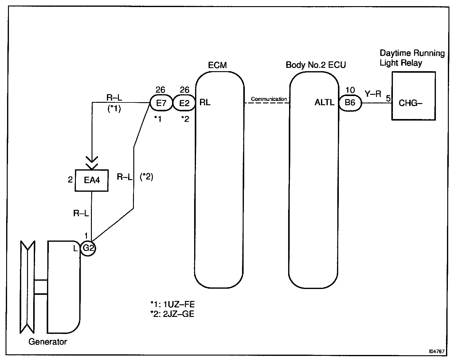
Generator L Terminal Circuit (W/ DRL Vehicle Only)

Generator L Terminal Circuit (W/ DRL Vehicle Only) / Body No.2 ECU

CIRCUIT DESCRIPTION
Body No.2 ECU receives the generator L signal from ECM through communication and outputs it to the Day time running light relay.

Day time running light relay judges whether the engine rotates or not with this generator L signal and makes the Day time running light turn ON and OFF.

Wiring Diagram:






Steps 1 - 2:




Step 3:




INSPECTION PROCEDURE