Curiosii for ever!
: Car repair manuals for everyone.
Home
>>
Lexus
>>
1999
>>
SC 400 V8-4.0L (1UZ-FE)
>>
Repair and Diagnosis
>>
Relays and Modules
>>
Relays and Modules - HVAC
>>
Control Module HVAC
>>
Testing and Inspection
>>
ACC Power Source Circuit
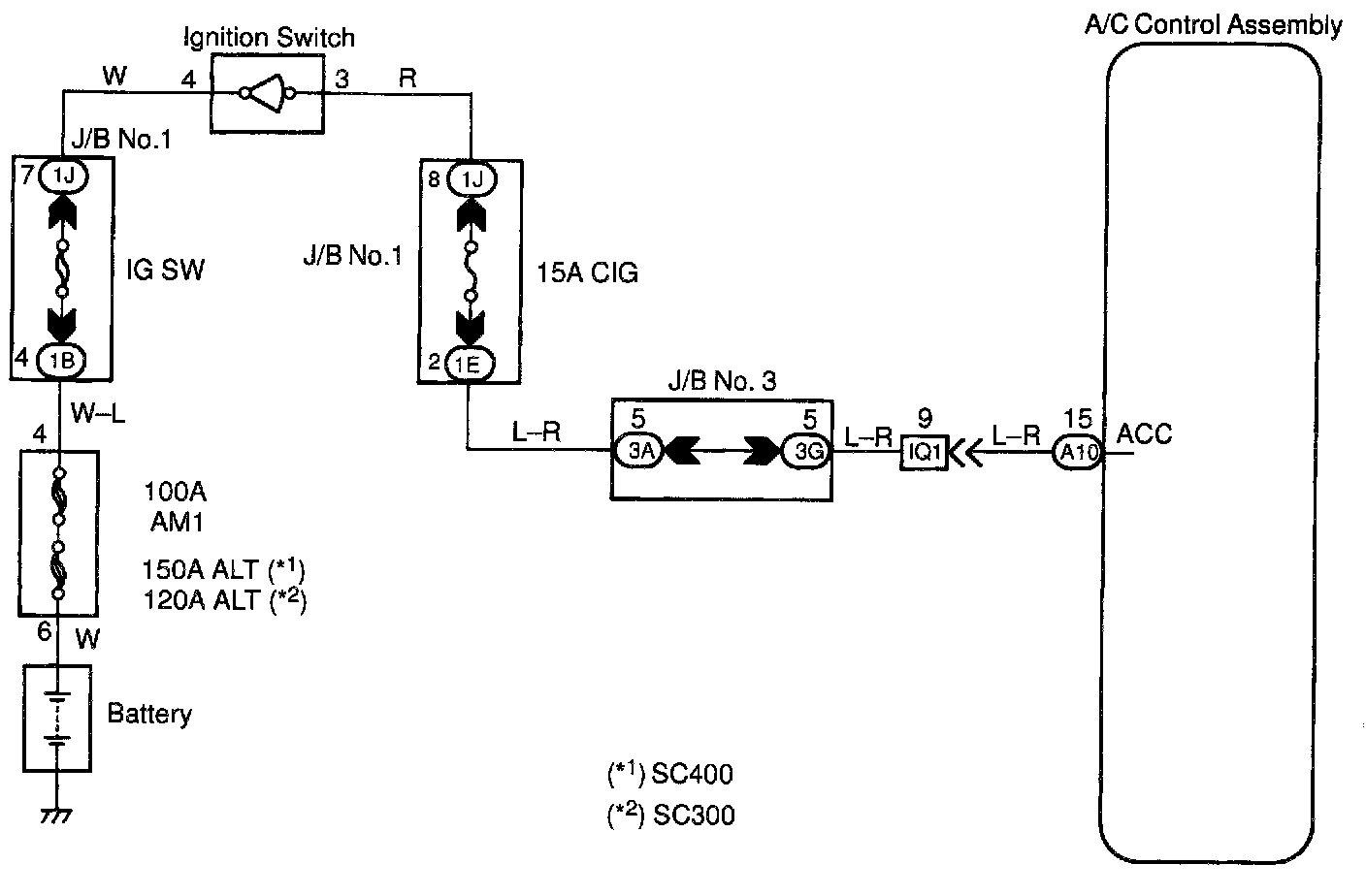
ACC Power Source Circuit
CIRCUIT DESCRIPTION
This circuit supplies power to the A/C control assembly (contains the A/C control assembly).
WIRING DIAGRAM
Step 1:
Step 2:
INSPECTION PROCEDURE