Curiosii for ever!: Car repair manuals for everyone.

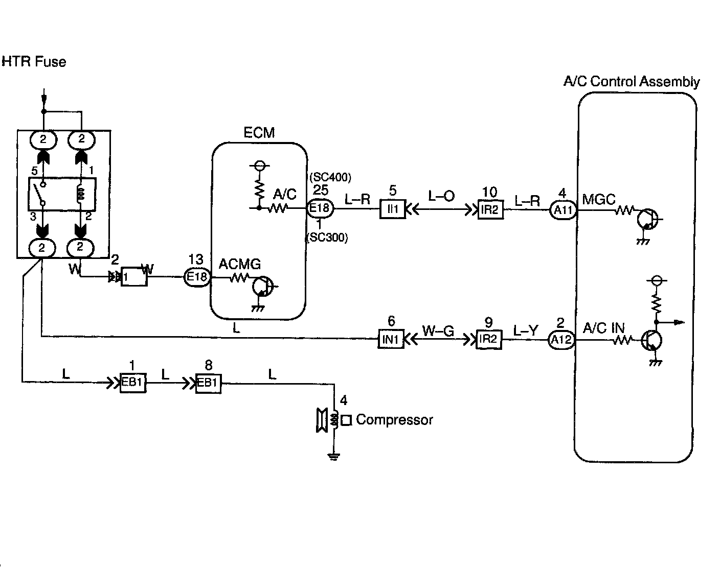
Compressor Circuit

CIRCUIT DESCRIPTION

The A/C control assembly outputs the magnetic clutch ON signal from terminal MGC to the ECM. When the ECM receives this signal, it sends a signal from terminal ACMG and switches the A/C magnetic clutch relay on, thus turning on the A/C compressor magnetic clutch.

The A/C control assembly also monitors at terminal A/C IN whether or not power is being supplied to the magnetic clutch.




WIRING DIAGRAM

Step 1:




Step 2:




Step 3:




Step 4:




Step 5:




Step 6:




Step 7:




Step 8:




Step 9:




Step 10:




INSPECTION PROCEDURE