Curiosii for ever!: Car repair manuals for everyone.

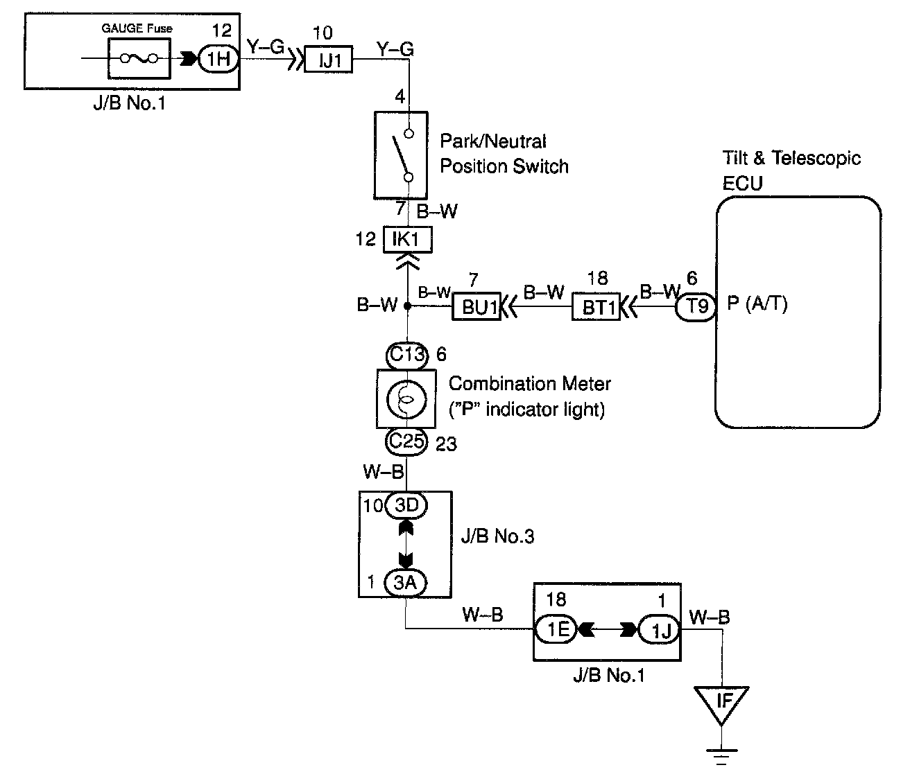
Park/Neutral Position Switch Circuit (A/T)

CIRCUIT DESCRIPTION

The park/neutral position switch detects whether the shift position is in P position or in another position, and sends a signal to the ECU.




WIRING DIAGRAM

Step 1:




Step 2:




INSPECTION PROCEDURE