Curiosii for ever!
: Car repair manuals for everyone.
Home
>>
Lexus
>>
1998
>>
GS 300 L6-3.0L (2JZ-GE)
>>
Repair and Diagnosis
>>
Powertrain Management
>>
Computers and Control Systems
>>
Relays and Modules - Computers and Control Systems
>>
Body Control Module
>>
Testing and Inspection
>>
Component Tests and General Diagnostics
>>
Body No. 2 Control System
>>
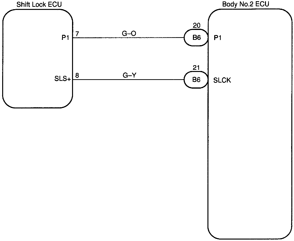
Shift Lock Solenoid Circuit
Shift Lock Solenoid Circuit
Shift Lock Solenoid Circuit
CIRCUIT DESCRIPTION
Body No.2 ECU performs ON/OFF of the shift lock solenoid.
WIRING DIAGRAM
Step 1:
Step 2:
INSPECTION PROCEDURE