Curiosii for ever!: Car repair manuals for everyone.

Central Control Module

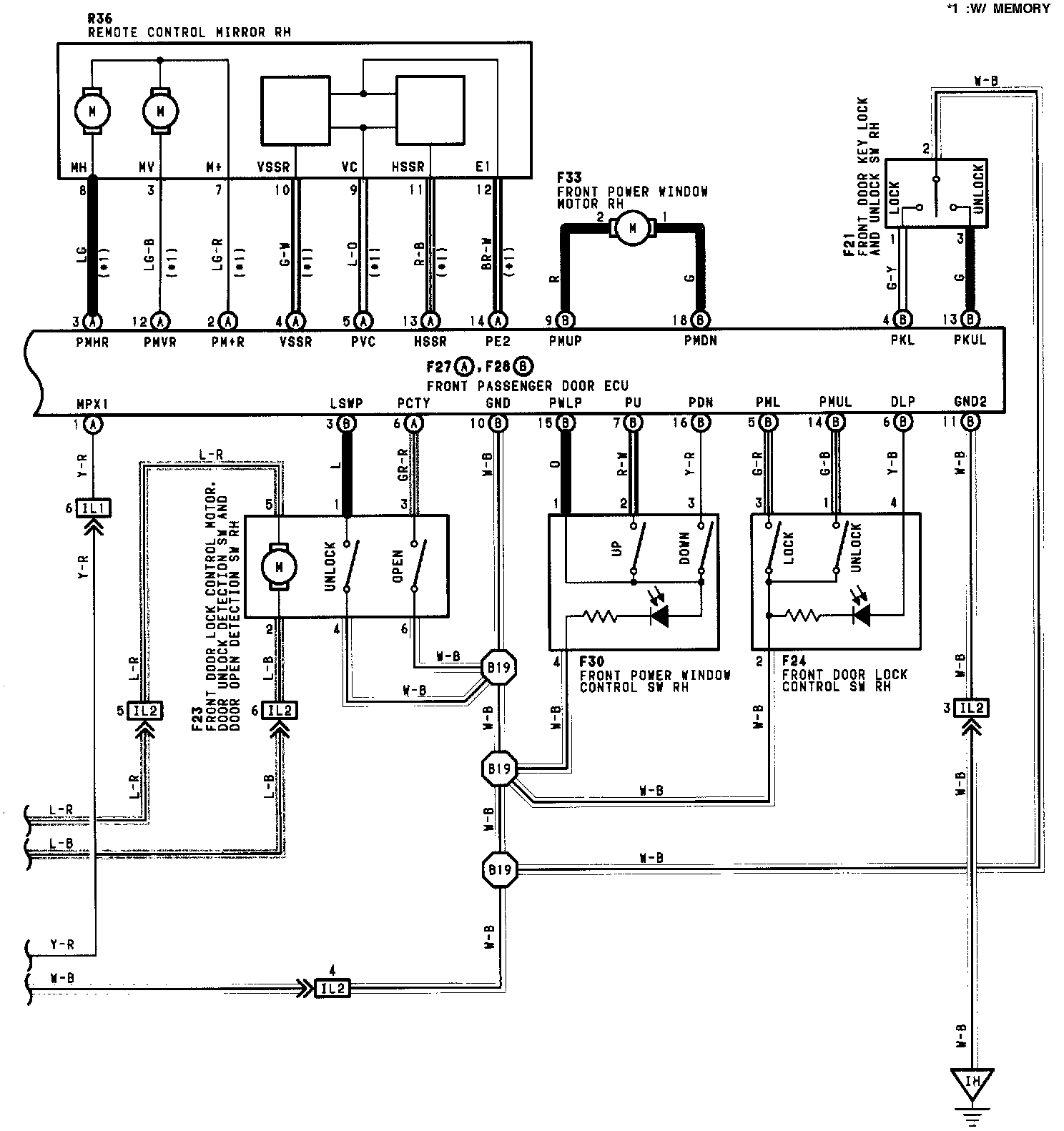
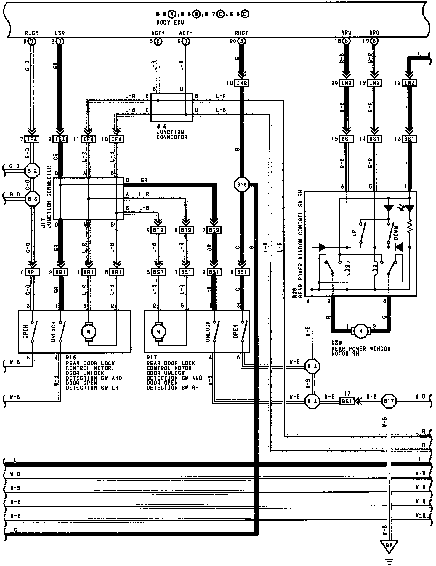
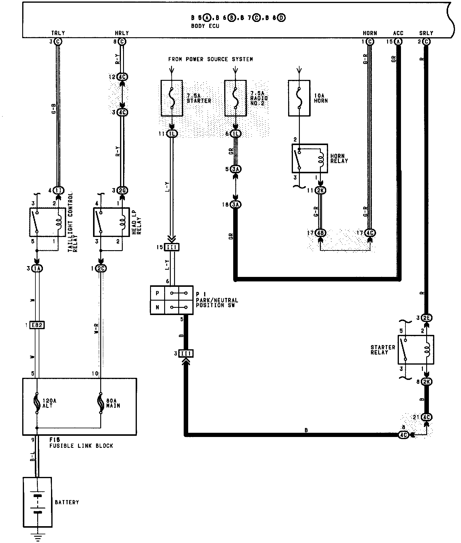
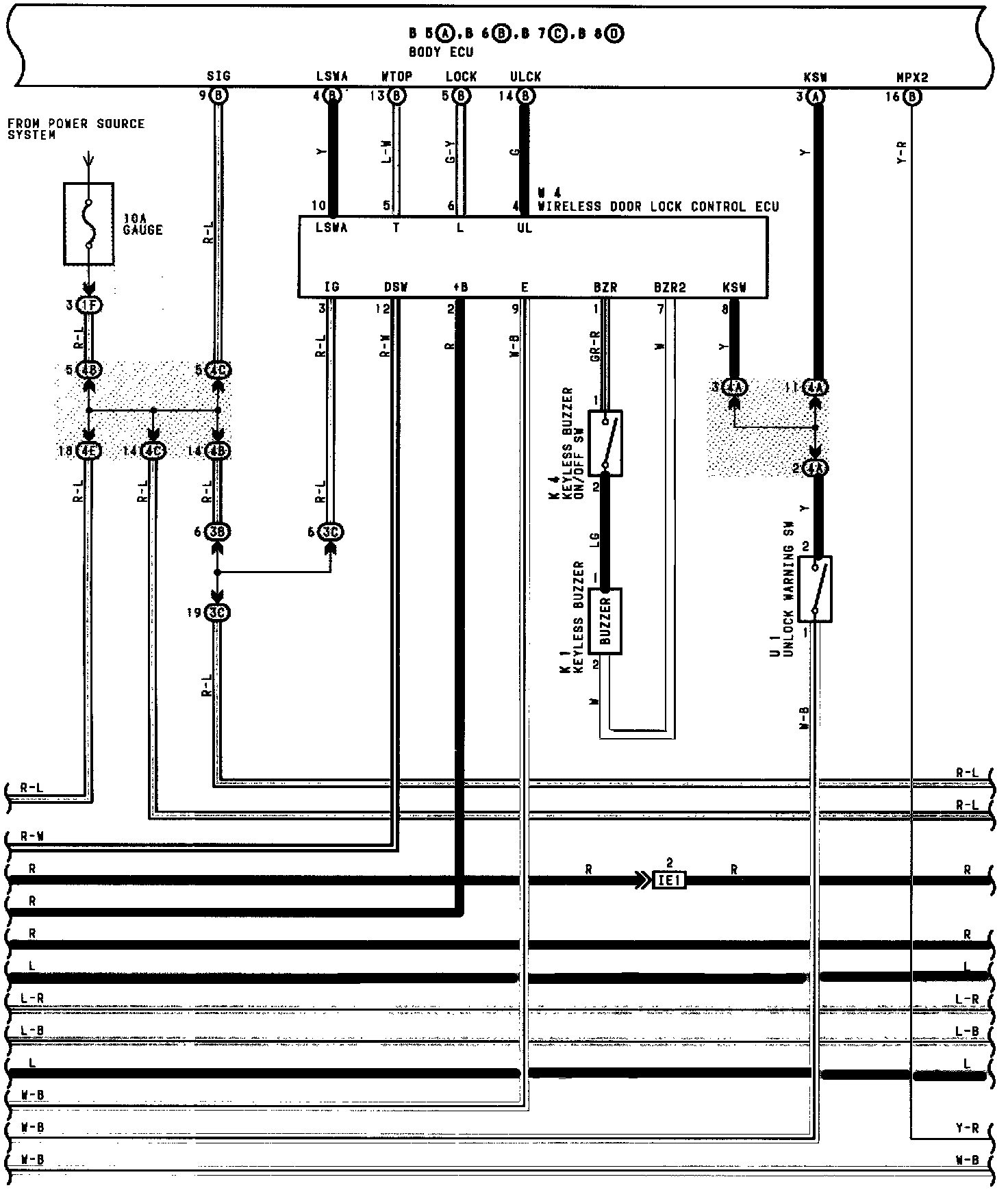
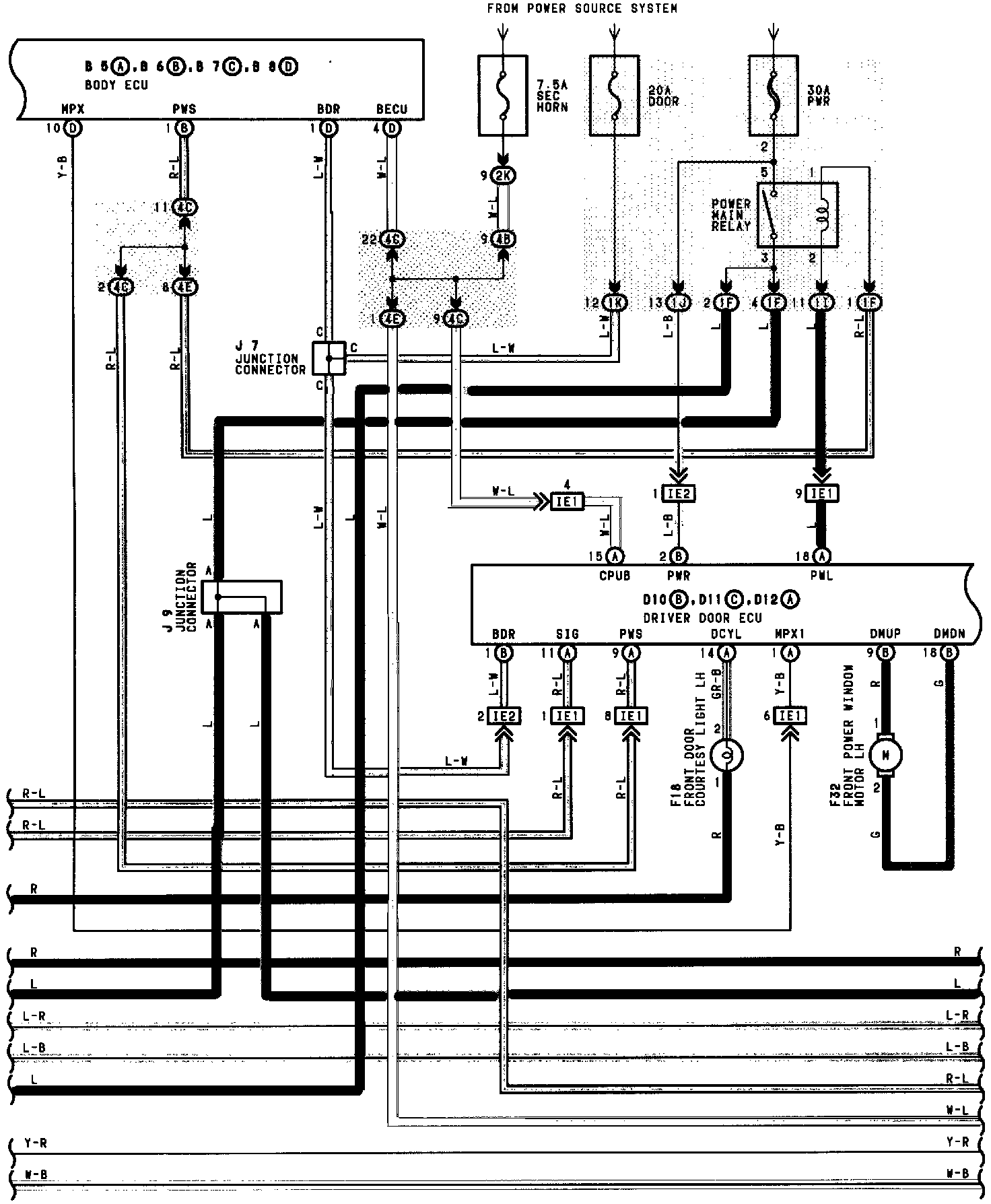
Multiplex (MPX) Communication System (Part 1 Of 12):




Multiplex (MPX) Communication System (Part 2 Of 12):




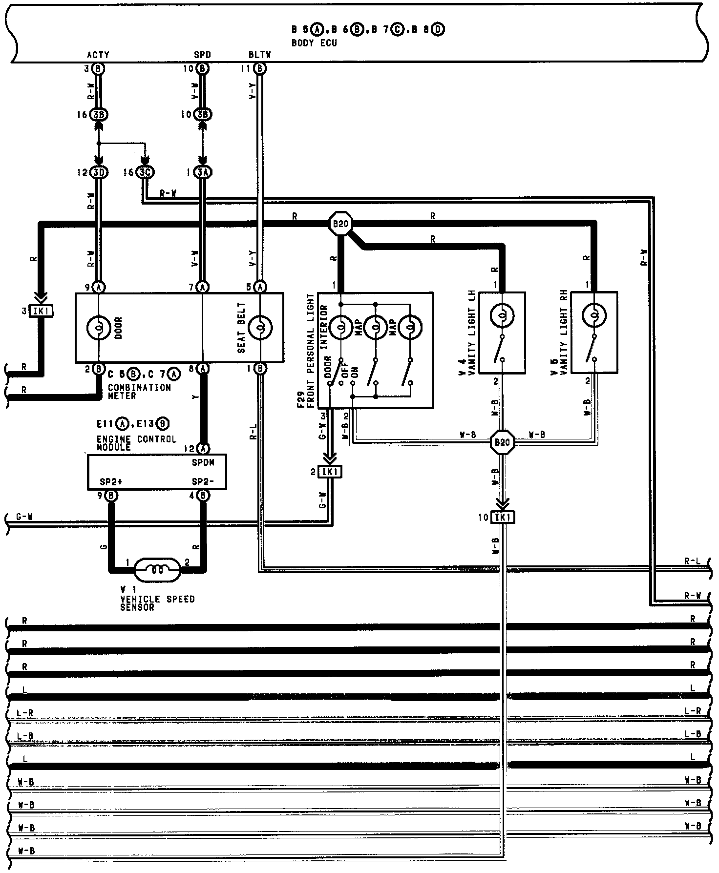
Multiplex (MPX) Communication System (Part 3 Of 12):




Multiplex (MPX) Communication System (Part 4 Of 12):




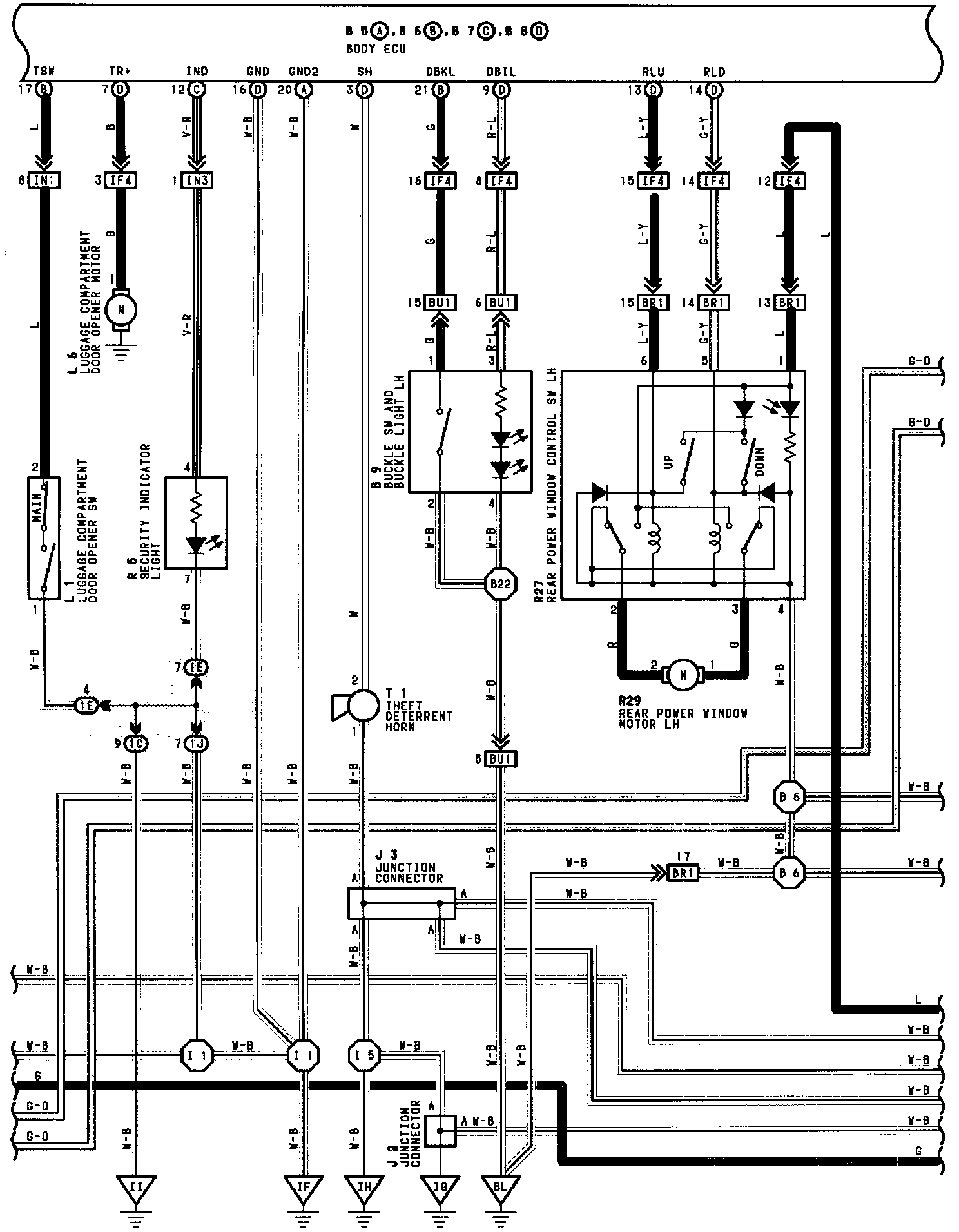
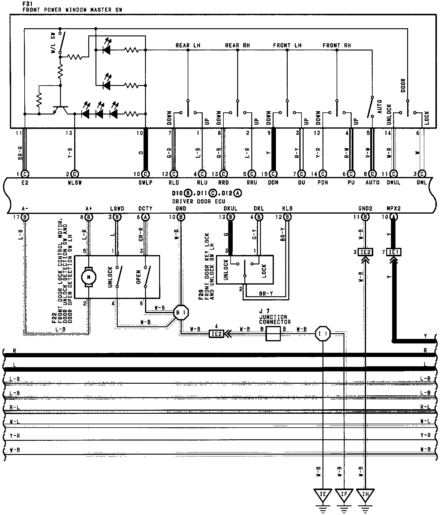
Multiplex (MPX) Communication System (Part 5 Of 12):




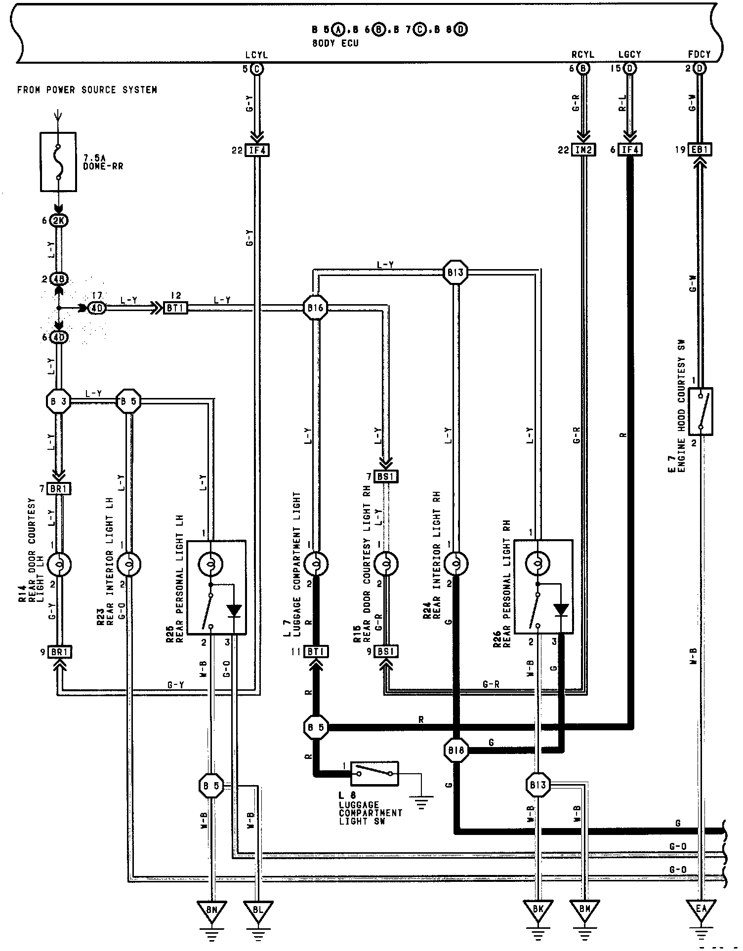
Multiplex (MPX) Communication System (Part 6 Of 12):




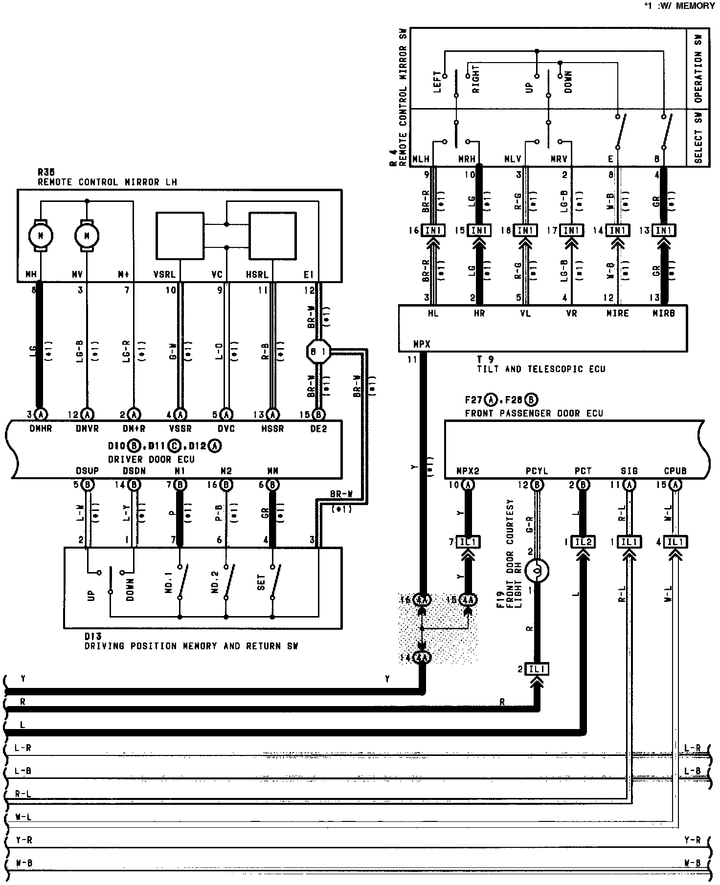
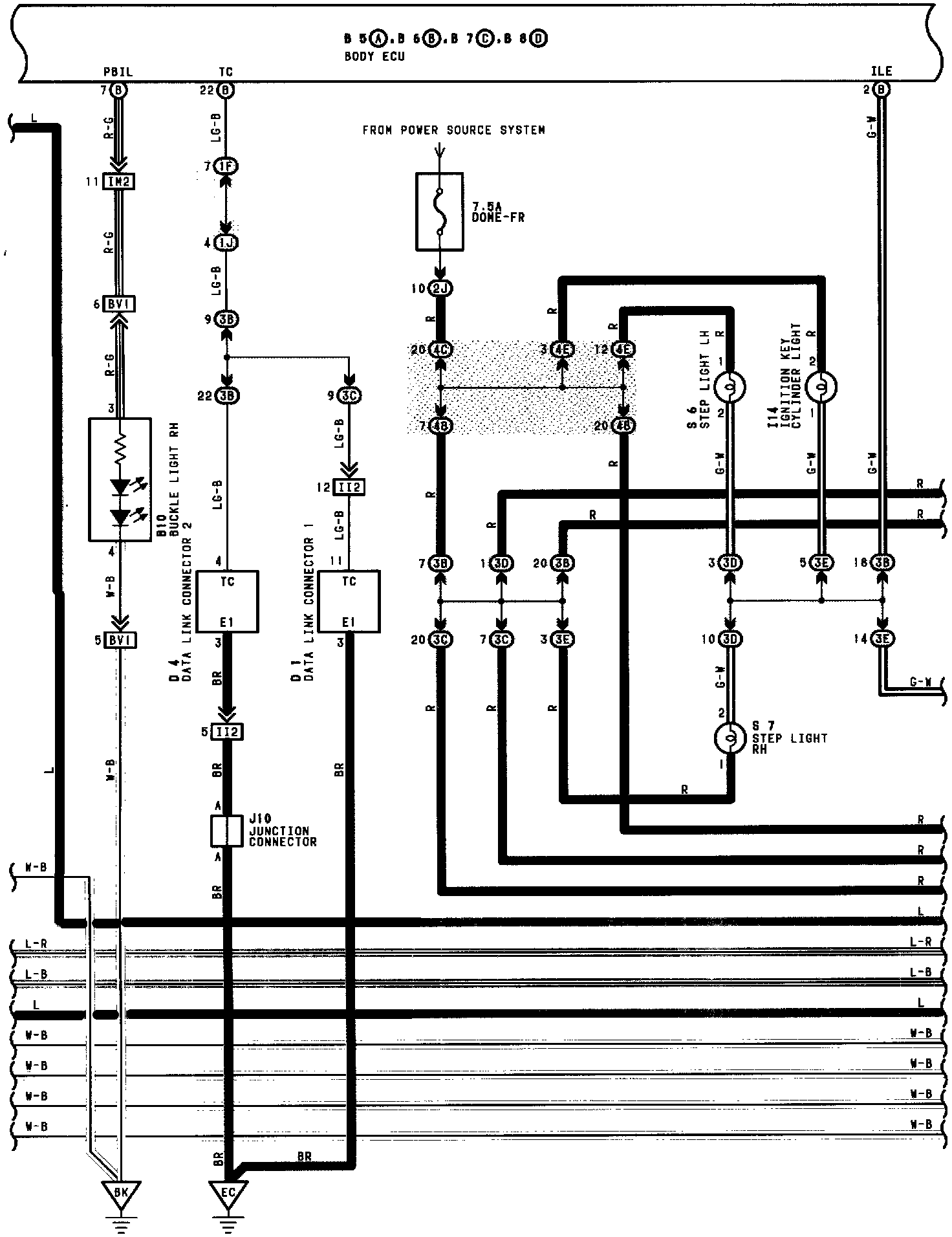
Multiplex (MPX) Communication System (Part 7 Of 12):




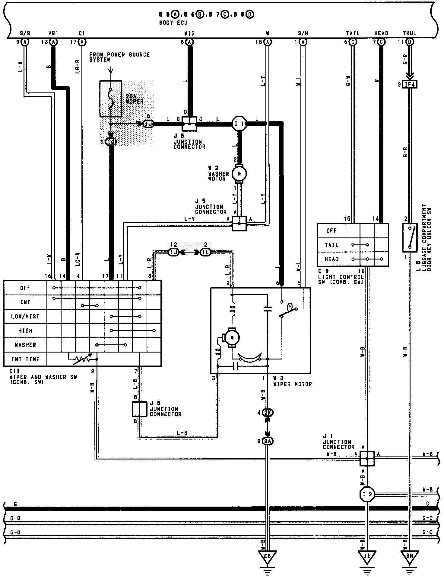
Multiplex (MPX) Communication System (Part 8 Of 12):




Multiplex (MPX) Communication System (Part 9 Of 12):




Multiplex (MPX) Communication System (Part 10 Of 12):




Multiplex (MPX) Communication System (Part 11 Of 12):




Multiplex (MPX) Communication System (Part 12 Of 12):