Curiosii for ever!
: Car repair manuals for everyone.
Home
>>
Lexus
>>
1994
>>
ES 300 V6-3.0L (1MZ-FE)
>>
Repair and Diagnosis
>>
Diagrams
>>
Electrical Diagrams
>>
Steering Control Module
>>
Wiring Diagrams
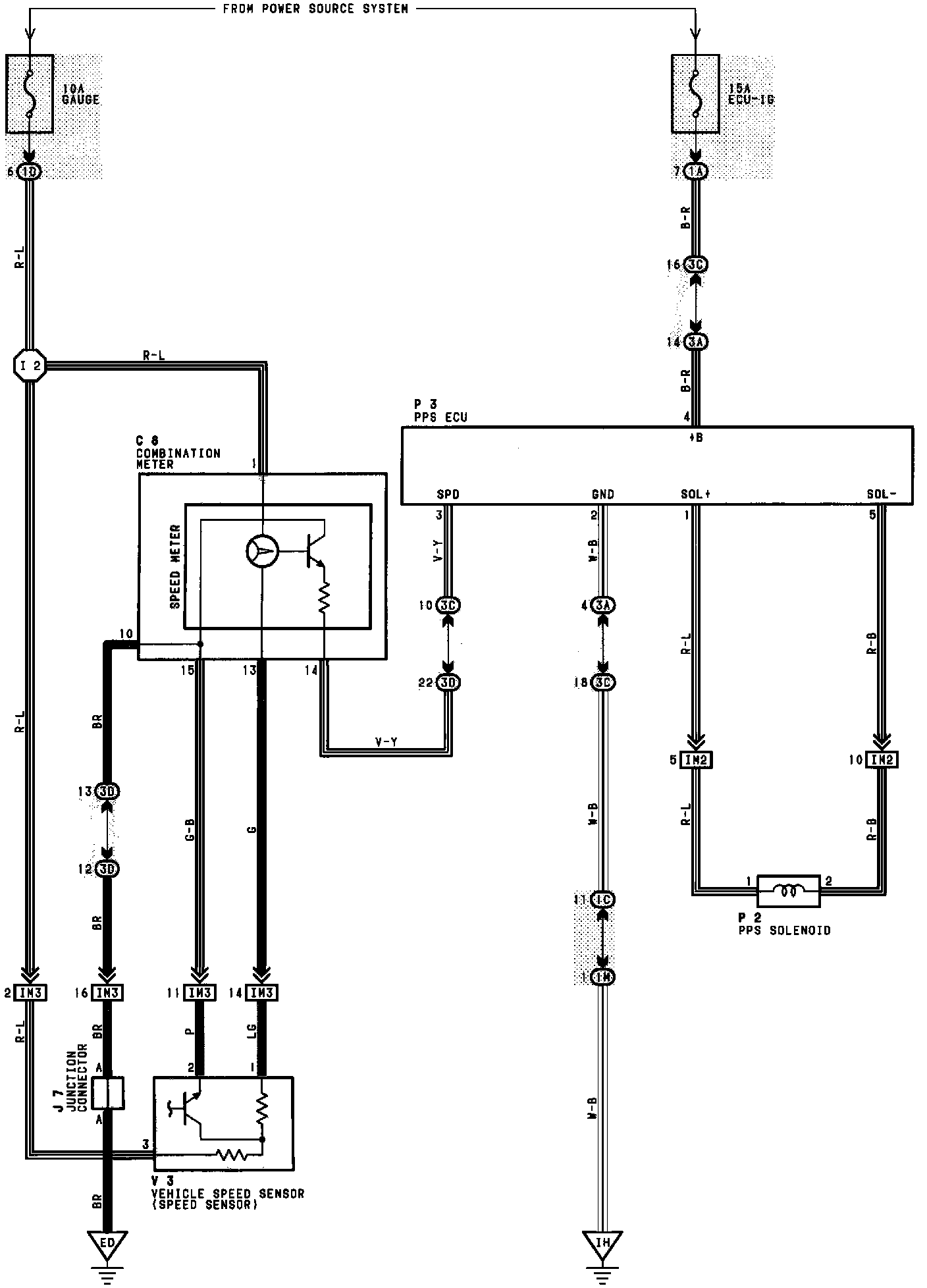
Wiring Diagrams
Progressive Power Steering: