Curiosii for ever!: Car repair manuals for everyone.

Component Inspection

INSPECTION

1. INSPECT MASS AIR FLOW METER




a. Output voltage inspection.
1. Apply battery voltage across terminals 1 (+B) and 2 (E2G).
2. Connect the positive (+) tester probe to terminal VG, and negative (-) tester probe to terminal E2G.
3. Blow air into the MAF meter, and check that the voltage output fluctuates.




b. Resistance inspection.
1. Using an ohmmeter, measure the resistance between terminals 4 (THA) and 5 (E2).

2. INSPECT CAMSHAFT TIMING OIL CONTROL VALVE ASSY

a. Resistance inspection.
1. Using an ohmmeter, measure the resistance between the terminals.

Resistance: 6.9 to 7.9 Ohms at 20 °C (68 °F)




b. Movement inspection.
1. Connect the positive (+) lead from the battery to terminal 1 and negative (-) lead to terminal 2, and check the movement of the valve.

NOTE: Confirm the valve moves freely and does not stick in any position.

HINT: Bad returning of the valve by catching foreign objects causes subtle pressure leak. The subtle pressure leak will cause the cam to advance, and this condition will set a DTC.

3. INSPECT ACCELERATOR PEDAL ROD ASSY




a. Resistance inspection




1. Using an ohmmeter, measure the resistance between the terminals.

4. INSPECT THROTTLE BODY ASSY




a. Resistance inspection




1. Using an ohmmeter, measure the resistance between terminals.

5. INSPECT E.F.I. ENGINE COOLANT TEMPERATURE SENSOR




a. Resistance inspection.
1. Using an ohmmeter, measure the resistance between each terminal.

Resistance:
2.32 to 2.59 kOhms at Approx. 20 °C (68 °F)
0.310 to 0.326 kOhms at Approx. 80 °C (176 °F)

NOTE: In case of checking the water temperature sensor in the water, be careful not to allow water to go into the terminals, and after checking, dry the sensor.




6. INSPECT KNOCK SENSOR

a. Continuity inspection.
1. Using an ohmmeter, measure the resistance between the terminals.

Resistance: 120 to 280 kOhms at 20 °C (68 °F)

HINT: If the resistance is not specified, replace the sensor.

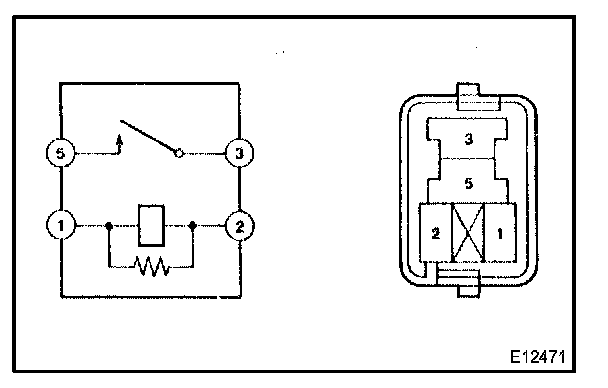
7. INSPECT EFI RELAY




a. Continuity inspection.




1. Using an ohmmeter, check for continuity between the terminals.

8. INSPECT CIRCUIT OPENING RELAY




a. Continuity inspection.




1. Using an ohmmeter, check for continuity between the terminals.