Curiosii for ever!
: Car repair manuals for everyone.
Home
>>
Land Rover
>>
1997
>>
Range Rover SE (LP) V8-4.0L
>>
Repair and Diagnosis
>>
Starting and Charging
>>
Power and Ground Distribution
>>
Fuse Block
>>
Diagrams
>>
Electrical Diagrams
>>
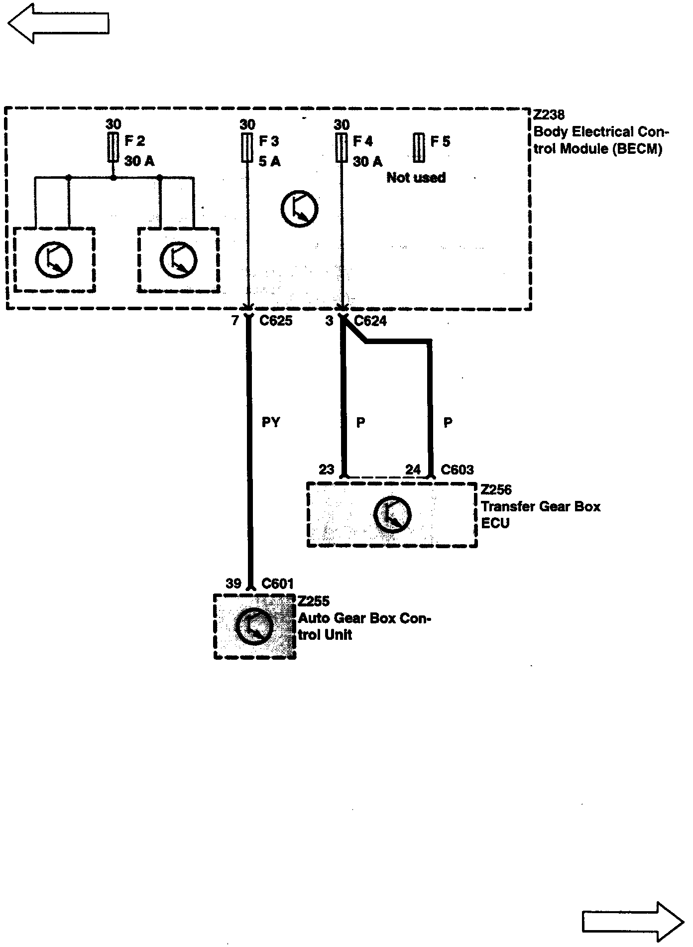
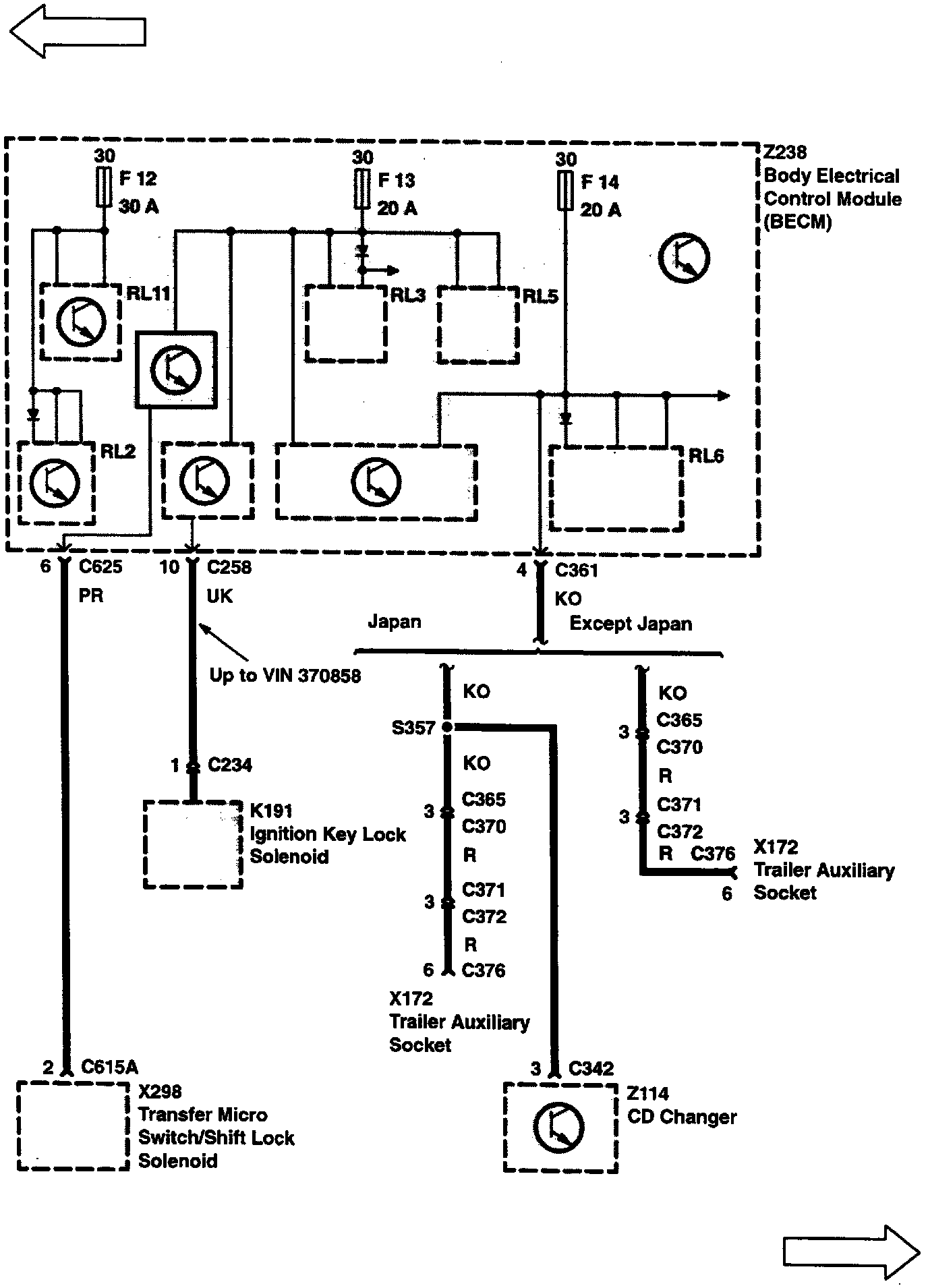
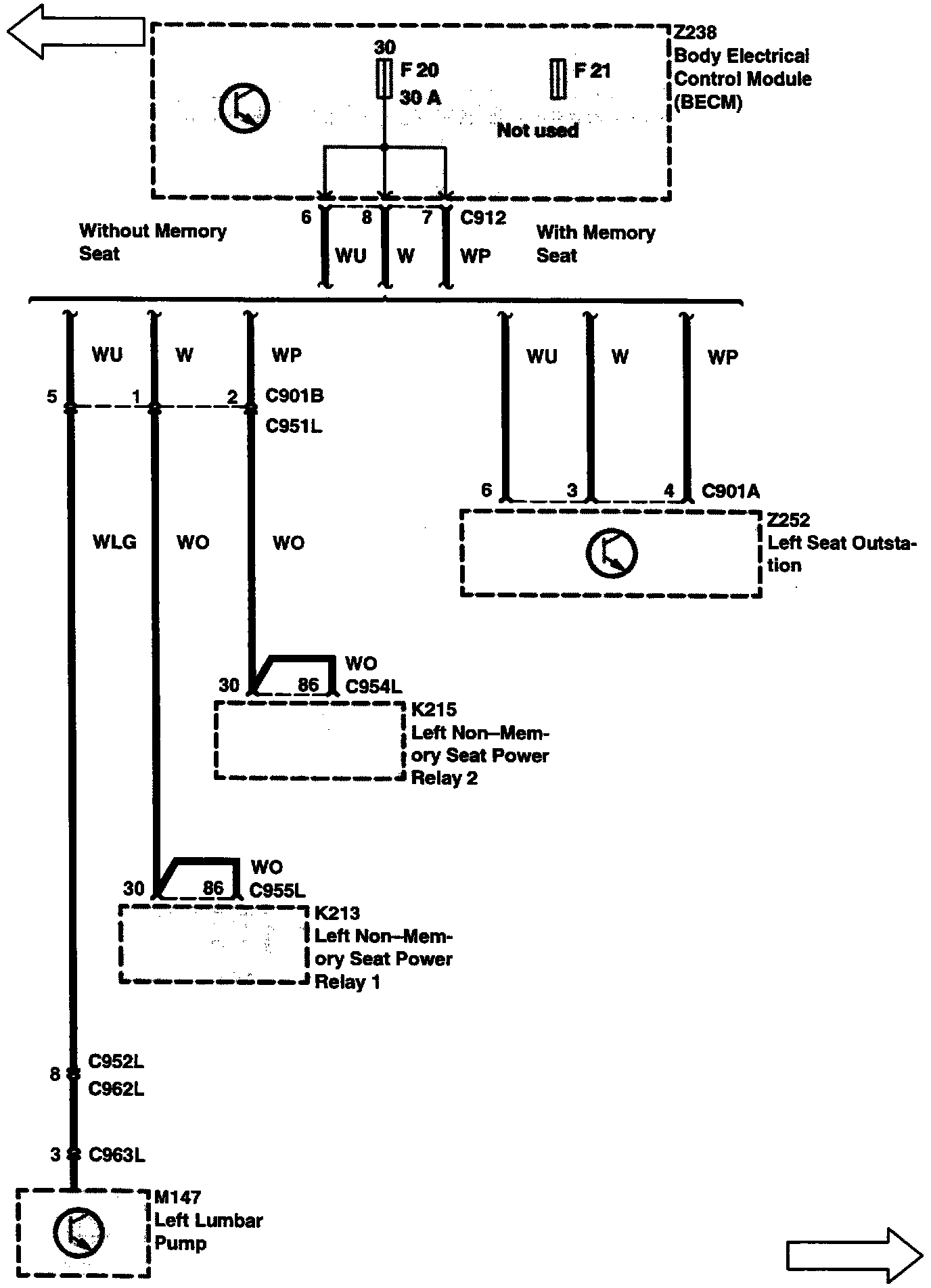
Body Electrical Control Module (Becm) Fuse Box (Z238)
Body Electrical Control Module (Becm) Fuse Box (Z238)
Y2-1:
Y2-2:
Y2-3:
Y2-4:
Y2-5:
Y2-6:
Y2-7:
Y2-8:
Y2-9:
Y2-10: