Curiosii for ever!
: Car repair manuals for everyone.
Home
>>
Land Rover
>>
1997
>>
Discovery I (LJ) V8-4.0L
>>
Repair and Diagnosis
>>
Diagrams
>>
Electrical Diagrams
>>
Powertrain Management
>>
Computers and Control Systems
>>
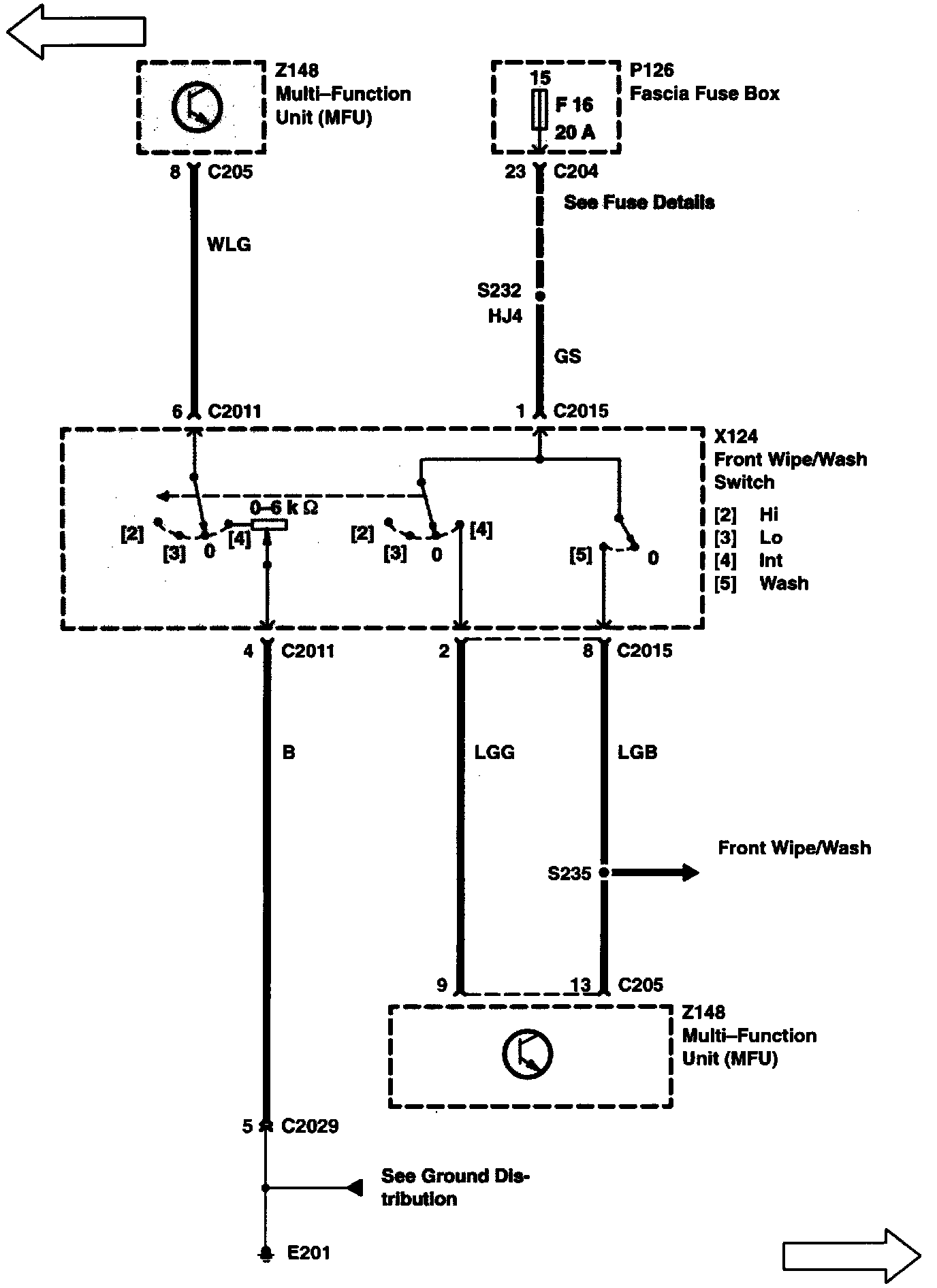
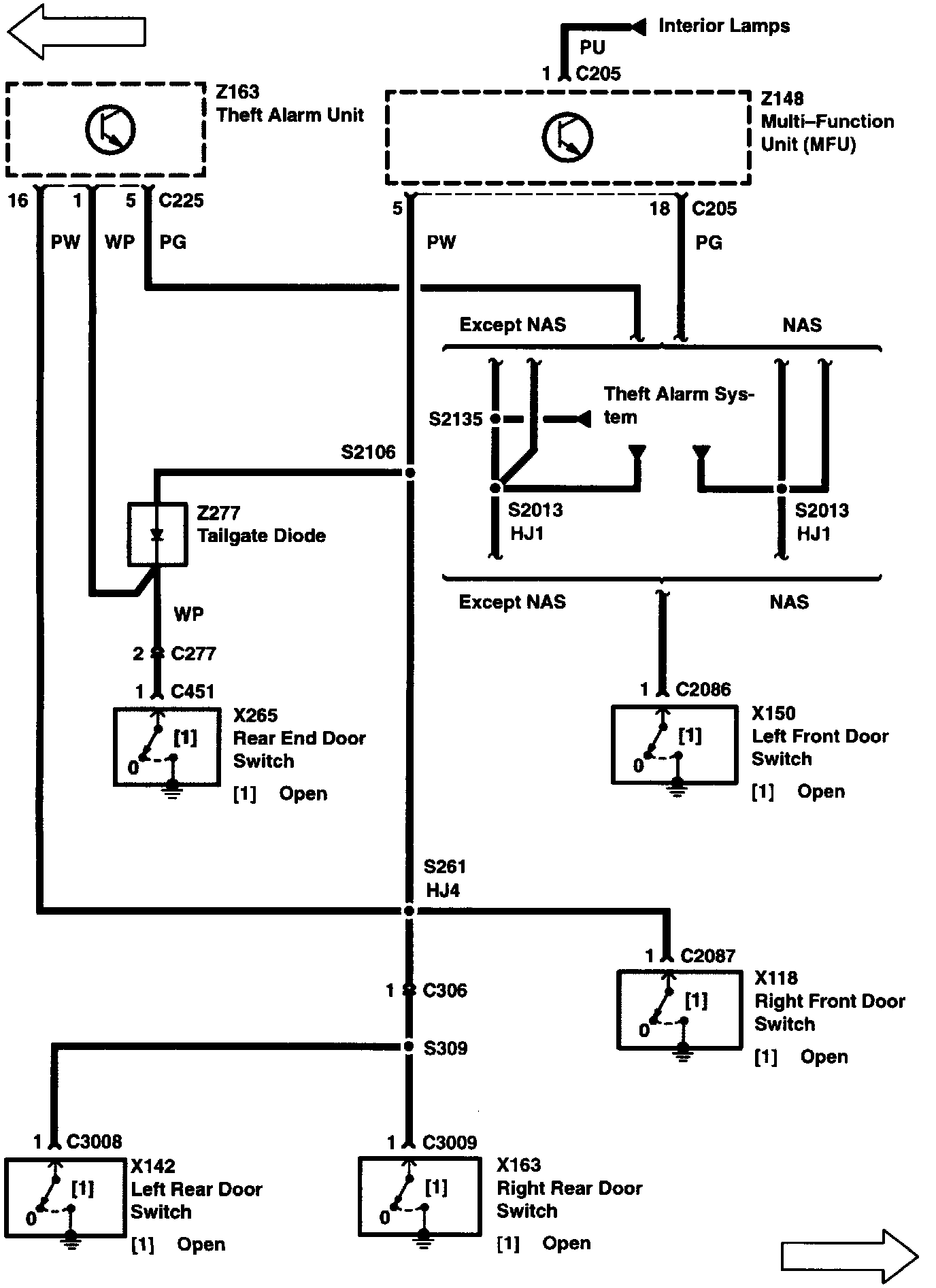
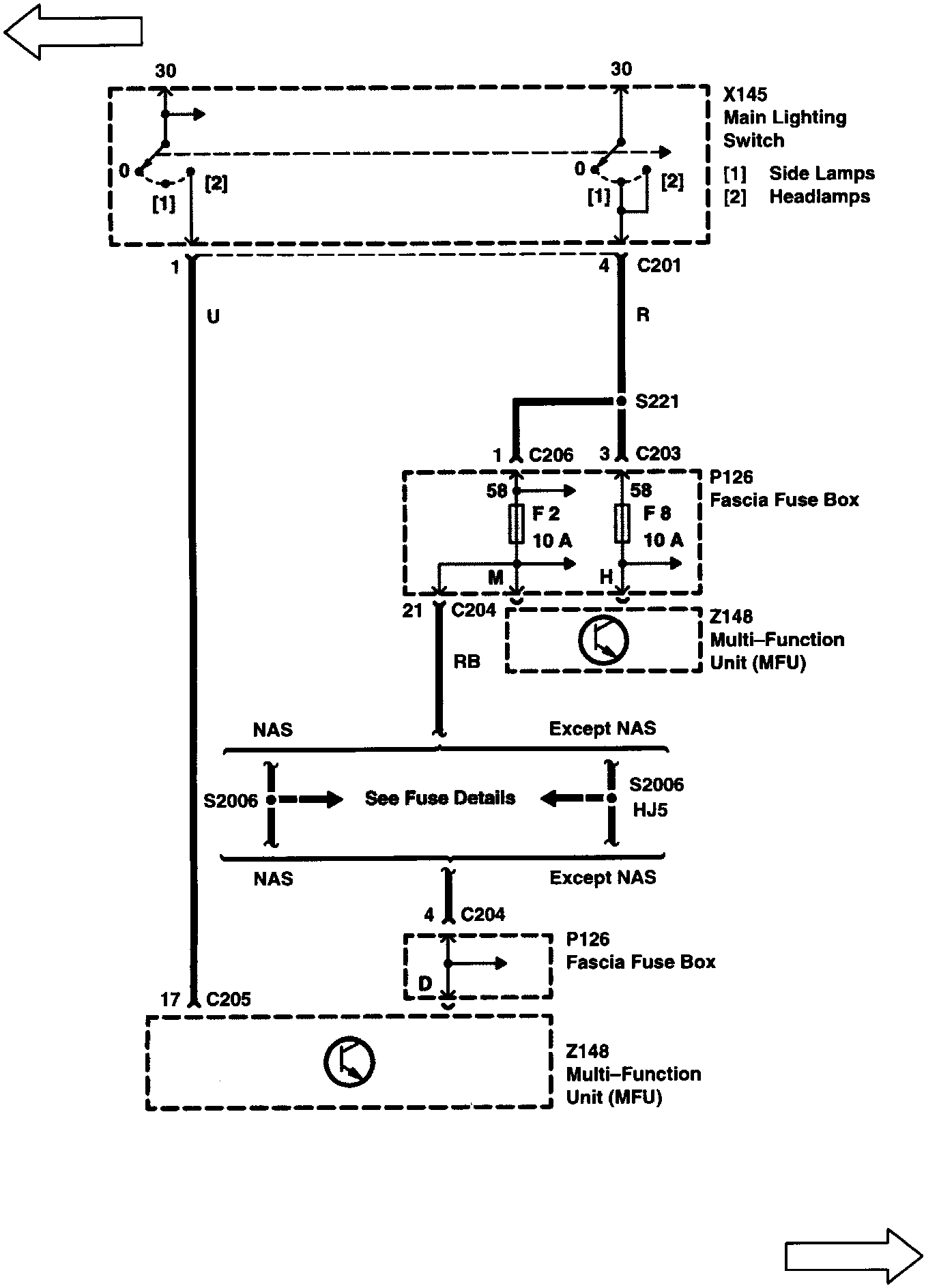
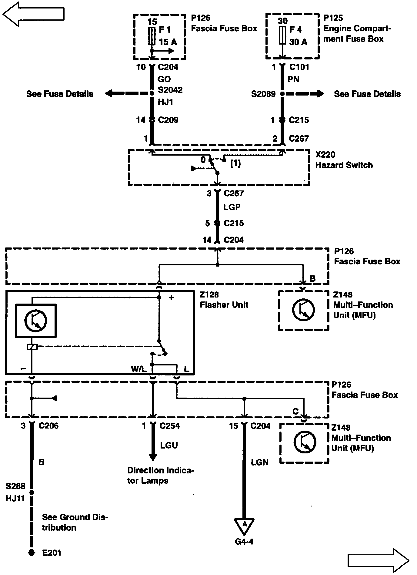
Body Control Module
Body Control Module
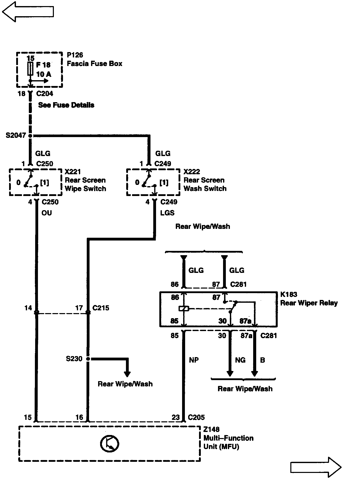
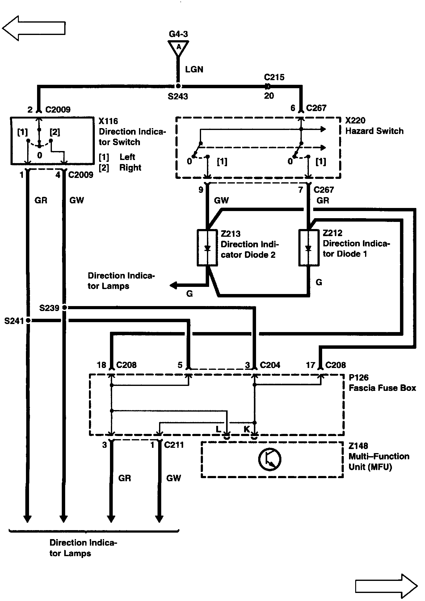
G4-1:
G4-2:
G4-3:
G4-4:
G4-5:
G4-6:
G4-7:
G4-8:
G4-9:
G4-10:
G4-11:
G4-12:
G4-13:
G4-14: