Curiosii for ever!
: Car repair manuals for everyone.
Home
>>
Land Rover
>>
1997
>>
Discovery I (LJ) V8-4.0L
>>
Repair and Diagnosis
>>
Diagrams
>>
Electrical Diagrams
>>
Compressor HVAC
>>
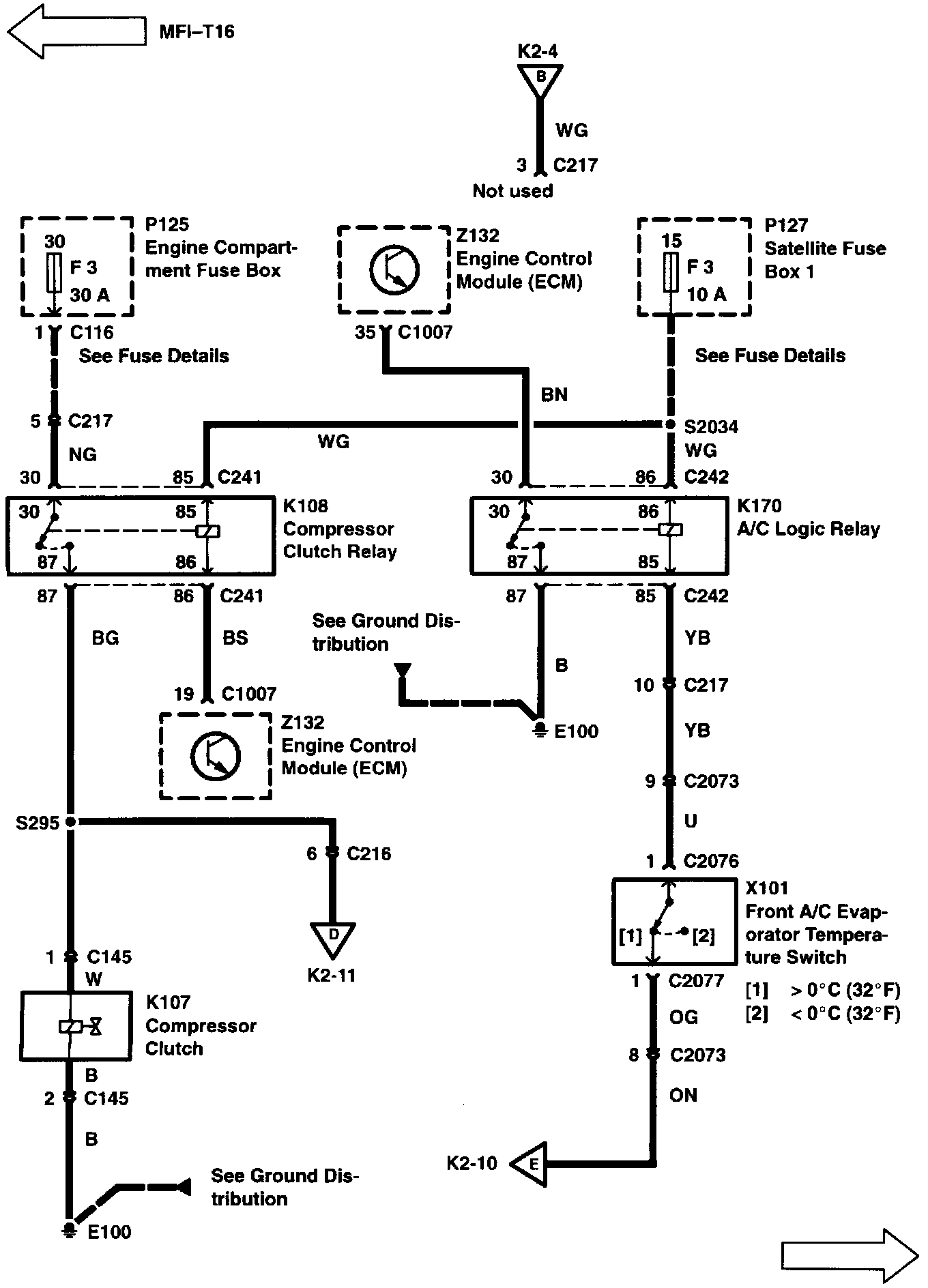
Compressor Controls
Compressor Controls
K2-4:
K2-5:
K2-6:
K2-7:
K2-10: