Curiosii for ever!: Car repair manuals for everyone.

Clutch Switch: Service and Repair













NOTICE
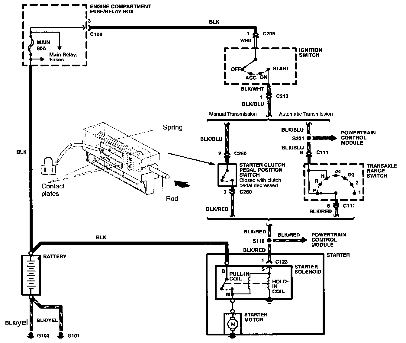
This switch detects the position of the clutch pedal to prevent a manual transmission equipped vehicle from starting when it is the gear.

Inspection
1. Disconnect the starter clutch pedal position switch connector.
2. Connect an ohmmeter to the switch connector.
3. Check the continuity per the table.
4. Replace the switch if the continuity is not as specified.