Curiosii for ever!
: Car repair manuals for everyone.
Home
>>
Kia
>>
1995
>>
Sephia Sedan L4-1.6L DOHC 16V
>>
Repair and Diagnosis
>>
Diagrams
>>
Exploded Views
>>
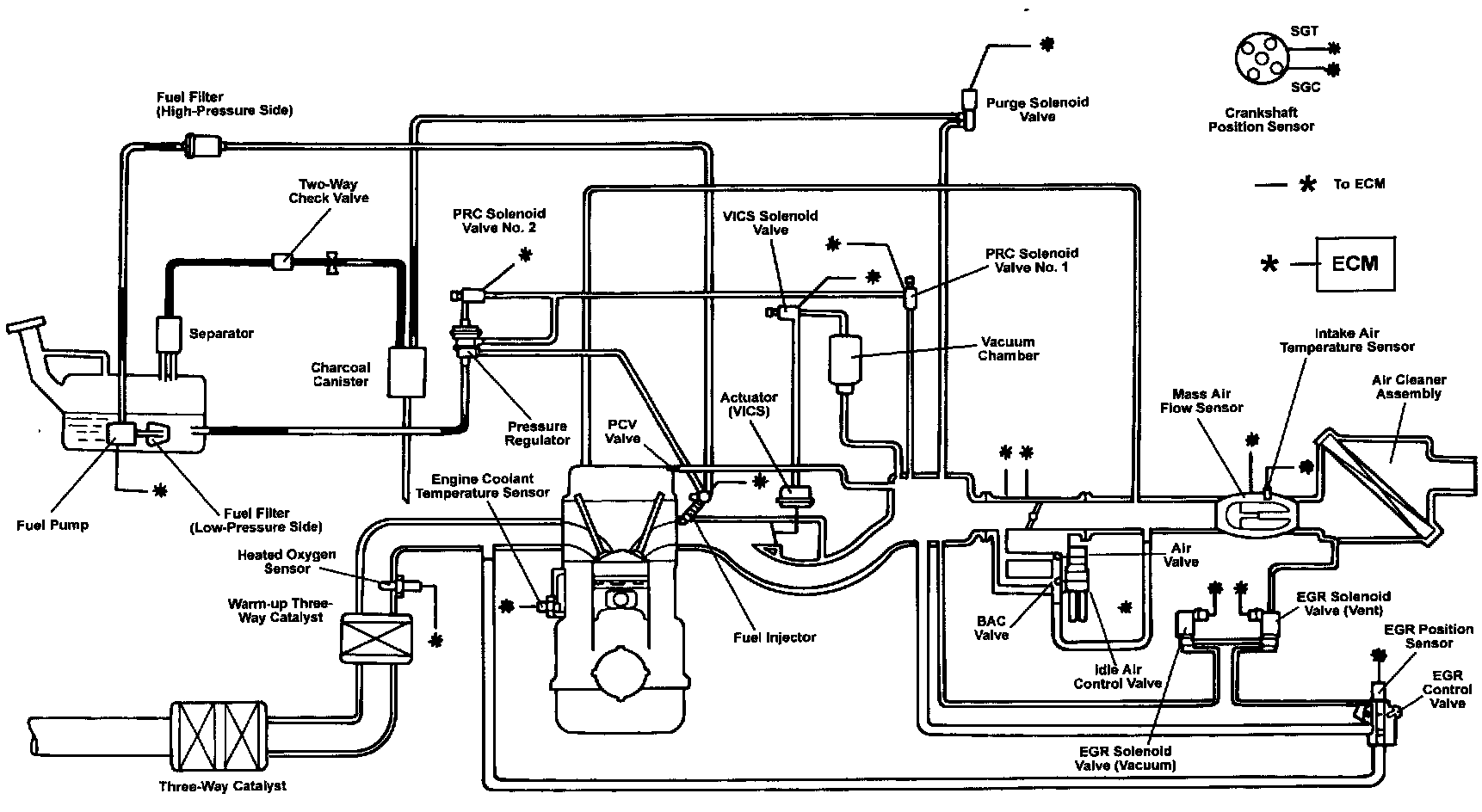
Emission Control Systems
Emission Control Systems
Description: