Curiosii for ever!: Car repair manuals for everyone.

Service Procedure





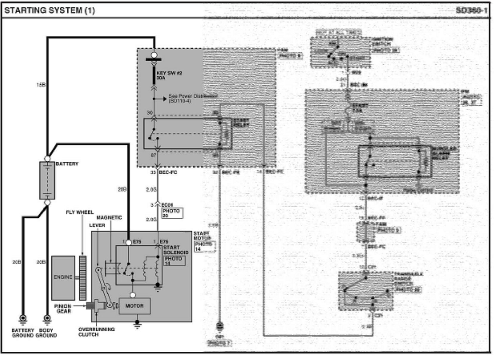
1. Remove the Starter Relay from the Front Area Module (FAM) located in the engine compartment.

NOTICE:
Do not touch the IPM, or even remove the cover to access the fuses in the IPM, as this may influence the results of your testing diagnosis!





2. Photo shows close-up view of the location of the Start Relay in the FAM.

Note how the relay is installed! Though it fits (and works) installed 180° from this installed position, the relay needs to be installed as shown to insure the internal contacts polarity integrity.





3. Prepare T-Connector TCIE-020B for installation. Use the male and female red, and male and female black connectors.





4. Using a sharp knife or razor blade, remove a portion of the insulation on the red and black leads of T-Connector TCIE-020B as shown in the photo.

This allows the pin connectors to be fully installed in the FAM connector, and also allows connection of a DVOM (Digital Volt Ohm Meter) at the relay.





5. Install the T-Connector to the removed Start Relay.

Red female T-Connector pin to Start Relay pin 85.

Black female T-Connector pin to Start Relay pin 86.





6a. Install the T-Connector (with installed Start Relay) to the Start Relay socket in the FAM. Only connect the pull-down portion, pins 85 and 86.

WARNING:
WARNING: Injury may result (starter may engage) by improperly connecting the T-Connector to the FAM!

DO NOT connect T-Connector to terminals 30 and/or 87!





6b Connect the T-Connector to the FAM Start Relay socket as follows:

Red male end to FAM pin 85

Black male end to FAM pin 86





7. Connect (clip) the negative (black) lead of a DVOM to terminal 85 of the removed Start Relay (red T-Connector wire).





8. Connect (clip) the DVOM positive (red) lead to the battery positive terminal. The DVOM should now read battery voltage.

TESTING THE BURGLAR RELAY IN THE IPM

9. Carefully connect the Global Diagnostic System (GDS) Vehicle Communication Interface (VCI) with as little disturbance to the dash area as possible.





^ Access the Actuation screen for the Burglar Alarm Relay as follows:

^ Enter Vehicle Info

^ Select system (BCM)

^ Select sub-system (In Panel Module)

^ Select Actuation Test

^ Expand the Actuation Test screen as shown here

IMPORTANT:
Do NOT activate the Burglar Relay just yet!

The Burglar Alarm Relay contacts are normally closed and do not normally open at any time. The only time the Burglar Alarm Relay contacts open is during an alarm event which disables the starter. Actuation of the Burglar Alarm Relay opens these contacts.





10. Have an assistant HOLD the ignition key in the START position while performing a voltage drop check across the positive portion of the circuit.

IMPORTANT:
Key must be held in the START position while reading voltage drop!

Read and record the voltage drop.

A good circuit with very low resistance should show less than 0.50 volt drop. In this example, 0.06 volt drop was found, far less than 0.50 volt.

*NOTICE:
Tests have indicated that even though an engine cranks and starts, that high resistance in the Burglar Alarm Relay contacts, or other portions of the circuit may exist. This could potentially lead to a customer complaint of intermittent no-start, no-crank.





11. The photo shows a voltage drop of 2.59 volts, which indicates that there is higher than normal resistance in the circuit, and is a potential concern. However, it's likely in this case that the vehicle will crank and start.


NOTICE:
NOTE: Test indicate that as high as (approximately) 6.0 volt drop still allows the stater relay to engage, and the starter to run. Nonetheless, this is a problem and needs to be corrected!





12. Once again, have an assistant HOLD the ignition key in the START (crank) position. Now open and close the Burglar Relay contacts by choosing start and then stop on the GGS screen, while the key is held in the START position. Repeat this several times recording the EXACT voltage drop each time STOP is selected.





In this step only the Burglar Alarm Relay contacts are being moved. With the relay's contacts closed (STOP selected), if the measured voltage drop does NOT vary greatly, the IPM Burglar Alarm Relay is not defective. Instead, other sources of high resistance may exist. Based on your results use the table to determine if the Burglar Alarm Relay inside the IPM is defective or that yet another concern exists.

UNDERSTANDING THE RESULTS





13. If the voltage drop is LESS than 0.50 volt, and DOES NOT VARY GREATLY after actuation of the Burglar Relay (STOP selected), the problem most likely is NOT the Burglar Alarm Relay in the IPM or any portion of the Start Relays pull-down circuit whatsoever.

Do NOT replace the IPM

NOTE:
Voltage drop shown is only an example and will vary between different vehicles.





Areas that should be checked include

^ 30 amp fuse Key Sw # 2, in the FAM

^ Any connection in the "load" side (terminals 30 - 87) of the Start Relay circuit, including those at the FAM connectors

^ Battery connections / cables

^ Starter connections

^ Starter motor





14. If the voltage drop is MORE than 0.50 volt, but DOES NOT VARY GREATLY after actuation of the Burglar Relay (STOP selected), the problem is most likely NOT the Burglar Alarm Relay in the IPM but instead another connection or component in this circuit.

Do NOT replace the IPM.

NOTE:
Voltage drop shown is only an example. Actual results will vary depending on severity of concern.





Areas that should be checked include:

^ Ignition switch and it's connections

^ Start fuse in the IPM

^ Any connection in the pull-down side of the Start Relay circuit including those at the IPM itself

^ Transaxle Range Switch

^ Connections to and in the FAM, including those at the Start Relay





15. If the voltage drop is MORE than 0.50 volt and VARIES GREATLY after actuation of the Burglar Relay (STOP selected) the problem is most likely the Burglar Alarm Relay in the IPM.

IPM replacement will be necessary.

Replace the IPM following instructions provided in Kia a service information

(See additional photos and text below)





Photo shows example of voltage drop varying greatly after Burglar Relay actuation (STOP selected). In this case a voltage drop of 6.93 volts was recorded (relay contacts closed) as compared to the previously measured voltage drop of 2.59 volts under the same conditions.

*NOTICE:
Voltage drop shown is only an example. Actual results will vary depending on severity of concern.





Photo shows example of voltage drop varying greatly after Burglar Relay actuation (STOP selected). In this case a voltage drop of 11.41 volts was recorded (relay contacts closed) as compared to the previously measured voltage drop of 2.59 volts under the same conditions.

*NOTICE:
Voltage drop shown is only an example. Actual results will vary depending on severity of concern.

RE-INSTALLING THE START RELAY

16. Remove the T-Connector from the Start Relay and the FAM.





Re-install the Start Relay noting that the relay needs to be installed as shown in the photo.





Take note of the guide molded into and around the Start Relay's connections and that it is off-set. This guide will help in properly installing the Start Relay to insure proper pin polarity.

NOTICE:
If improperly installed, the relay will still fit, although not sit flush. It will work either way. HOWEVER, improper installation can lead to premature relay failure.