Curiosii for ever!: Car repair manuals for everyone.

Check Fuses

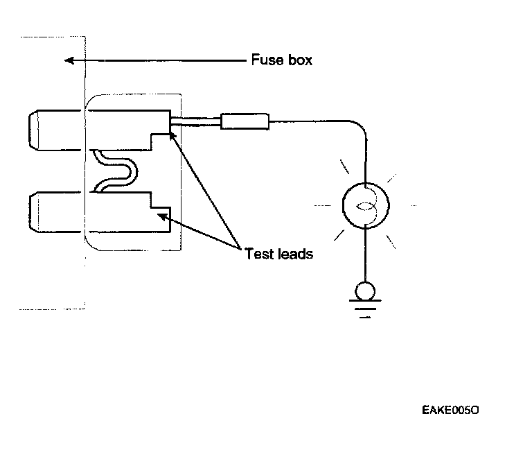
CHECK FUSES




A blade type fuse test taps provided to allow checking the fuse itself without removing if from the fuse box. The fuse is good if the test lamp lights up when one lead is connected to the test taps (one at a time) and the other lead is grounded. (Turn the ignition switch so that the fuse circuit becomes operative)