Curiosii for ever!: Car repair manuals for everyone.

Throttle Position Sensor: Testing and Inspection

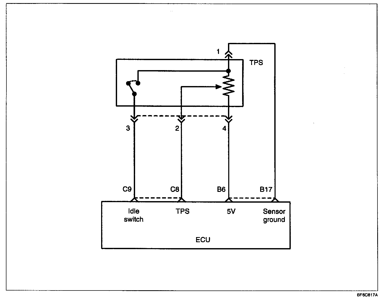
TPS

TPS:




The TP sensor is a variable resistor type that rotates with the throttle body throttle shaft to sense the throttle valve angle. As the throttle shaft rotates, the output voltage of the TP sensor changes. The ECM detects the throttle valve opening based on voltage change.

Circuit Diagram:






Using Ohmmeter
1. Disconnect the throttle position sensor connector.

2. Measure the resistance between terminal 1 (ground) and terminal 4 (sensor power).

Standard Value : 3.5 - 6.5 kOhm

3. Measure the resistance between terminal 1 (ground) and terminal 2 (sensor output).
4. Operate the throttle valve slowly from the idle position to full open position and check that the resistance changes smoothly in proportion with the throttle valve opening angle.
5. If the resistance is out of specification, or fails to change smoothly, replace the throttle position sensor.

Tightening Torque
TPS : 1.5 - 2.5 Nm (15 - 25 kg.cm, 1.1 - 1.8 lb.ft)

Troubleshooting hints

The TPS signal is important in the control of the automatic transaxle. Shift shock and other trouble will occur if the sensor is faulty.

Harness Inspection Procedures: