Curiosii for ever!: Car repair manuals for everyone.

Engine Management Overview

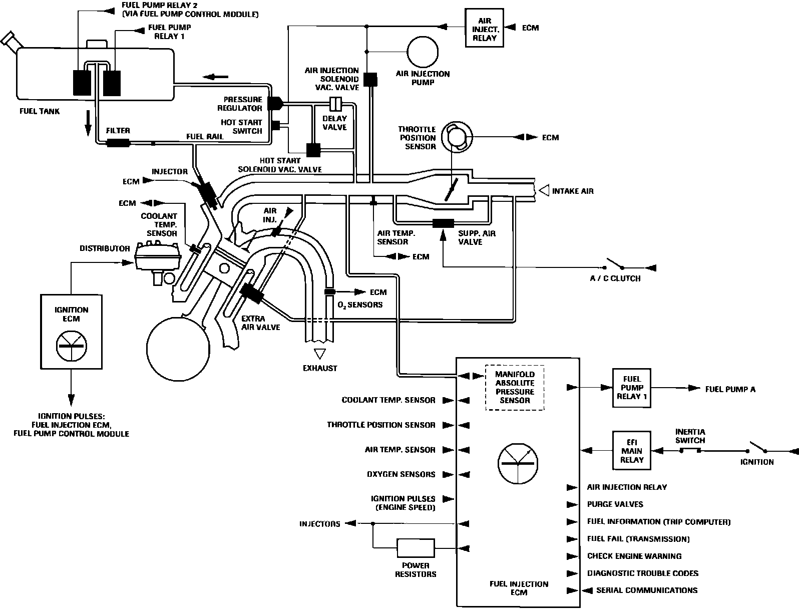
Engine Management / Fuel Injection:





ENGINE MANAGEMENT
This system employs a combination fuel injection/ignition system by Lucas/Marelli. The digital ignition system utilizes a separate ECM and separate input devices. The engine speed signal is sent from the Ignition ECM to the Electronic Fuel Injection ECM, (also referred to as EFI ECM).

ELECTRONIC FUEL INJECTION
The primary purpose of EFI ECM is to control fuel injection and related systems. To achieve precise regulation of fuel injection quantity, the EFI ECM factors into its calculations a variety of inputs, including coolant temperature, intake air temperature, engine load, throttle position, engine speed and battery voltage. Air/fuel adjustments are also made based on input from a pair of oxygen sensors in the exhaust system. By monitoring exhaust gas oxygen content, the EFI ECM can make accurate and rapid injector "ON" time adjustments needed for good performance and reduced emissions.

The EFI ECM also maintains control over idle speed, air injection control, hotstart system timing, On Board Diagnostics, fuel level sensing, and fuel fail output to transmission control module, by making compensating adjustments for temperature and engine load.

As a safety feature and to prevent flooding, EFI ECM circuitry prevents fuel pump operation unless the engine is running. When ignition is switched "ON," the pump runs for 2 seconds to pressurize the fuel rail in preparation for starting. When the engine is cranking or running, pump operation will resume. If the engine stalls, pump operation will cease.

Ignition Control:





DIGITAL IGNITION
The Marelli digital ignition system is ECM controlled, eliminating both vacuum and mechanical advance mechanisms. Timing decisions, calculated by a microprocessor within the ignition ECM, are based on inputs from various engine sensors. The manifold absolute pressure (MAP) sensor is an integral ECM component. Microprocessor memory is programmed with a timing strategy for every engine speed and operating mode. The ignition ECM provides an engine speed (rpm) signal to the fuel injection (EFI) ECM.

The system utilizes two ignition coils, one for each cylinder bank. Current flow to coil primary circuits is regulated by two ECM controlled switching devices known as power modules or amplifier units.

Coil secondary output is routed to spark plugs through a double deck, two rotor distributor. BANK A (right) receives high voltage from the lower deck and BANK B (left) from the upper.

Bogus sensor input(s) will variously affect ignition system operation. However, the engine will not start without crankshaft position and engine speed inputs.

Ignition ECM sensor inputs form two groups of control parameters:

Primary Inputs
Crankshaft Position - TDC Sensor
Engine Speed - Engine Speed (Flywheel) Sensor
Engine Load - Manifold Absolute Pressure (MAP) Sensor

Correction Inputs
Throttle Position - Idle Switch
Coolant Temperature - Coolant Temperature Sensor
Intake Air Temperature - Air Temperature Switch

NOTE: Digital ignition system switches and sensors are not used or shared by the EFI system.

LIMP HOME
The system also incorporates a "limp home" mode. When the EFI ECM detects certain sensor failures, it will substitute preprogrammed fixed values in its calculations, permitting continued vehicle operation until repairs can be made. However, the EFI ECM does not substitute a value for engine speed provided by the crankshaft sensor. The engine will not run in the event of crankshaft sensor failure.

ADAPTIVE IDLE FUELING
In order to ensure optimum performance, EFI ECM automatically trims fuel injector "ON" time at idle, throughout the life of the vehicle. Total available trim to injector "ON" time is 20 %. Adaptive fueling is performed by EFI ECM software only when diagnostic trouble codes (DTCs) are cleared and listed preconditions are met.

Preconditions
Throttle is closed
Engine speed below 900 rpm
Air injection is disabled after engine start
Closed-loop fueling is operating and in control

If DTC's are cleared and preconditions are met, EFI ECM cancels purge flow and adapts idle fueling. Between fueling adaptations, there is a delay of approximately eight minutes during which preconditions must be met. If preconditions are interrupted, delay will be longer.