Curiosii for ever!: Car repair manuals for everyone.

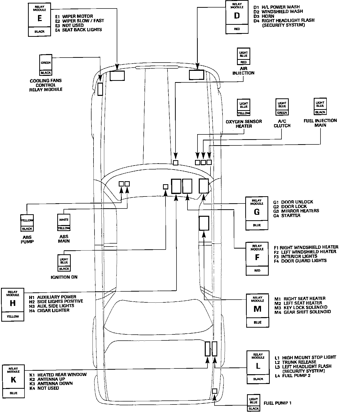
Main Relay (Computer/Fuel System): Description and Operation

PURPOSE
The main relay supplies power to the oxygen sensor heaters relay, fuel injectors and air pump relay.

The relay also applies power to the ECM, generating a system reset which causes the microprocessor to perform an initialization routine, condition input circuits for sensor scanning and run the fuel pump to pressurize the system for starting. The fuel pump relay is ECM timed to limit fuel pump operation to approximately 0.5 second prior to cranking.

OPERATION
The relay is energized when the ignition "ON" relay is energized by turning the ignition switch to position "II."

Relay Locations And I.D.:





LOCATION
Right rear corner of engine compartment.