Curiosii for ever!: Car repair manuals for everyone.

Ignition Control

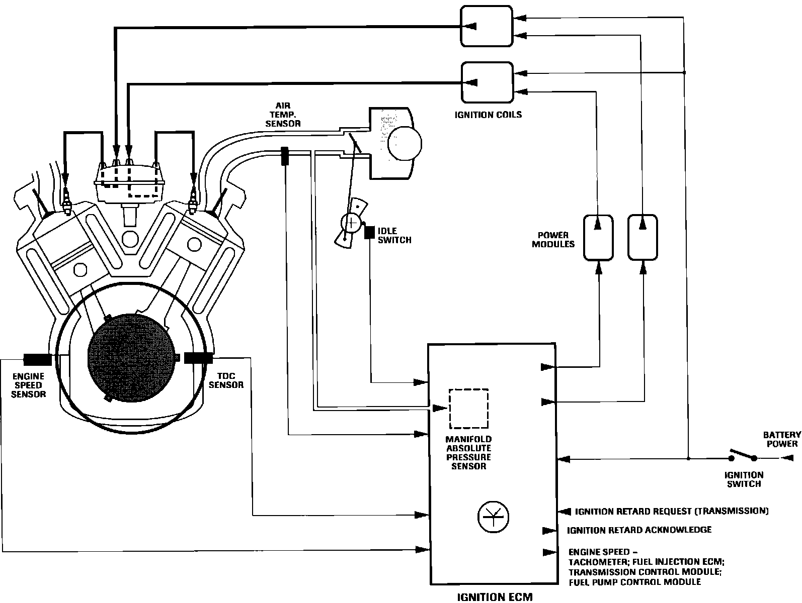
Ignition Control:






NOTE: Digital ignition system switches and sensors are not used or shared by the EFI system.

The Marelli digital ignition system is ECM controlled, eliminating both vacuum and mechanical advance mechanisms. Timing decisions, calculated by a microprocessor within the ignition ECM, are based on inputs from various engine sensors. The manifold absolute pressure (MAP) sensor is an integral ECM component. Microprocessor memory is programmed with a timing strategy for every engine speed and operating mode. The ignition ECM provides an engine speed signal (rpm) to the fuel injection ECM.

The system utilizes two ignition coils, one for each cylinder bank. Current flow to coil primary circuits is regulated by two ECM controlled switching devices known as power modules or amplifier units.

Coil secondary output is routed to spark plugs through a double deck, two rotor distributor. BANK A (right) receives high voltage from the lower deck and BANK B (left) from the upper.

Bogus sensor input(s) will variously affect ignition system operation. However, the engine will not start without crankshaft position and engine speed inputs.

ECM sensor inputs form two groups of control parameters:

PRIMARY INPUTS
Crankshaft Position - TDC Sensor
Engine Speed - Engine Speed (Flywheel) Sensor
Engine Load - Manifold Absolute Pressure (MAP) Sensor

CORRECTION INPUTS
Throttle Position - Idle Switch
Coolant Temperature - Coolant Temperature Sensor
Intake Air Temperature - Air Temperature Switch


Digital Ignition Harness:





STRATEGY SELECTION LINK
The strategy selection link permits a choice between either of 2 ignition strategies programmed in ECM memory. One is for high octane fuel and the other for low.

If link is in place, ECM selects high octane strategy. With link removed, low octane strategy is chosen. Unless vehicle is operated where fuel quality is questionable, selection link should remain installed and vehicle operated on unleaded premium gasoline.

LOCATION
Left inner fender to rear of air cleaner assembly.