Curiosii for ever!: Car repair manuals for everyone.

General System Description

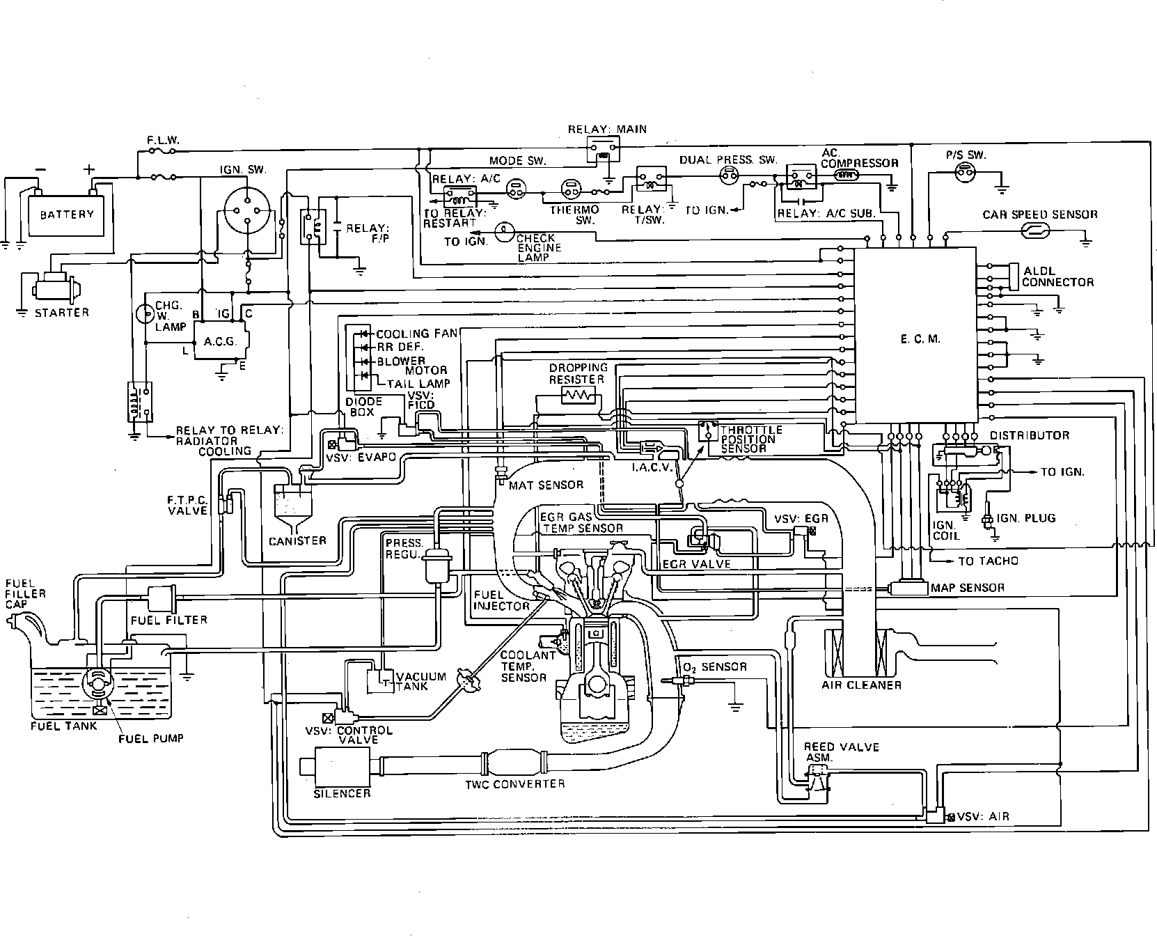
Closed Loop System Diagram:







The engine control system is a computerized fuel, ignition and emission control system designed to maintain fuel economy, good driveability and reduced vehicle emissions. An Electronic Control Module (ECM) monitors data from various sensors and controls functions such as air/fuel ratio, emission control devices and on-board diagnostics.

The ECM is a computer that judges air/fuel ratio as rich or lean according to oxygen sensor output voltage. Based on oxygen sensor and other input data, the ECM generates a controlling signal to the fuel injectors that regulates "ON" time. Because fuel pressure remains constant, the ECM controls air/fuel ratio adjustments by varying injector "ON" time.

When operating in "Open Loop," the ECM defaults to preprogrammed values for air/fuel ratio control. The system is in "Open Loop" before the oxygen sensor has warmed up to operating temperature. When operating in "Closed Loop," the ECM continually adjusts air/fuel ratio according to oxygen sensor input and operating information received from various other sensors.

This system incorporates self-diagnostic capability that is monitored via a dash mounted "Check Engine" light. When the system detects a fault in a monitored component and/or circuit, the light will come on and stay on (while the engine is running), alerting the driver to seek service. With intermittent problems, the light may come on and then go out, but a trouble code will be stored in ECM memory if correct parameters are met. The technician can then extract trouble codes from the ECM that will aid in the performance of efficient troubleshooting and repair.

Components can be grouped as ECM input and output devices. Input devices control or produce voltage signals monitored by the ECM. Output devices are components controlled by the ECM.

INPUT DEVICES

A/C "ON" or "OFF"
Coolant temperature sensor (codes 14 & 15)
Oxygen sensor (codes 13 44 & 45)
Distributor reference (crank position and engine speed)
EGR gas temperature sensor
MAP sensor (codes 33 & 34)
System voltage
Throttle position sensor (codes 21 & 22)
Vehicle speed sensor (code 24)
Fuel pump voltage signal
Power steering pressure switch
MAT sensor (codes 23 & 25)

OUTPUT DEVICES

AIR vacuum switching valve
Canister purge solenoid
EGR system (code 32)
Electronic spark timing (EST)
Fuel injectors
Idle air control (IAC)
Fuel pump relay
A/C clutch control
"Check Engine" light
On-board diagnostics
Secondary air valves
ECU-PROM error (faulty or incorrect MEM-CAL) (code 51)