Curiosii for ever!
: Car repair manuals for everyone.
Home
>>
Isuzu
>>
1989
>>
I-Mark L4-1471cc 1.5L
>>
Repair and Diagnosis
>>
Powertrain Management
>>
Computers and Control Systems
>>
Testing and Inspection
>>
Turbo
>>
Diagnostic Charts
>>
Chart #6
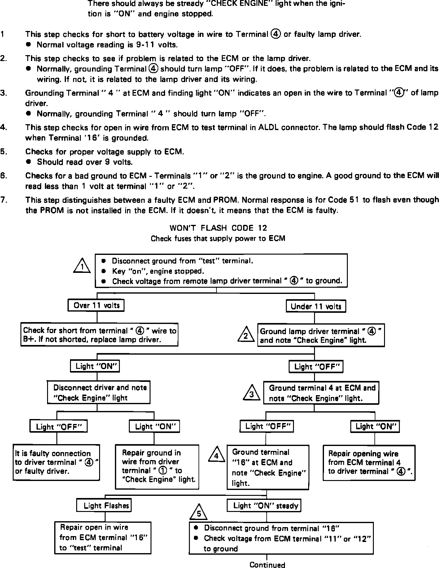
Chart #6
Part 1
Chart #6-Won't Flash Code 12 (Part 1):
Part 2
Chart #6-Won't Flash Code 12 (Part 2):
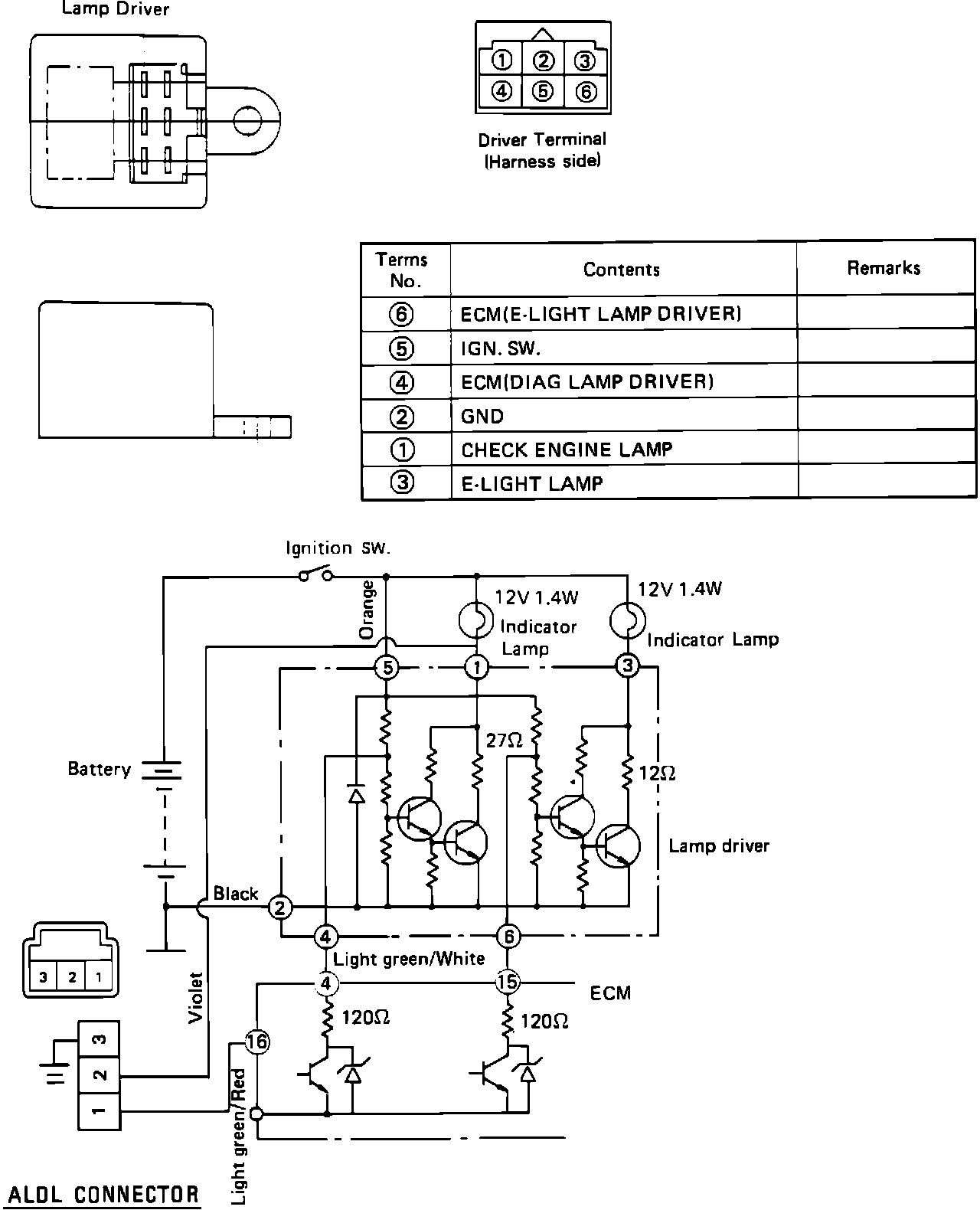
M/T MODEL TERMINAL REFERENCE DIAGRAM
M/T Model Terminal Reference Diagram:
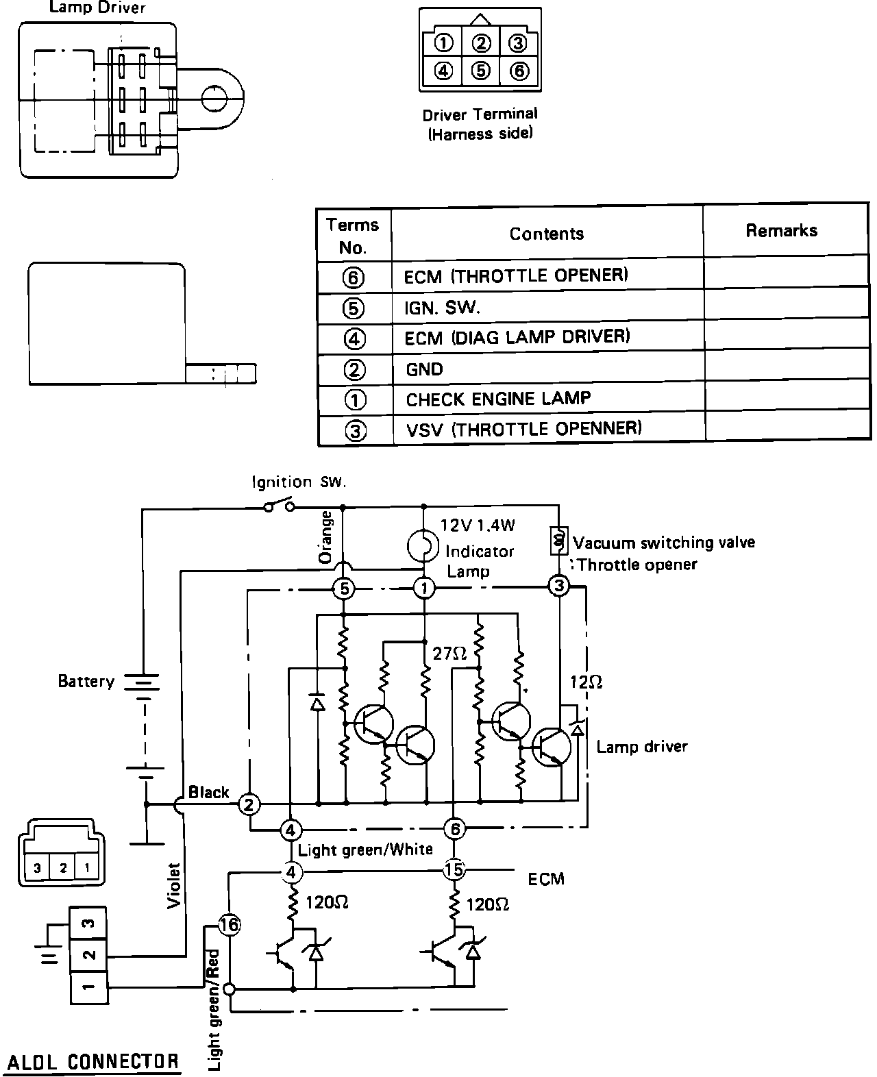
A/T MODEL TERMINAL REFERENCE DIAGRAM
A/T Model Terminal Reference Diagram: