Curiosii for ever!
: Car repair manuals for everyone.
Home
>>
Isuzu
>>
1987
>>
I-Mark L4-1471cc 1.5L
>>
Repair and Diagnosis
>>
Starting and Charging
>>
Starting System
>>
Diagrams
>>
Electrical Diagrams
>>
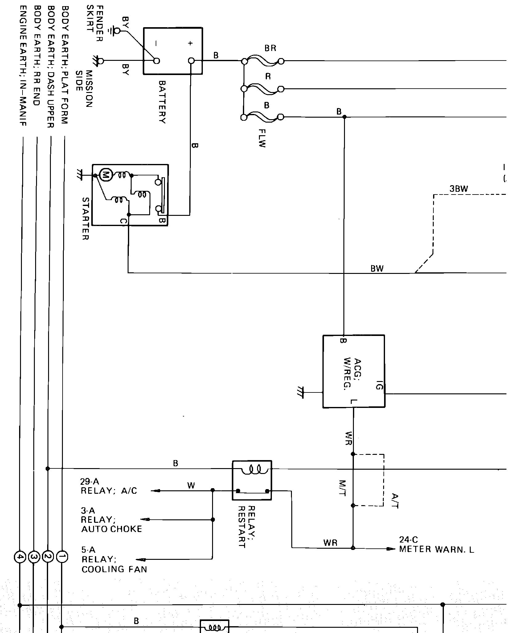
Less Turbo
Less Turbo
dG������#���Ƃ$�._�ol�Starting, ECM, Cooling Fan, Lighting & Horn Wiring Circuit: