Curiosii for ever!: Car repair manuals for everyone.

Cruise Control - Service Manual Revisions

BULLETIN NUMBER ISSUE DATE GROUP
SB86-04-005 July 3, 1986 ELECTRICAL
1986 IMPULSE (JR) CRUISE CONTROL (WORKSHOP MANUAL CORRECTION)

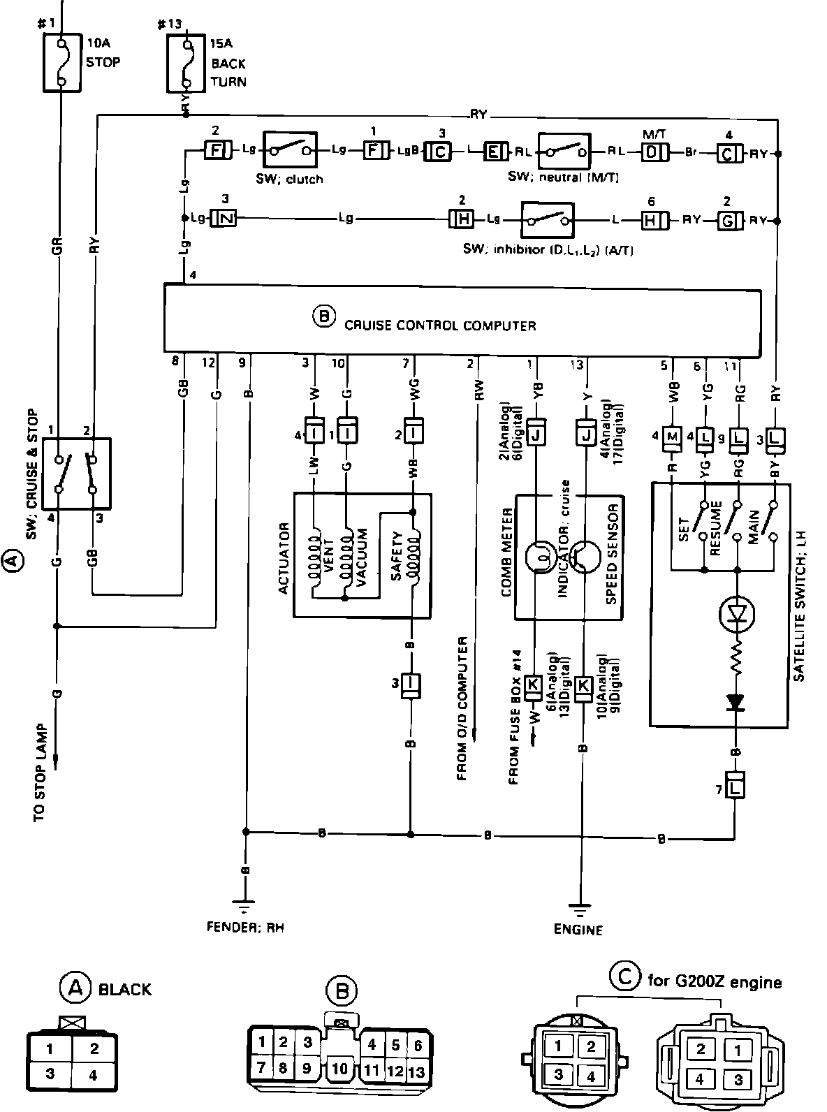
04-58 COMPONENT DIAGRAM - CRUISE CONTROL:




COMPONENT DIAGRAM 04-59:




VEHICLES AFFECTED

1986 Impulse (JR) models.

SERVICE INFORMATION

The following two pages of cruise control system wiring and connector identification replace pages 04-
58 and 04-59 in the 1986 Impulse (JR) Electrical System Wiring Diagrams and Diagnosis Manual (Publication No. AIMI-SVC-130, part No. 2-90999- 003-7).