Curiosii for ever!: Car repair manuals for everyone.

Inspection and Repair

Repair or replace necessary parts if extreme wear or damage is found during inspection.

Rotor Assembly

1. Check the face of the slip rings for contamination and roughness. If found to be scored, dress with a fine sandpaper (#500-600). If found to be contaminated, clean with a cloth saturated with alcohol.




2. Measure the outside diameter of the slip rings.

Standard: 27mm (1.06in)
Limit: 26mm (1.02in)




3. Check resistance between slip rings, and replace if there is no continuity.

Standard: 3.75ohm or less




4. Check for continuity between slip ring and rotor core.

In case of continuity, replace the rotor assembly.

Stator Coil




1. Check for continuity across the stator coils. If no continuity exists, replace the coils.

Resistance value at 20 °C.

Standard: Approx. 0.07Ohm




2. Check for continuity across one of the stator coils and stator core. If a continuity exists, replace the coil.

Standard: More than 1Mohm

Brush




Measure the brush length.

Replace the brush if it exceeds the limit.

Standard: 18.0mm (0.709in)

Limit: 5.5mm (0.217in)




Rectifier Assembly

1. Measure the resistance between each diode terminal and aluminum diode fin in forward and reverse directions with the connection of the tester leads switched. The diodes are normal if resistance is nearly zero ohms in one direction and is infinitely high in the other direction.

2. If a diode has no resistance or equal resistance in both directions, it is defective and should be replaced together with the holder.

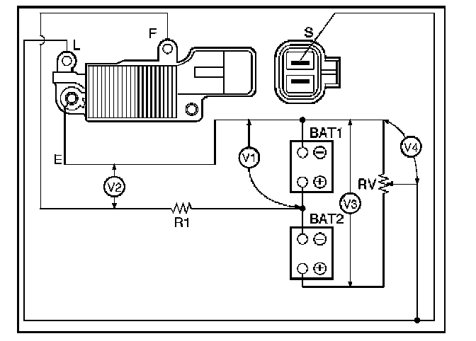
IC Regulator Assembly
Connect a variable resistor, two 12V batteries, a fixed resistor, and a voltmeter to the IC regulator as shown in illustration.

a. Measuring equipment specifications

1. Fixed resistor (R1): 10 Ohms /3W

2. Variable resistor (Rv): 0-300 Ohms/12W

3. Batteries (BAT1, BAT2): 12V (2 Batteries)

4. DC voltmeter: 0-50V/0.5 steps (4 Check points)

b. Measuring procedure

1. Measure the voltage "V1" across the first battery (BAT1). If the reading is between 10 and 13 volts, the battery is normal.

2. Measure the voltage "V3" across both the batteries (BAT1, BAT2). If the reading is between 20 and 26 bolts, the batteries are normal.

3. Gradually increase the resistance of the variable resistor from zero. Measure the voltage "V2" (the voltage across the F and E terminals). Check to see that the voltage across "V1" changes at this time. If there is no change, the voltage regulator is faulty and must be replaced.




4. Measure the voltage at "V4" (the voltage across the variable resistor center tap and terminal E with the variable resistor resistance held constant). The measured voltage should be within the specified (14.4 ± 0.3 volts) limits. If it is not, the regulator must be replaced.