Curiosii for ever!: Car repair manuals for everyone.

Transmission Control Systems: Diagrams

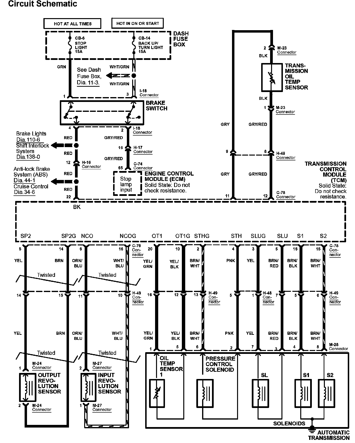
Diagram 39-0:




Diagram 39-1:




Diagram 39-2:




Diagram 39-4:






Diagrams: Other diagrams referred to by number within these diagrams can be found at Diagrams by Number. Diagrams By Number


Connector Views: Connector terminal views for the connectors shown within these diagrams can be found at Connector Views by Connector Number. Connector Views By Connector Number