Curiosii for ever!: Car repair manuals for everyone.

Cruise Control: Diagrams

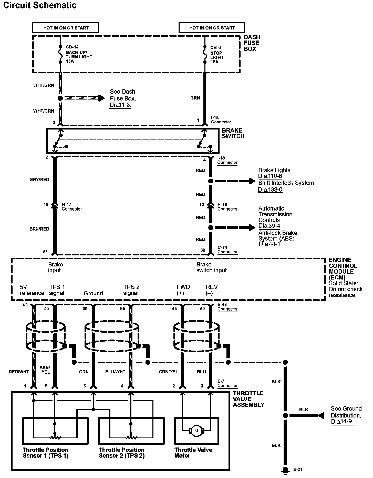
Diagram 34-4:




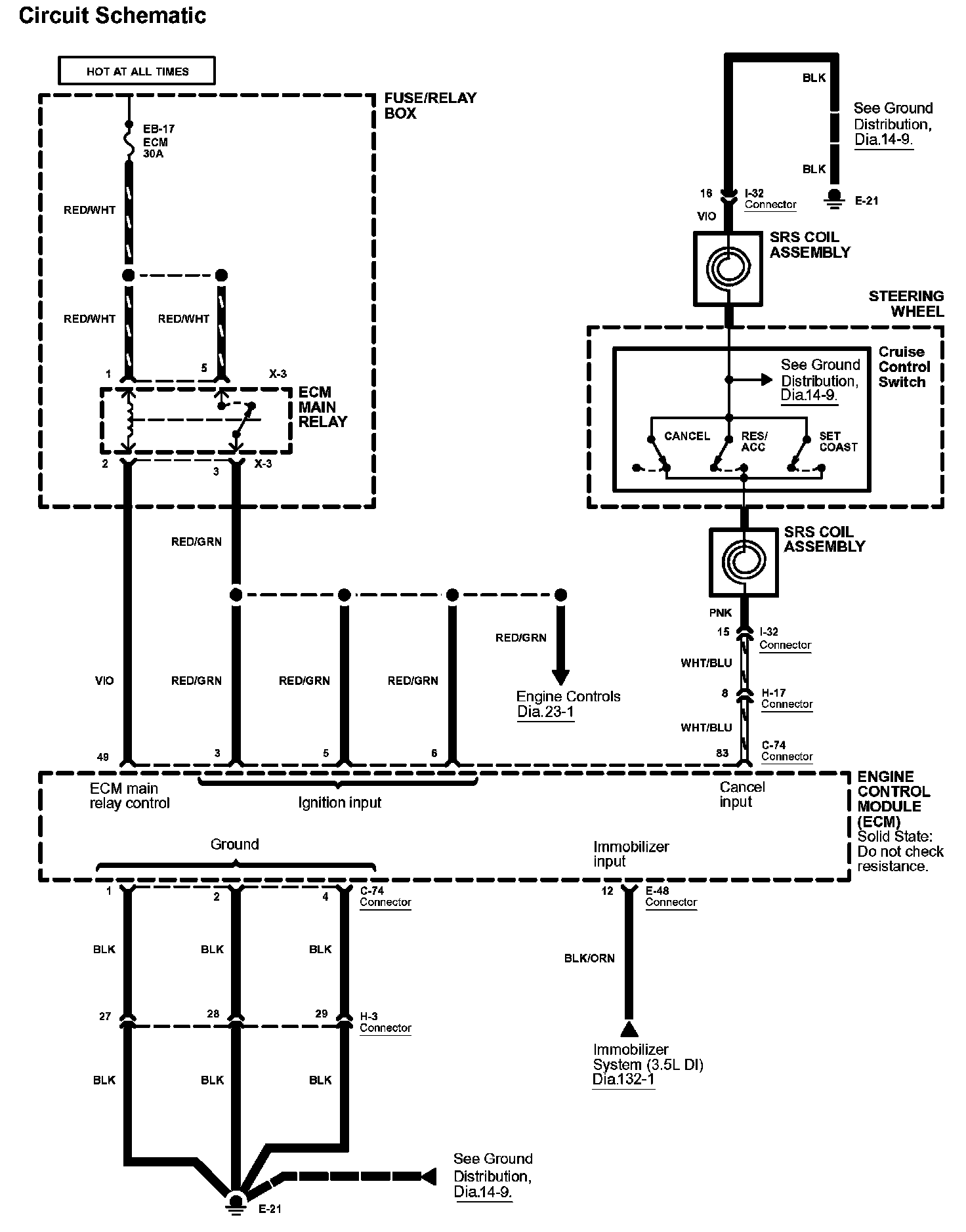
Diagram 34-5:




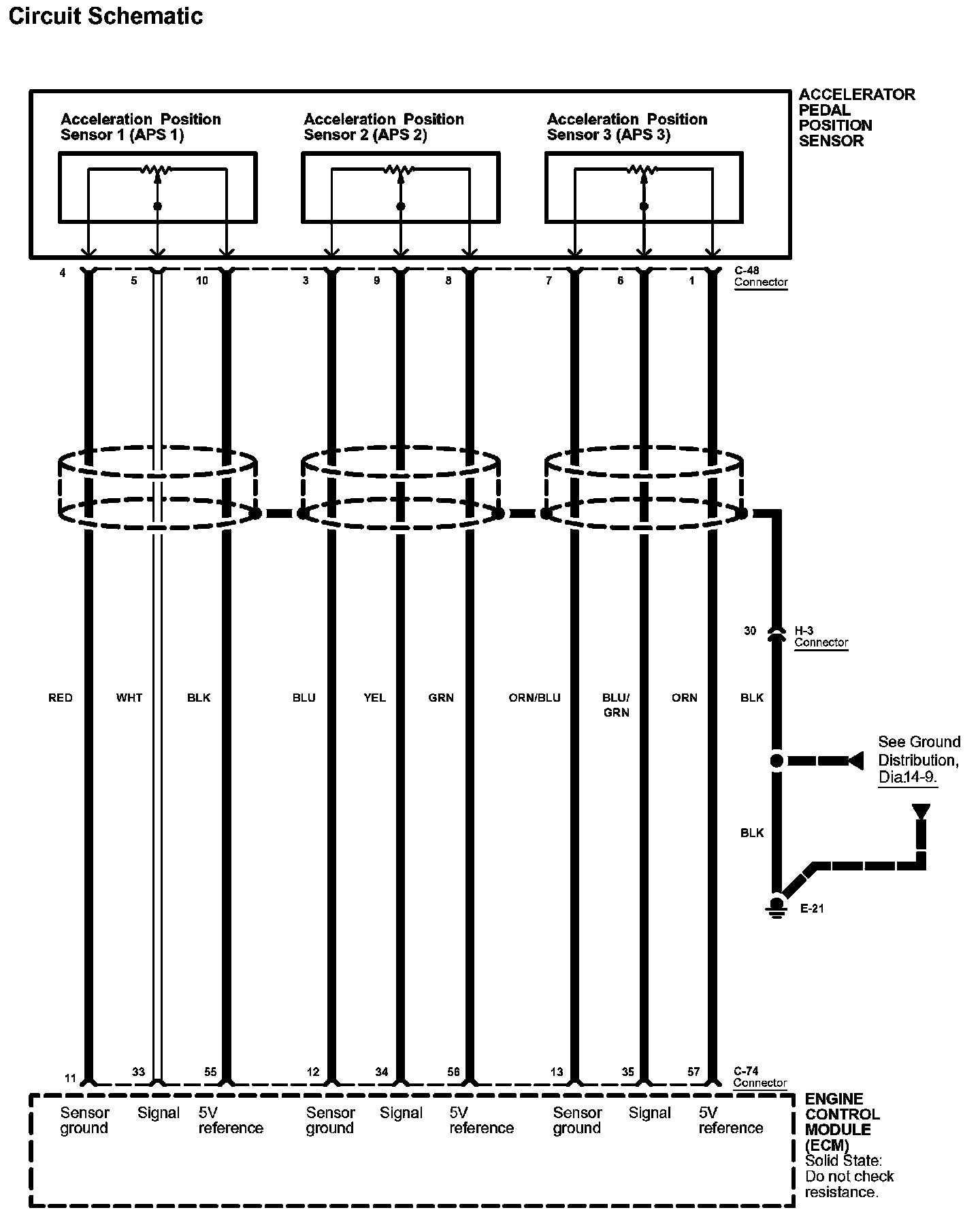
Diagram 34-6:




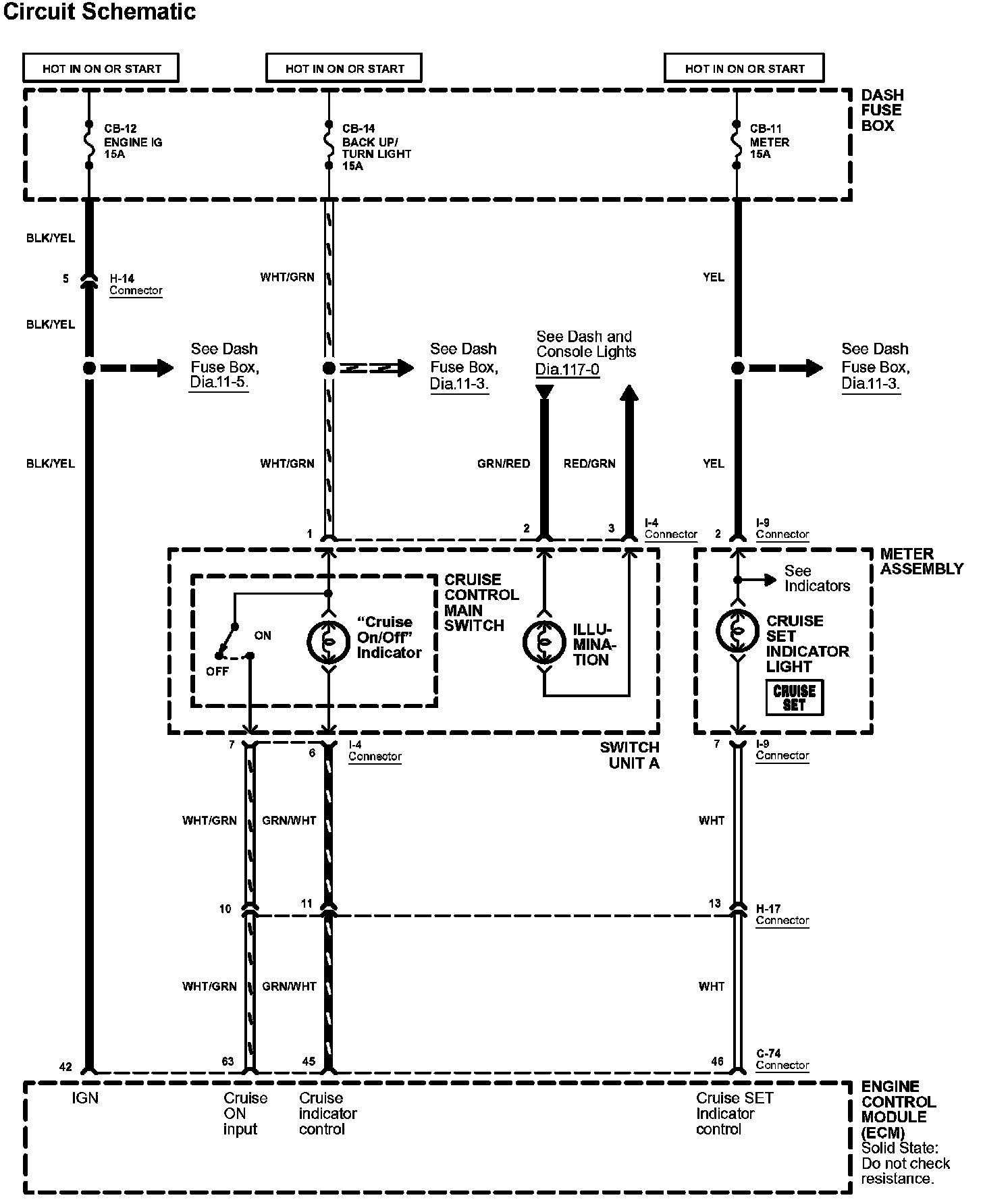
Diagram 34-7:






Diagrams: Other diagrams referred to by number within these diagrams can be found at Diagrams by Number. Diagrams By Number


Connector Views: Connector terminal views for the connectors shown within these diagrams can be found at Connector Views by Connector Number. Connector Views By Connector Number