Curiosii for ever!: Car repair manuals for everyone.

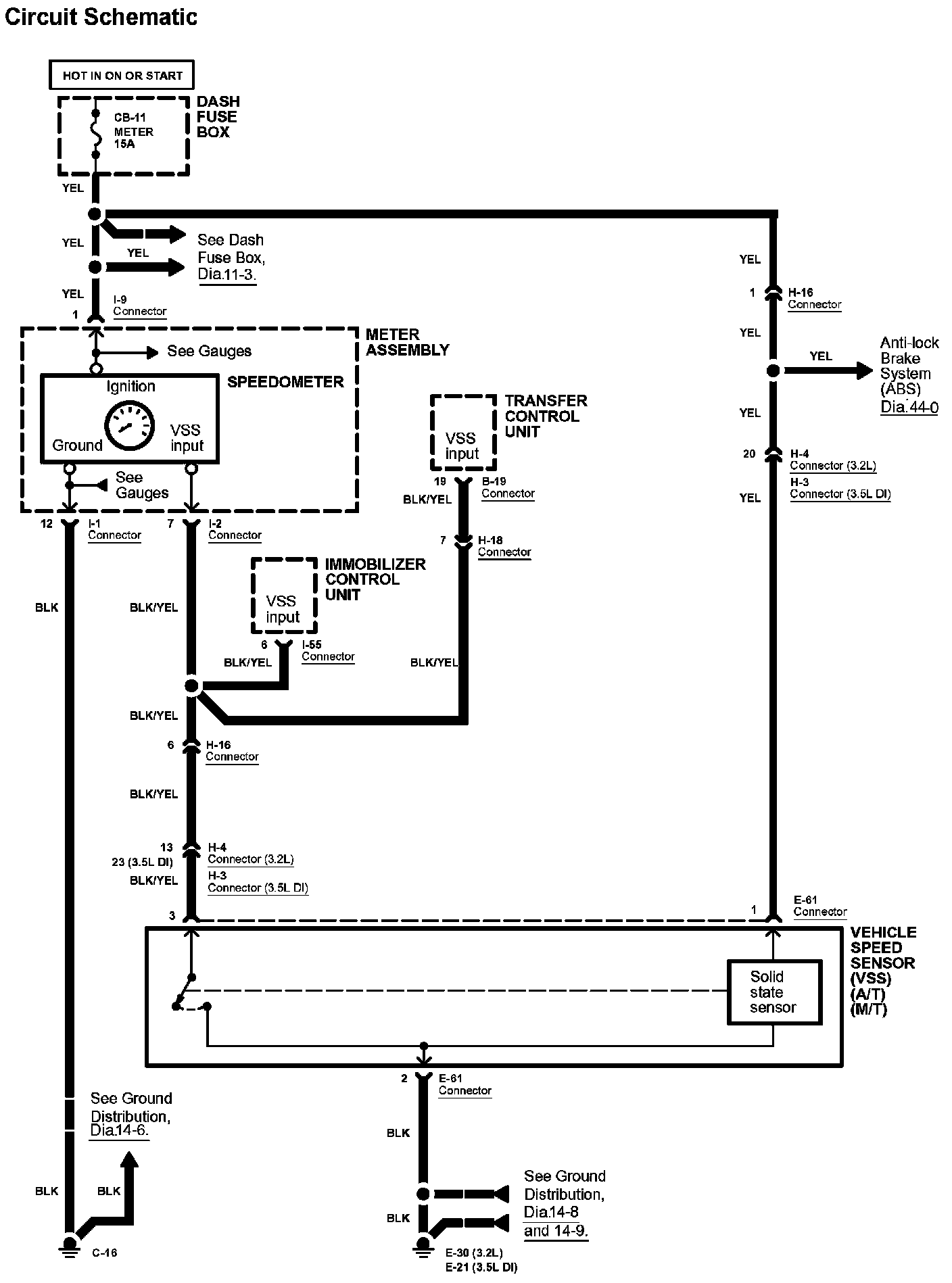
Vehicle Speed Sensor: Diagrams

Diagram 33-0:






Diagrams: Other diagrams referred to by number within these diagrams can be found at Diagrams by Number. Diagrams By Number


Connector Views: Connector terminal views for the connectors shown within these diagrams can be found at Connector Views by Connector Number. Connector Views By Connector Number