Curiosii for ever!
: Car repair manuals for everyone.
Home
>>
Isuzu Truck
>>
2002
>>
Rodeo S 2WD L4-2.2L
>>
Repair and Diagnosis
>>
Powertrain Management
>>
Ignition System
>>
Diagrams
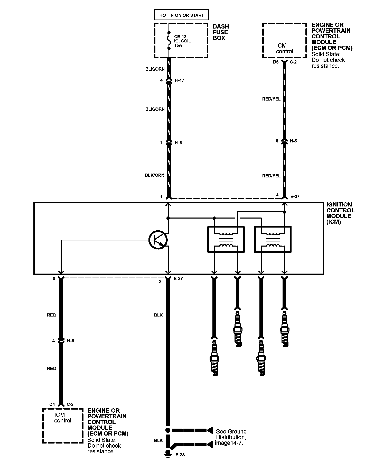
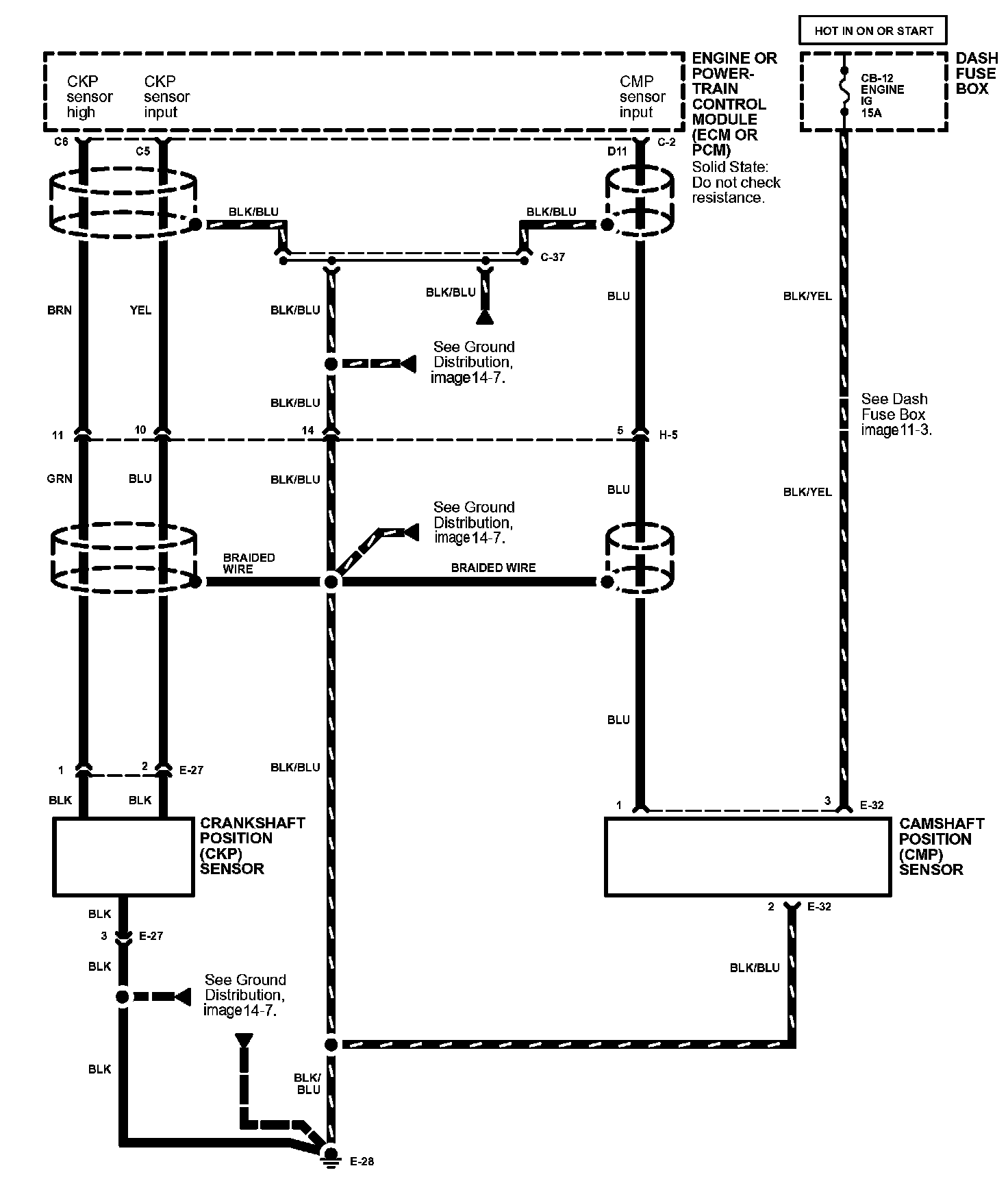
Ignition System: Diagrams
Ignition System Image 20:
Ignition System Image 20-1: