Curiosii for ever!: Car repair manuals for everyone.

Engine Control Diagrams

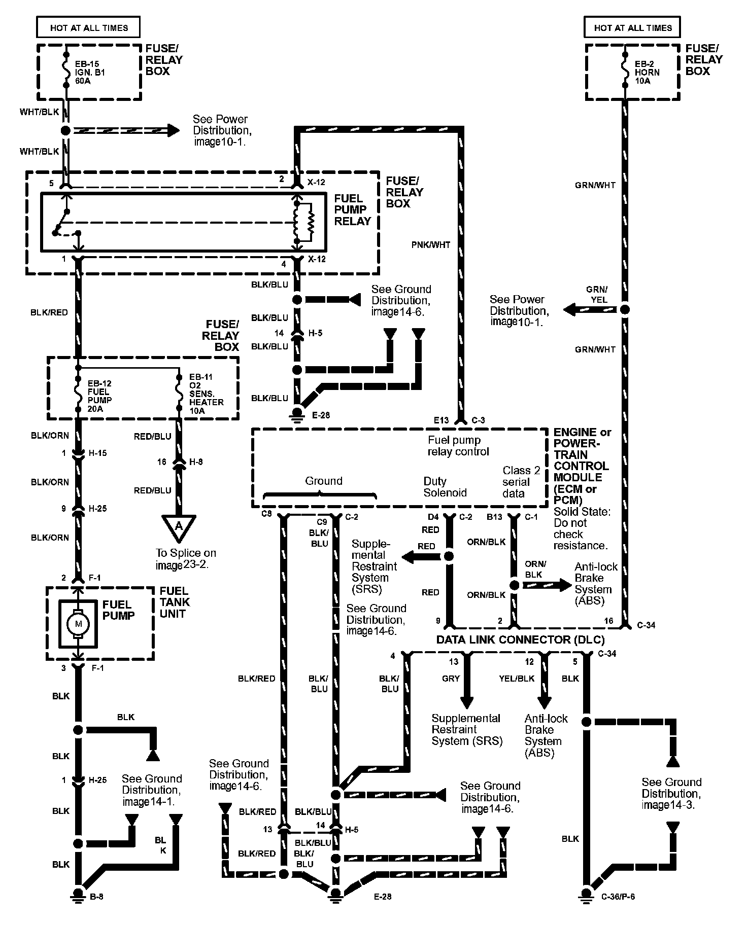
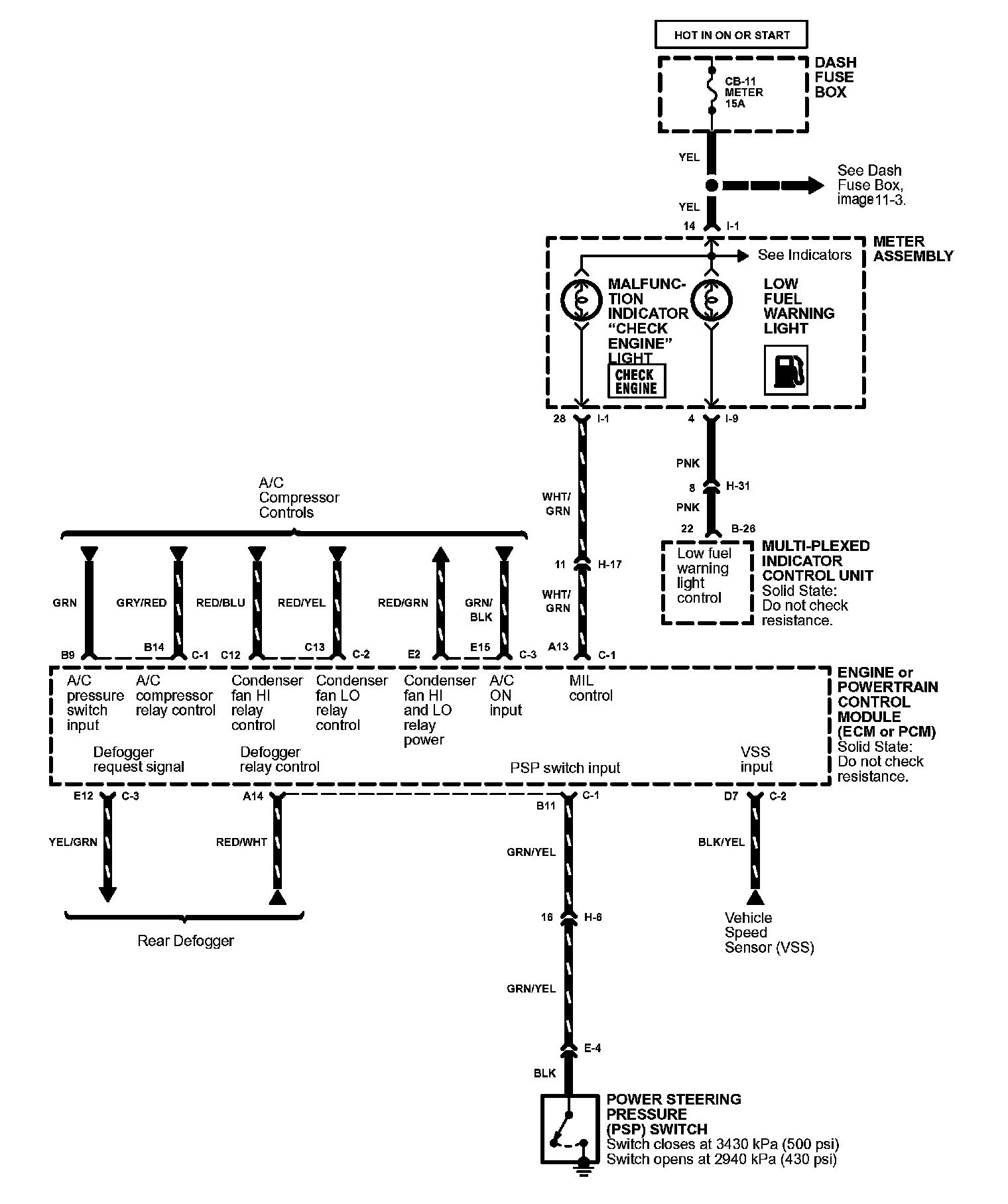
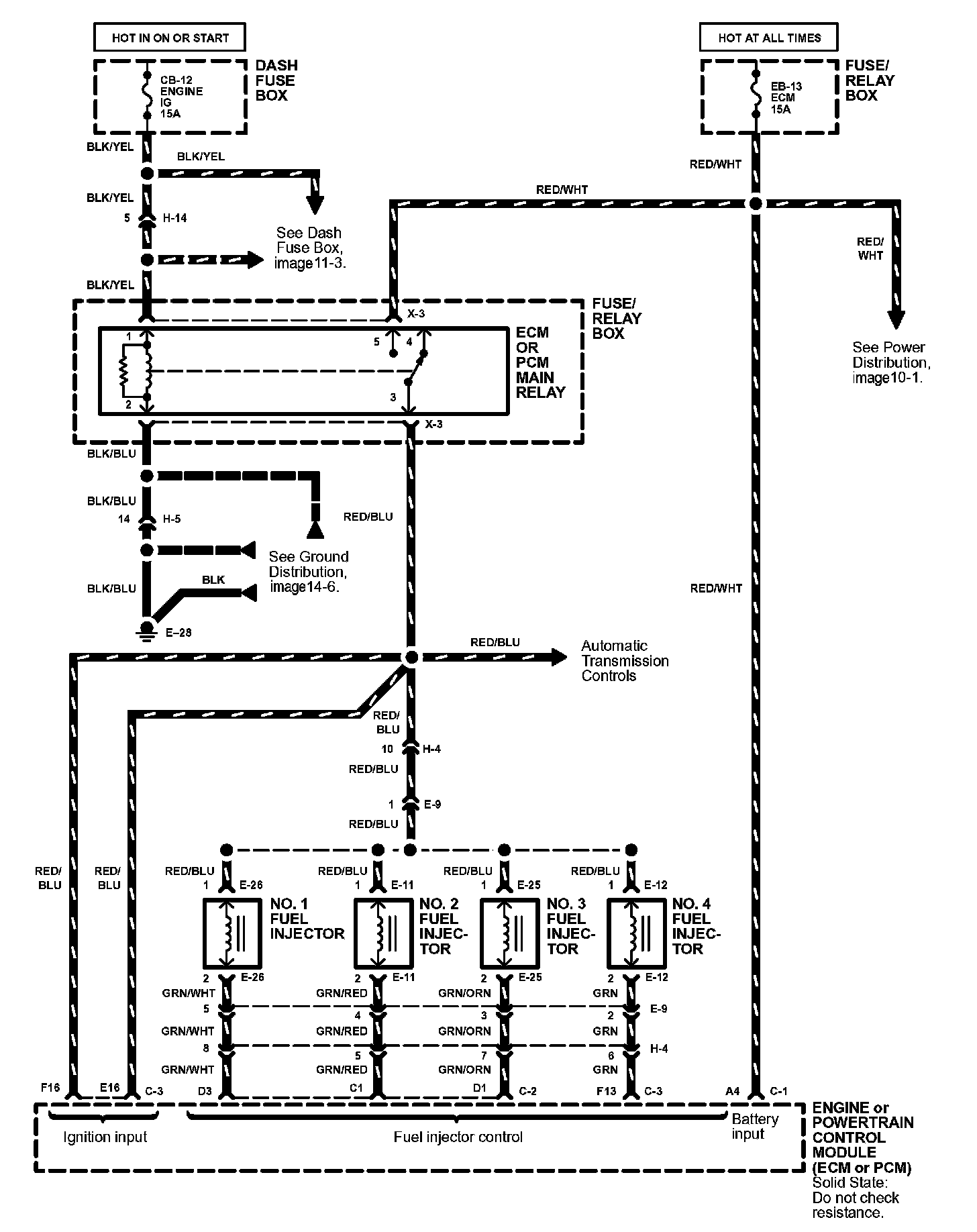
Engine Controls Image 23:



Engine Controls Image 23-1:



Engine Controls Image 23-2:



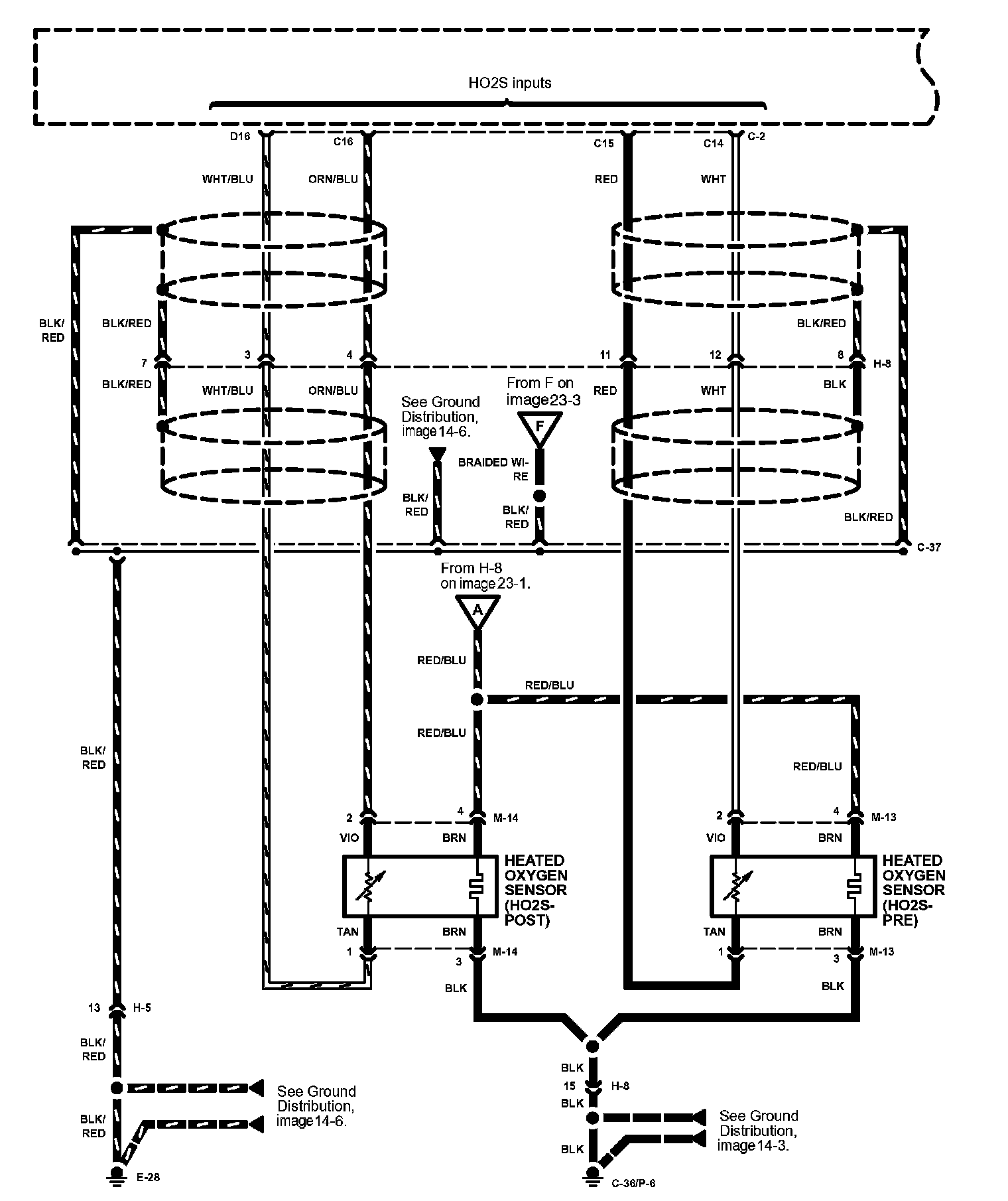
Engine Controls Image 23-3:



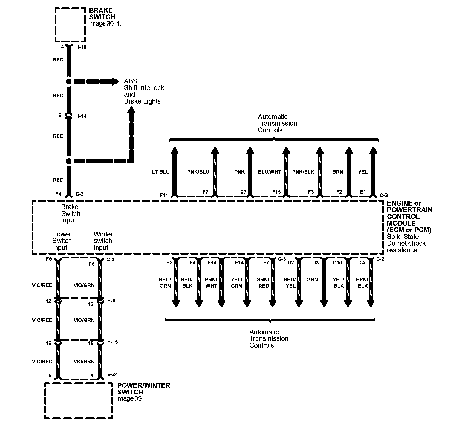
Engine Controls Image 23-4:



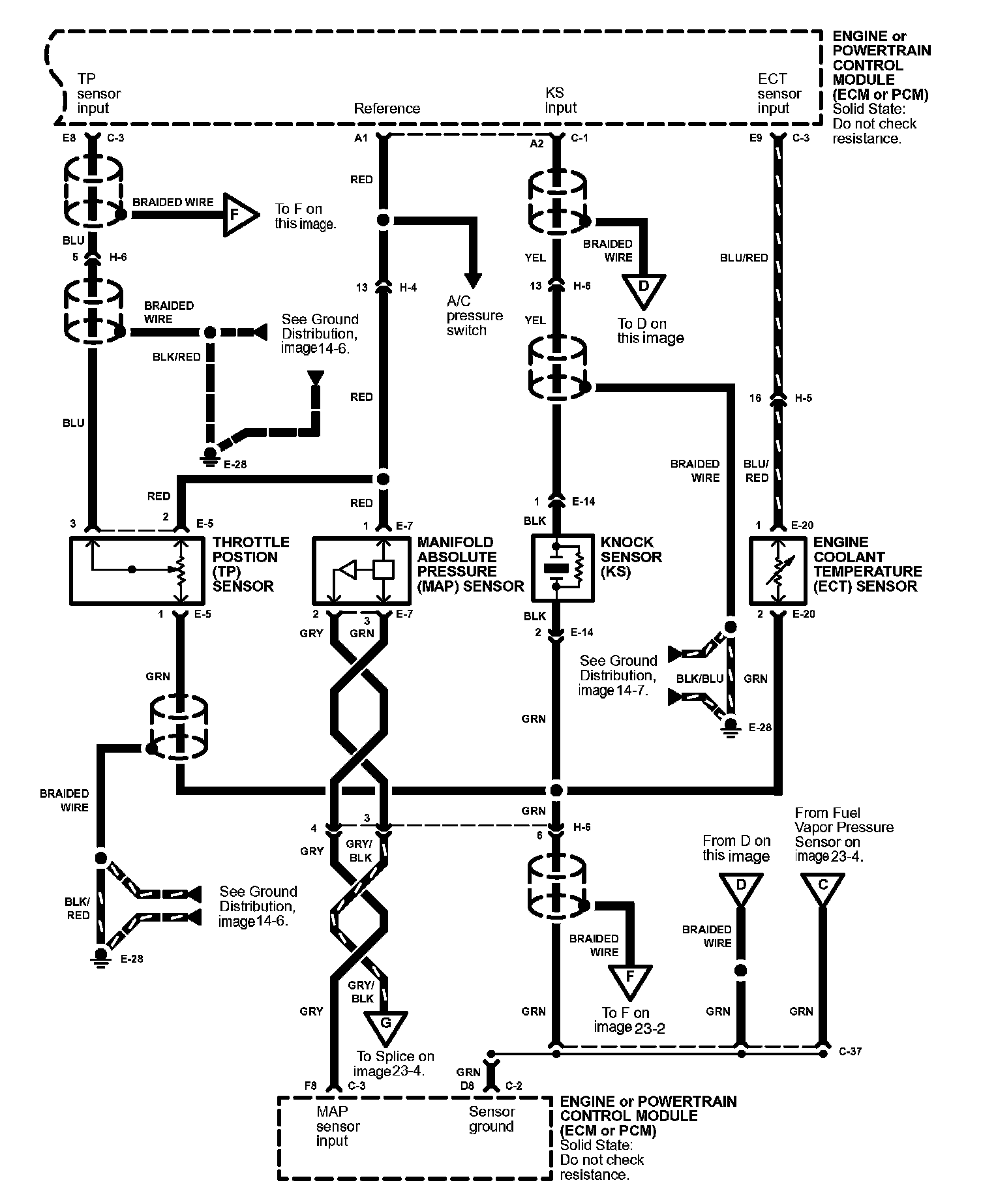
Engine Controls Image 23-5:



Engine Controls Image 23-6:



Engine Controls Image 23-7:



Engine Controls Image 23-8: