Curiosii for ever!
: Car repair manuals for everyone.
Home
>>
Isuzu Truck
>>
2002
>>
Rodeo S 2WD L4-2.2L
>>
Repair and Diagnosis
>>
Cruise Control
>>
Diagrams
Cruise Control: Diagrams
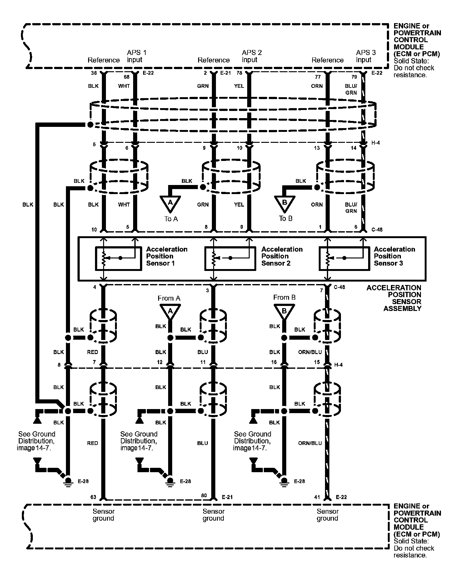
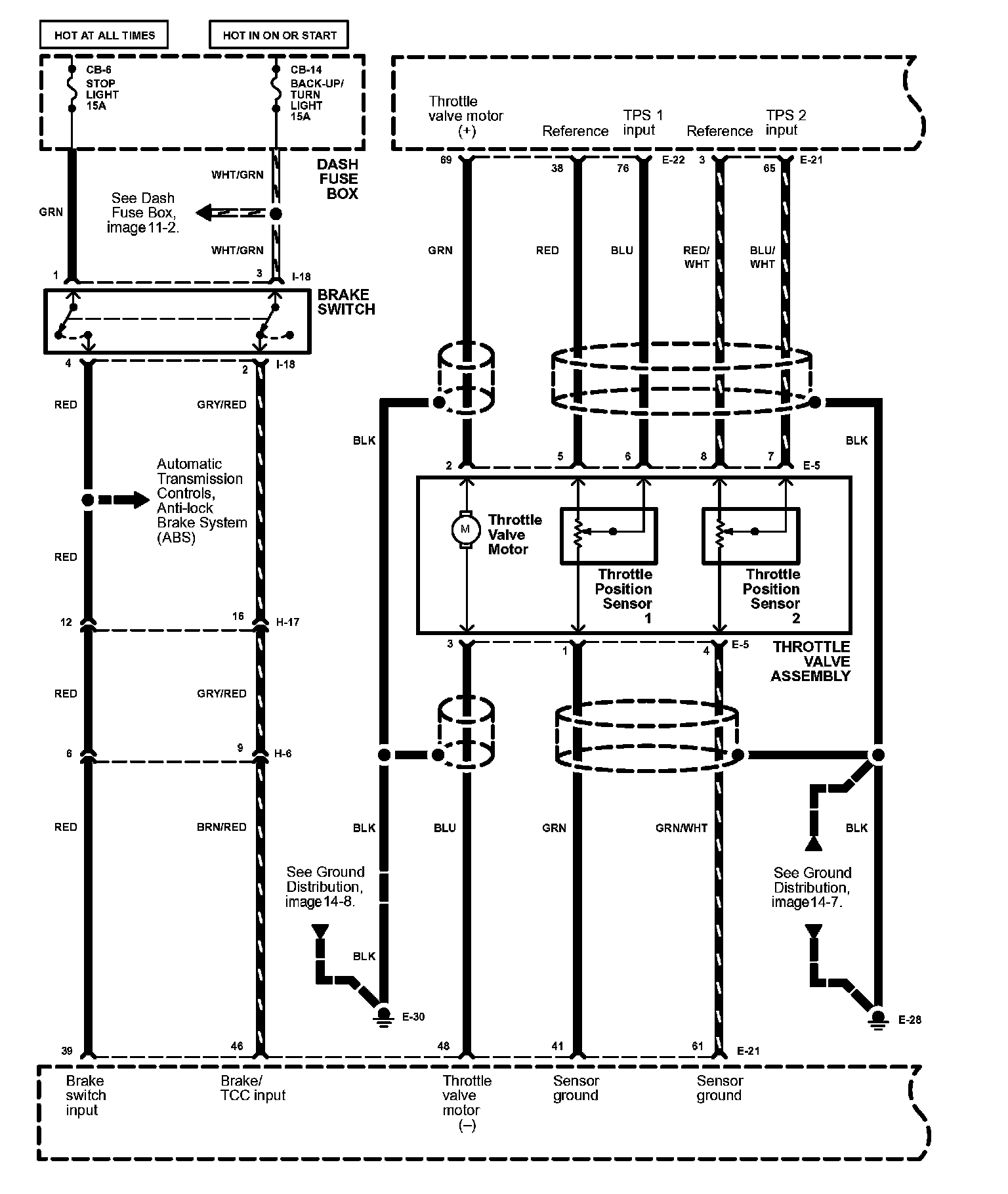
Cruise Control Image 34:
Cruise Control Image 34-1:
Cruise Control Image 34-2:
Cruise Control Image 34-3: