Curiosii for ever!
: Car repair manuals for everyone.
Home
>>
Isuzu Truck
>>
2002
>>
Rodeo LSE 4WD V6-3.2L
>>
Repair and Diagnosis
>>
Powertrain Management
>>
Emission Control Systems
>>
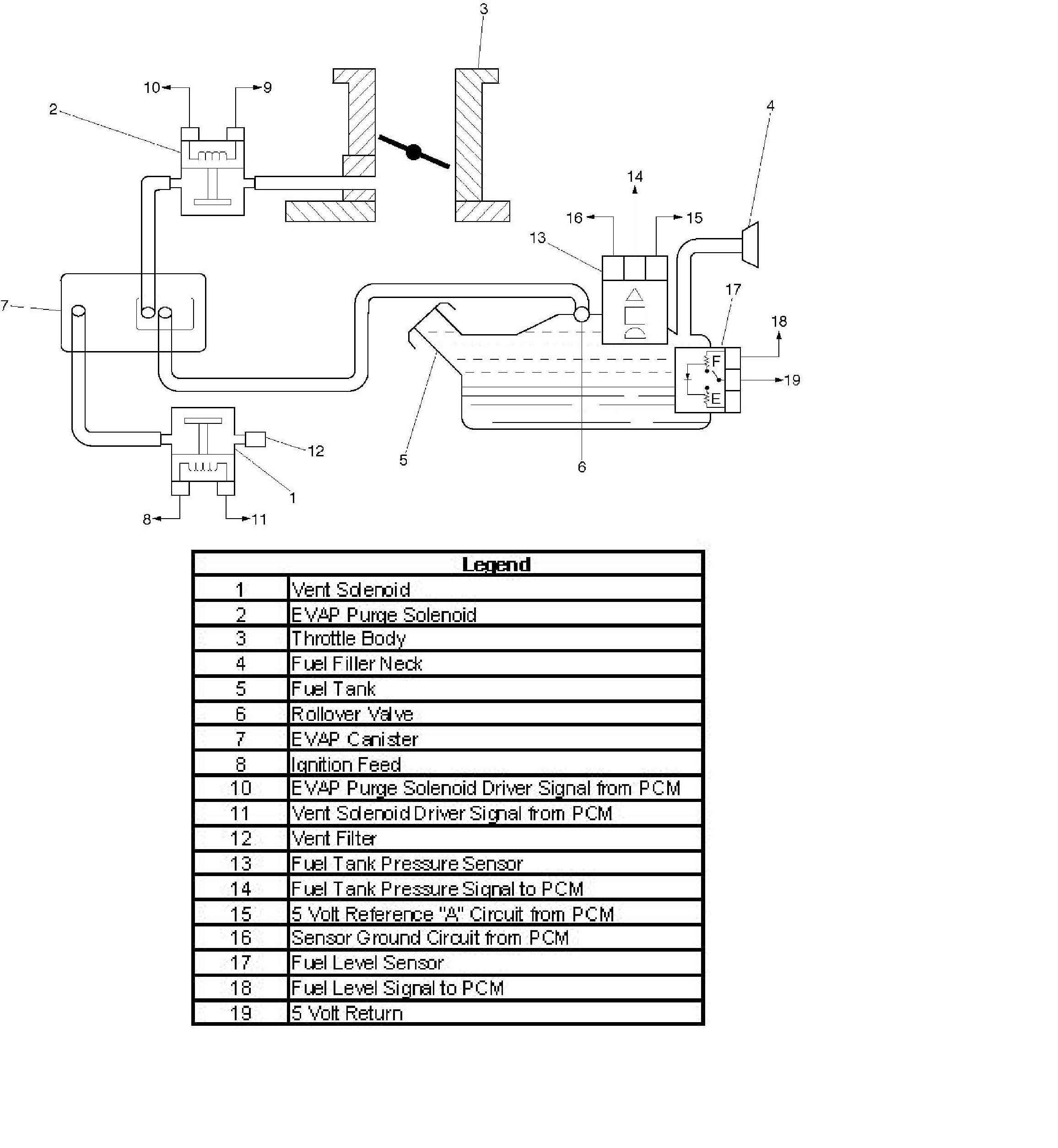
Diagrams
Emission Control Systems: Diagrams