Curiosii for ever!: Car repair manuals for everyone.

Charging System: Service and Repair

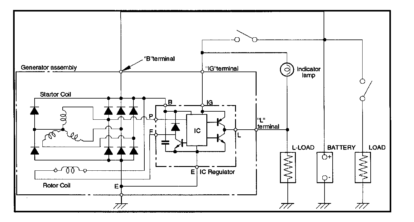
Charging System Schematic:




The operating condition of charging system is indicated by the charge warning lamp. The warning lamp comes ON when the starter switch is turned to "ON" position. The charging system operates normally if the lamp goes OFF when the engine starts.
If the warning lamp shows abnormality or if undercharged or overcharged battery condition is suspected, perform diagnosis by checking the charging system as follows:

1. Check visually the belt and wiring connector.
2. With the engine stopped, turn the stator switch to "ON" position and observe the warning lamp.

If lamp does not come ON:
Disconnect wiring connector from generator, and ground the terminal "L" on connector side.

If lamp comes ON:
Repair or replace the generator.