Curiosii for ever!: Car repair manuals for everyone.

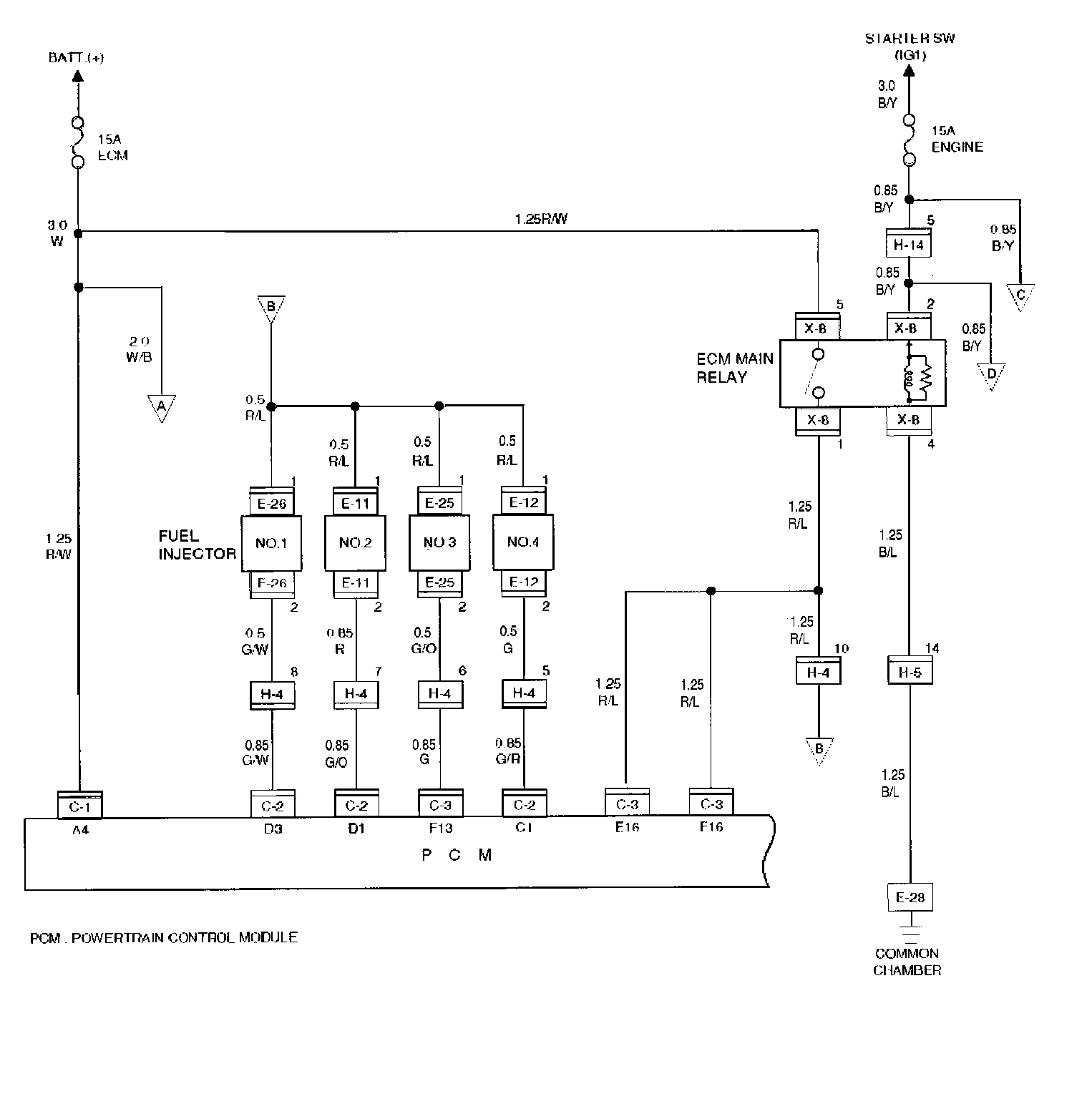
Engine Control Module




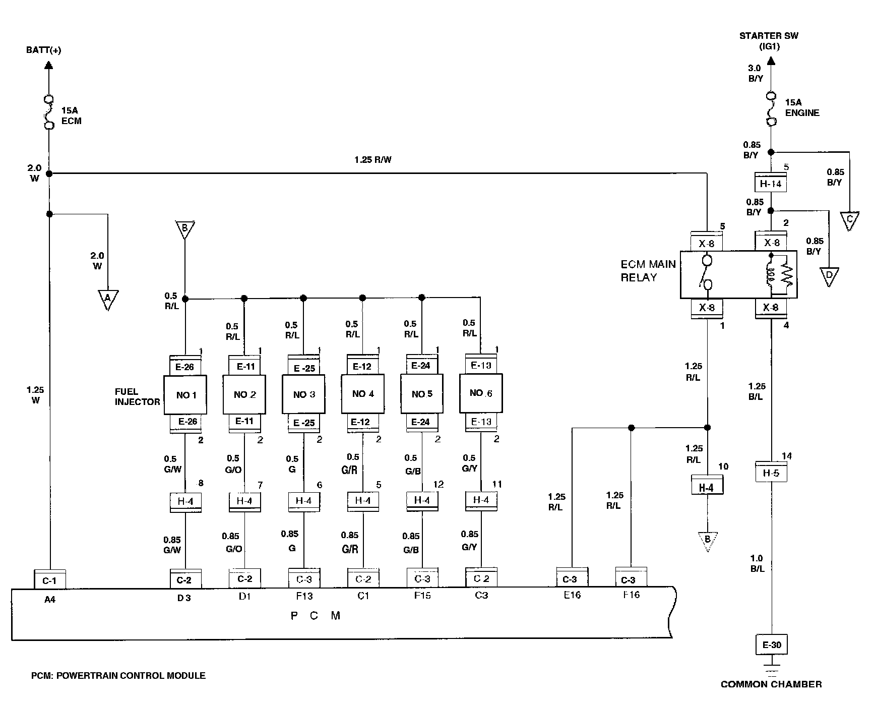
Circuit Diagram-1
Common Chamber
PCM Main Relay
Fuel Injector
PCM




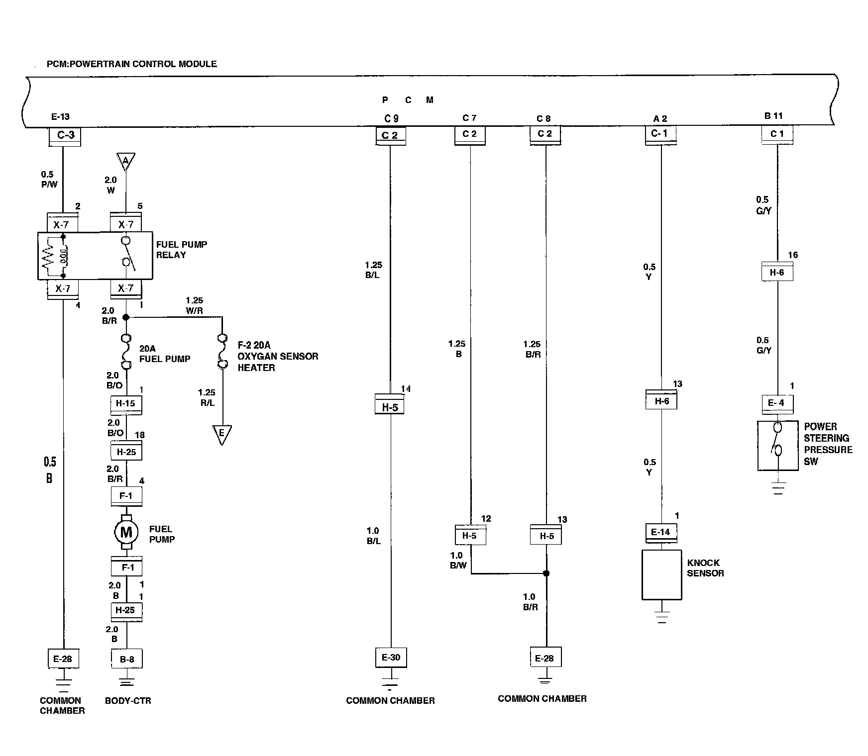
Circuit Diagram-2
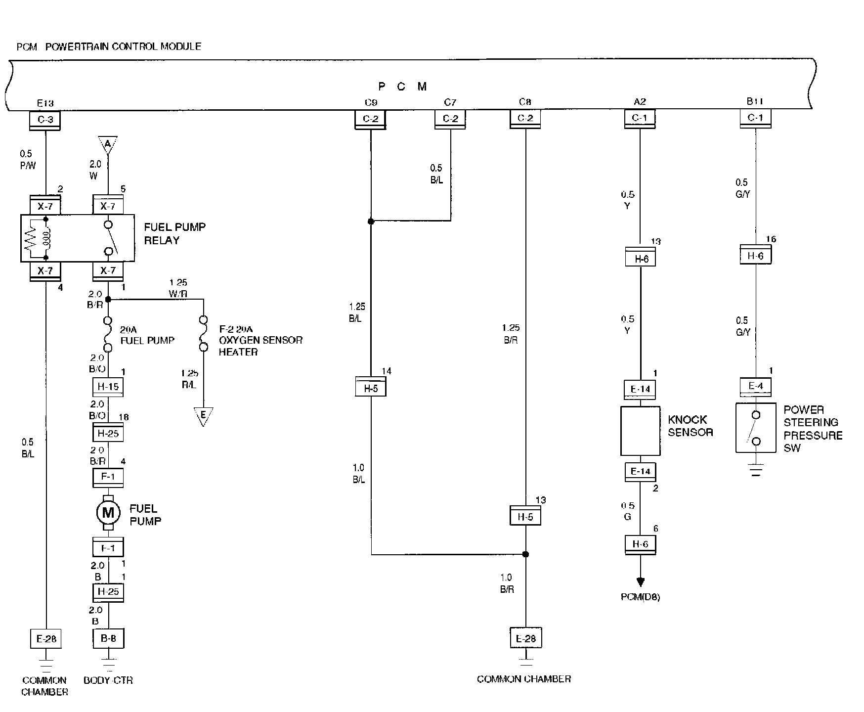
Body CTR
Common Chamber
Fuel Pump
Fuel Pump Relay
Knock Sensor
Oxygen Sensor Heater
PCM
Power Steering pressure SW




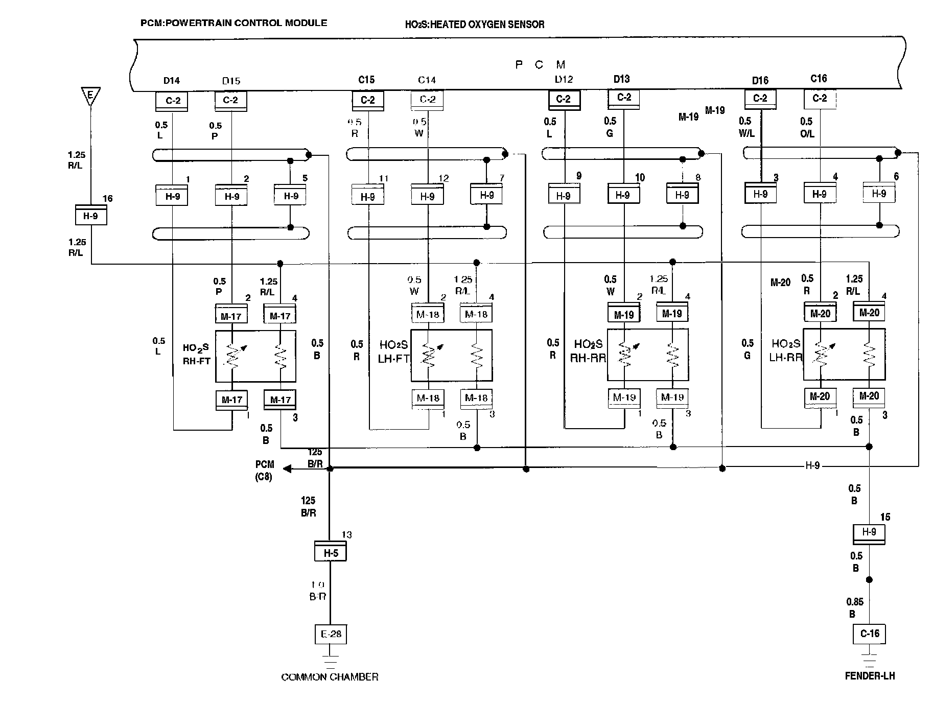
Circuit Diagram-3
Common Chamber
Fender-LH
HO2S RH-FT
HO2S LH-FT
HO2S RH-RR
HO2S LH-RR
PCM




Circuit Diagram-4
Chamber
Ignition Coil No. 1
Ignition Coil No. 2
Ignition Coil No. 3
Ignition Coil No. 4
PCM




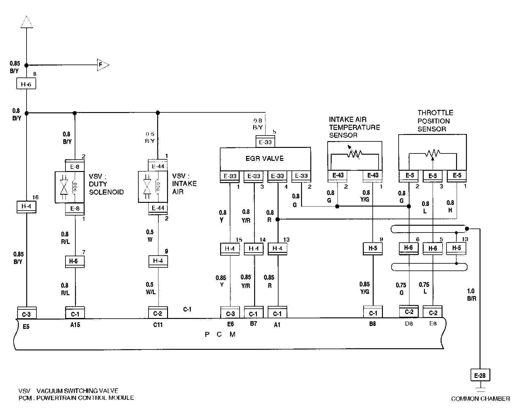
Circuit Diagram-5
Common Chamber
EGR Valve
Intake Air Temperature Sensor
Throttle Position Sensor
PCM
VSV : Duty Solenoid
VSV : Intake Air




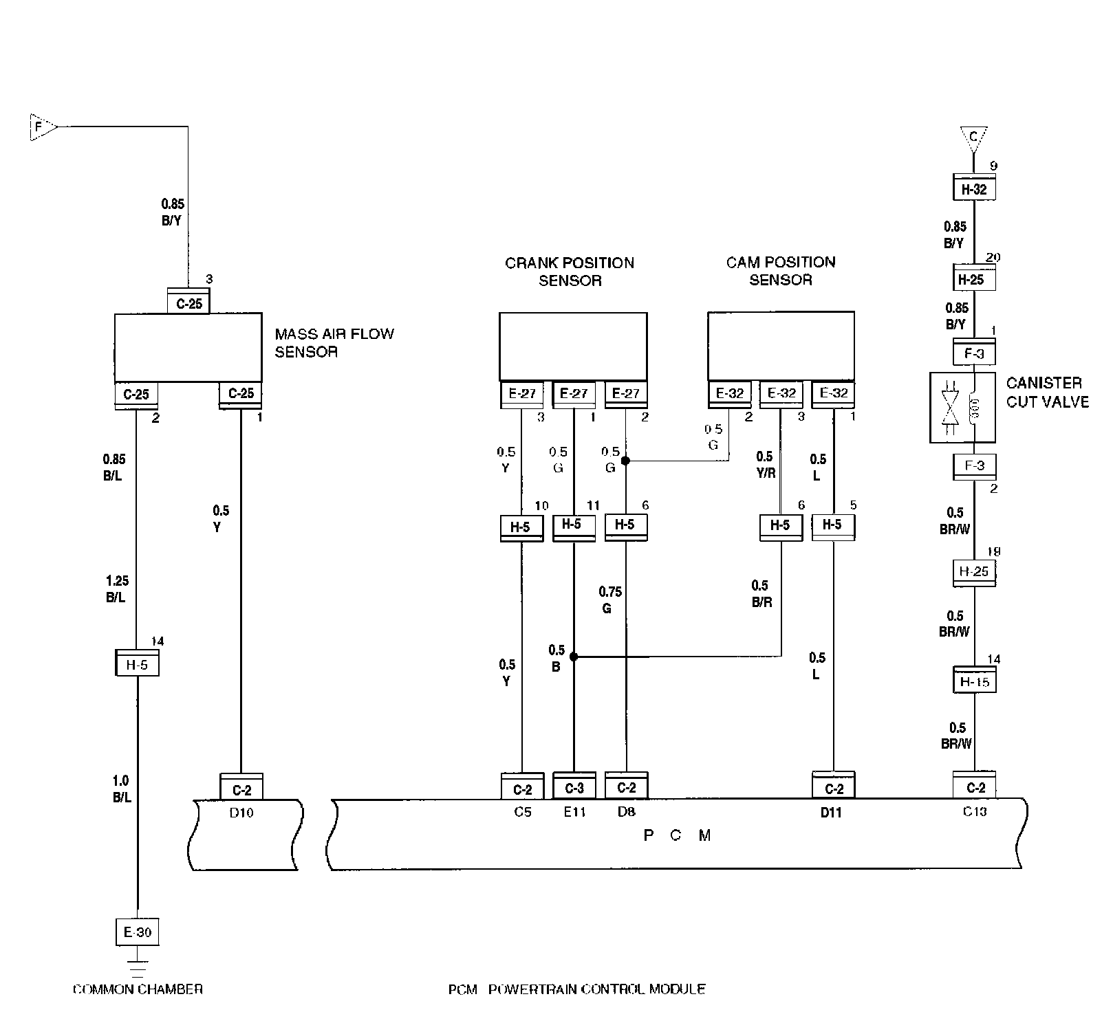
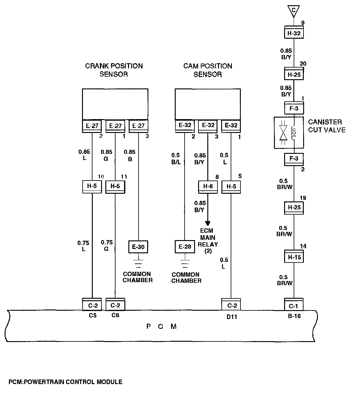
Circuit Diagram-6
Crank Position Sensor
Cam Position Sensor
Canister Cut Valve
Common Chamber
Mass Air Flow Sensor
PCM




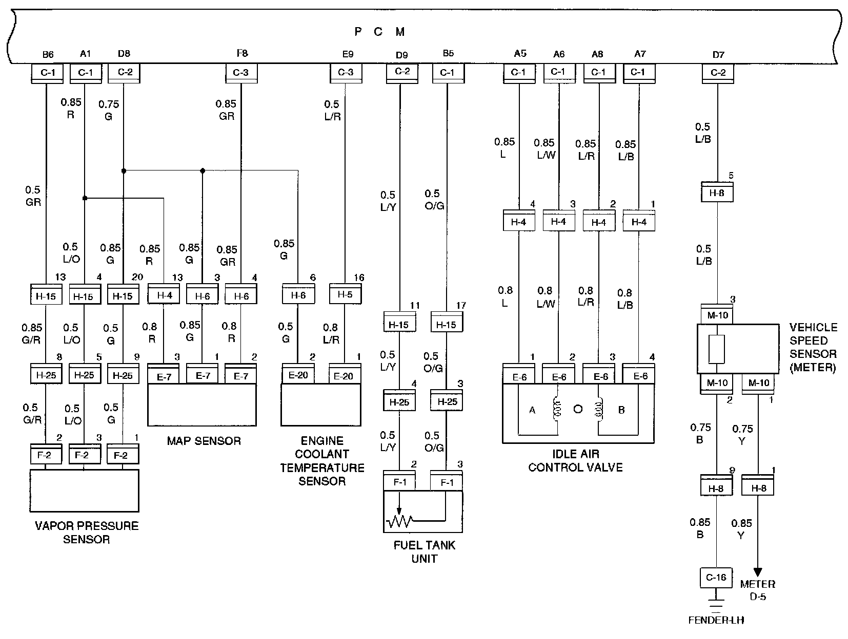
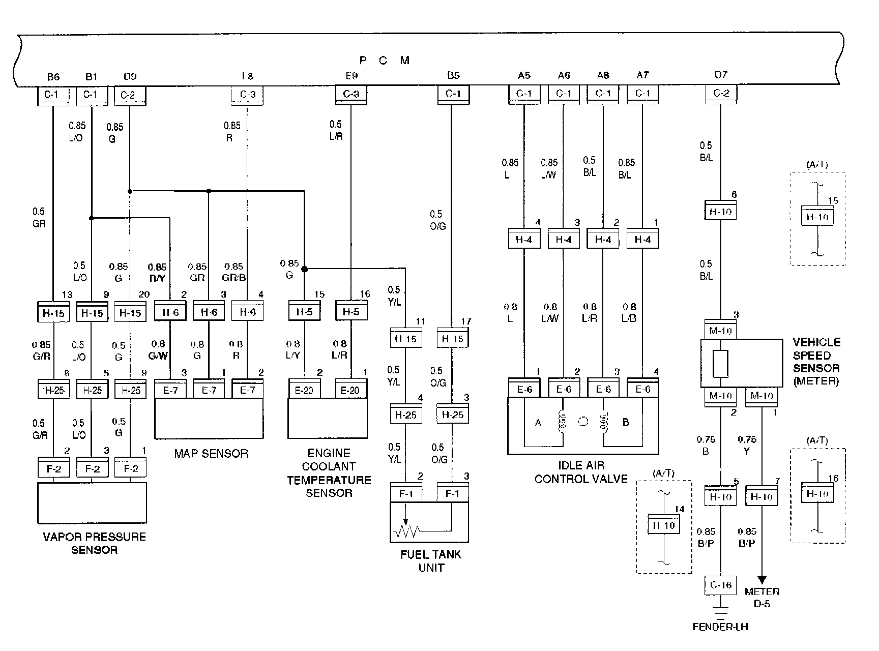
Circuit Diagram-7
Engine Coolant Temperature Sensor
Fuel Tank Unit
Fender-LH
Idle Air Control Valve
Map Sensor
Vehicle Speed Sensor (Meter)
Vapor Pressure Sensor
PCM




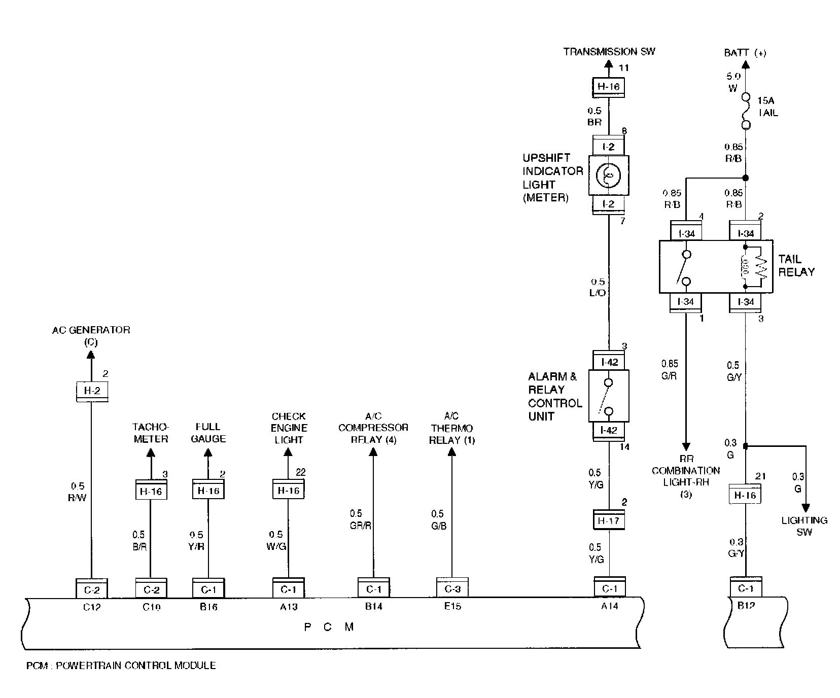
Circuit Diagram-8
Alarm & Relay Control Unit
Combination Light - RH
Upshift Indicator Light (Meter)
PCM
Tail Relay




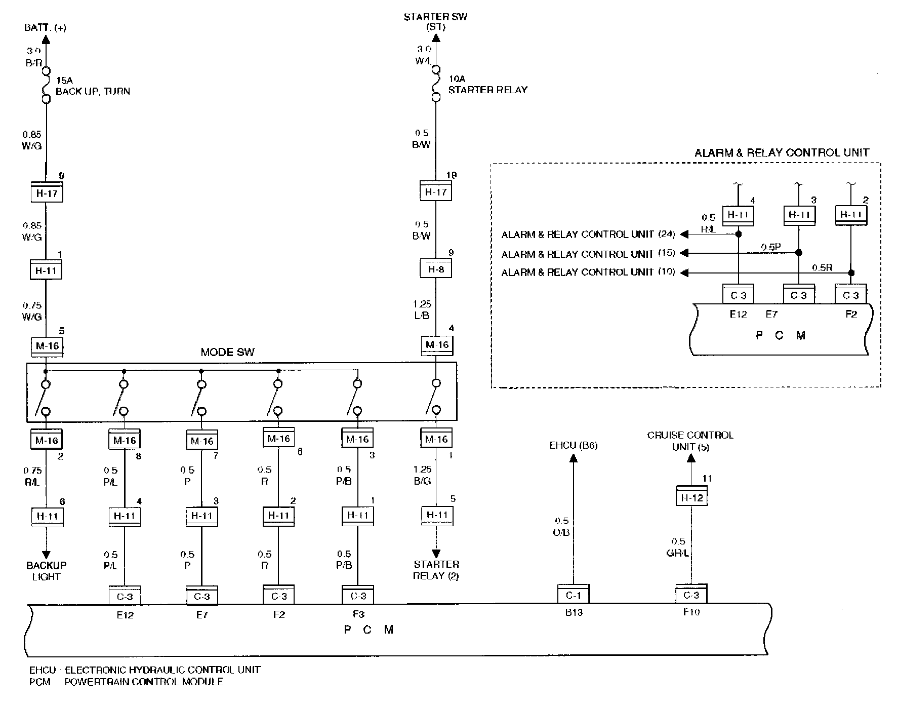
Circuit Diagram-9
Alarm & Relay Control Unit
Mode SW
PCM




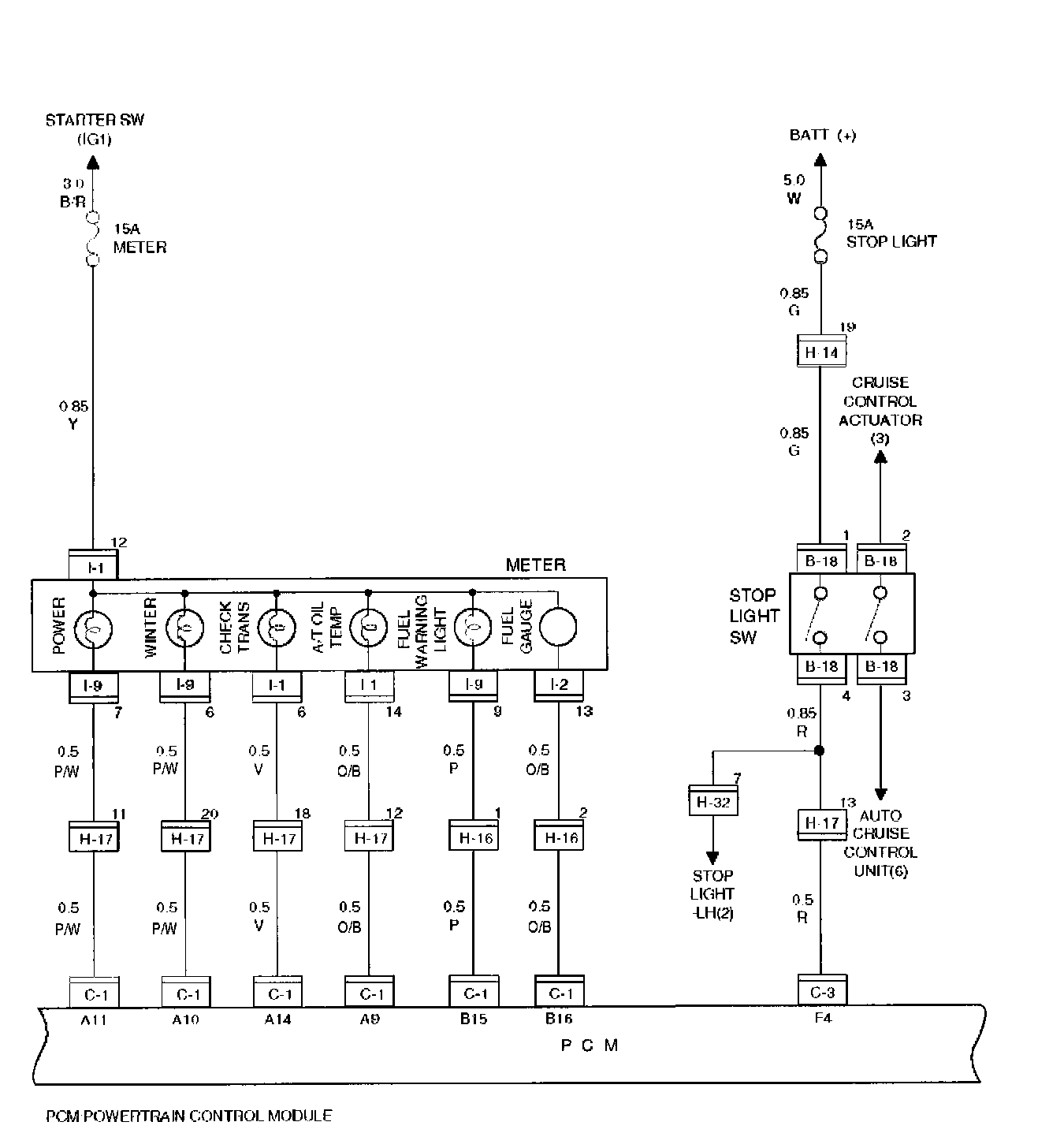
Circuit Diagram-10
Meter
- A/T Oil Temp
- Check Trans
- Fuel Gauge
- Fuel Warning Light
- Power
- Winter
PCM
Stop Light SW




Circuit Diagram-11
Adapter Case (Transmission)
- Force Motor
- Oil Temp Sensor
- TCC Solenoid
Main Case (Transmission)
- Band Apply
- 1-2, 3-4 Solenoid
- 2-3 Solenoid
PCM
Speed Sensor (Transmission)




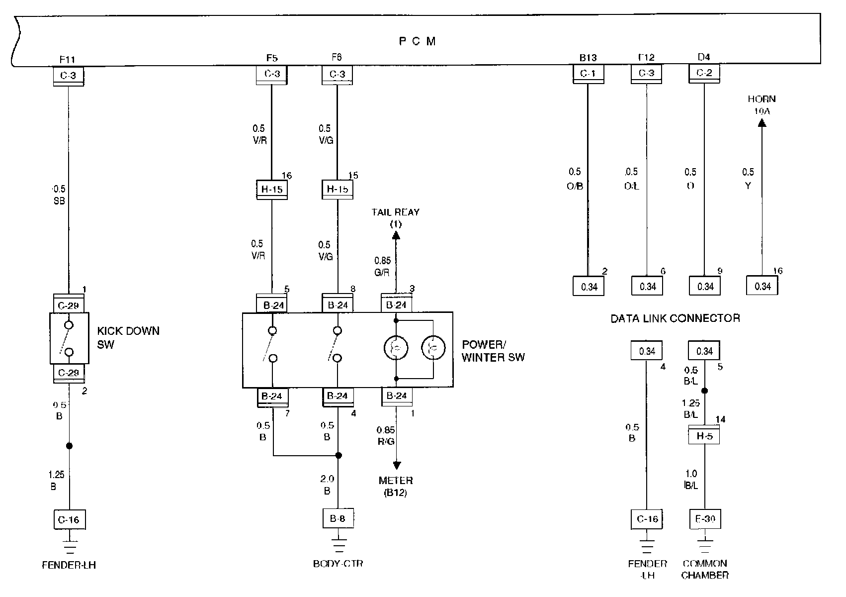
Circuit Diagram-12
Body - CTR
Common Chamber
Data Link Connector
Fender - LH
Kick Down SW
PCM
Power/Winter SW




Circuit Diagram-1 (HEC)
Common Chamber
PCM Main Relay
Fuel Injector
PCM




Circuit Diagram-2 (HEC)
Body CTR
Common Chamber
Fuel Pump
Fuel Pump Relay
Knock Sensor
Oxygen Sensor Heater
PCM
Power Steering pressure SW




Circuit Diagram-3 (HEC)
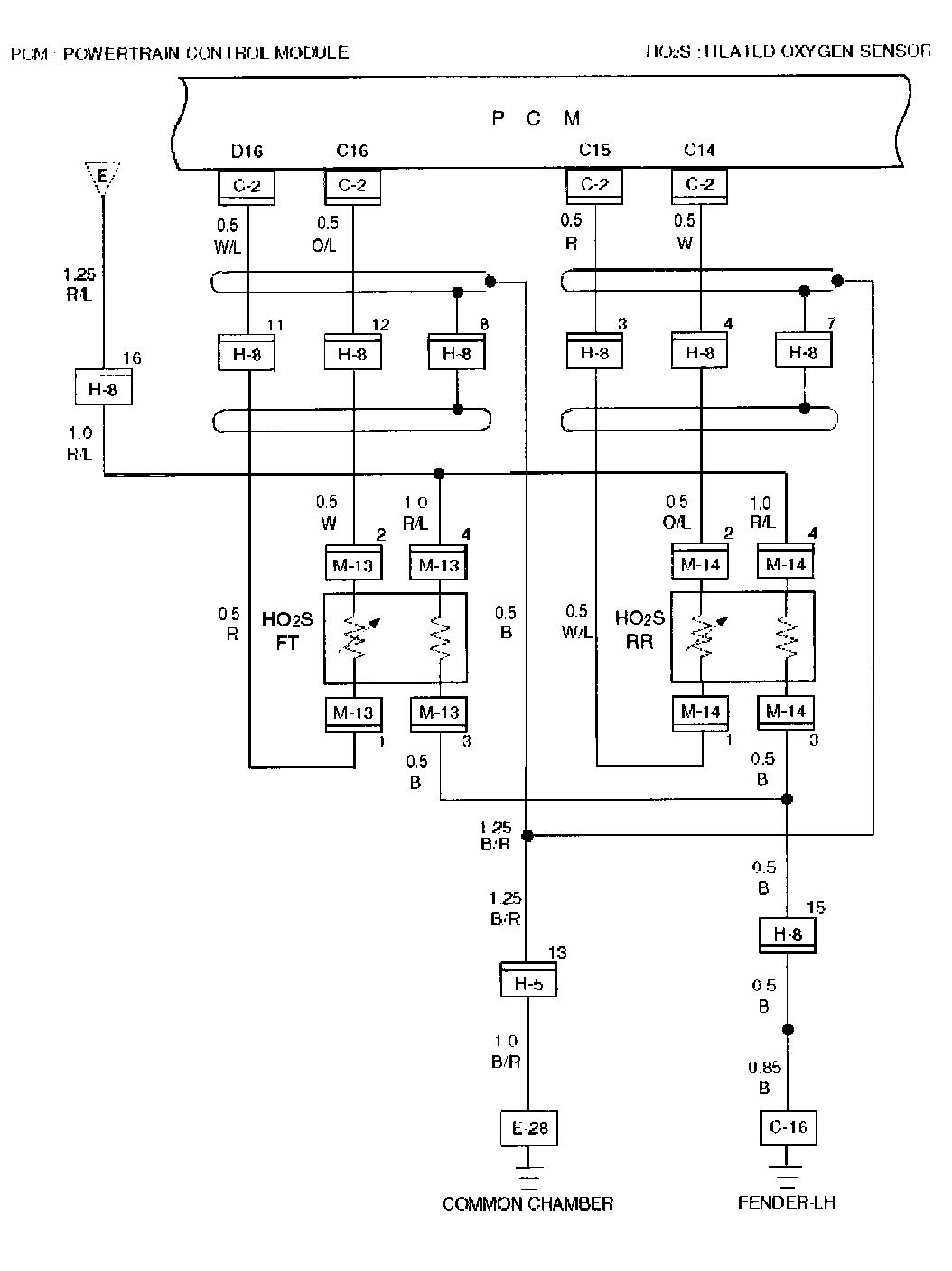
Common Chamber
Fender-LH
HO2S-FT
HO2S-RR
PCM




Circuit Diagram-4 (HEC)
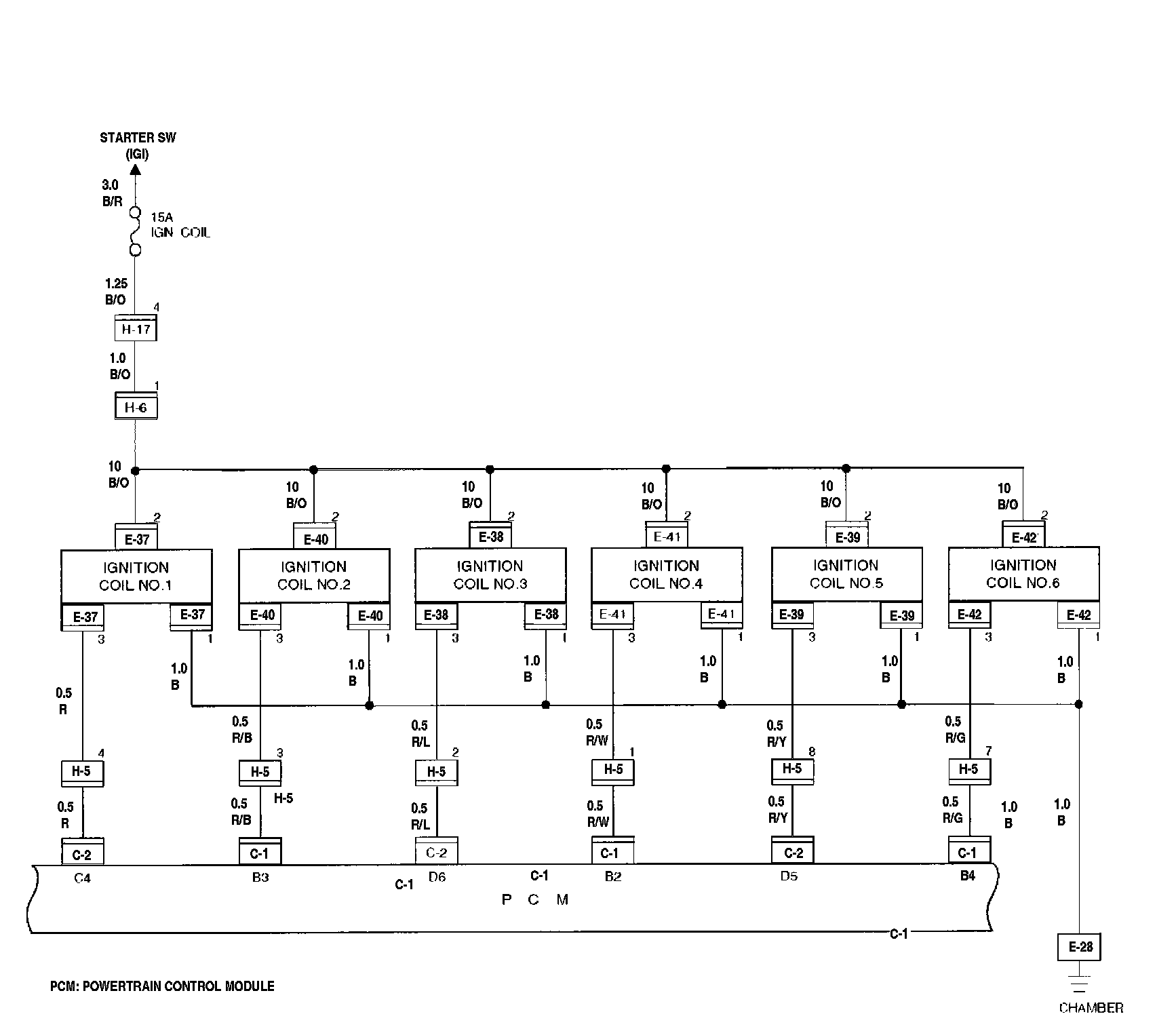
Common Chamber
Coil Driver
Ign.Coil
PCM




Circuit Diagram-5 (HEC)
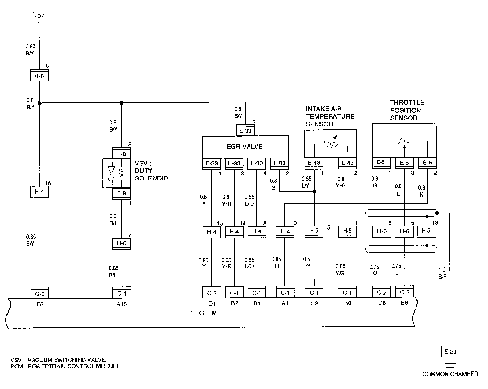
Common Chamber
EGR Valve
Intake Air Temperature Sensor
Throttle Position Sensor
PCM
VSV : Duty Solenoid




Circuit Diagram-6 (HEC)
Cam Position Sensor
Canister Cut Valve
Common Chamber
Crank Position Sensor
PCM




Circuit Diagram-7 (HEC)
Engine Coolant Temperature Sensor
Fuel Tank Unit
Fender-LH
Idle Air Control Valve
Map Sensor
Vehicle Speed Sensor (Meter)
Vapor Pressure Sensor
PCM




Circuit Diagram-8 (HEC)
Alarm & Relay Control Unit
Clutch SW
PCM
Shift Indicator Light (Meter)




Circuit Diagram-9 (HEC)
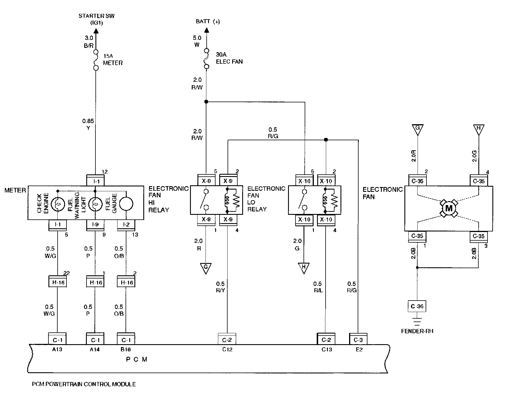
Electronic Fan
Electronic Fan LO Relay
Electronic Fan HI Relay
Fender-RH
Meter
- Check Engine
- Fuel Warning Light
- Fuel Gauge
PCM




Circuit Diagram-10 (HEC)
AC Pressure Sensor
Common Chamber
Data Link Connector
Fender - LH