Curiosii for ever!
: Car repair manuals for everyone.
Home
>>
Isuzu Truck
>>
1991
>>
Trooper II V6-2827cc 2.8L
>>
Repair and Diagnosis
>>
Diagrams
>>
Electrical Diagrams
>>
Computers and Control Systems
>>
System Diagram
>>
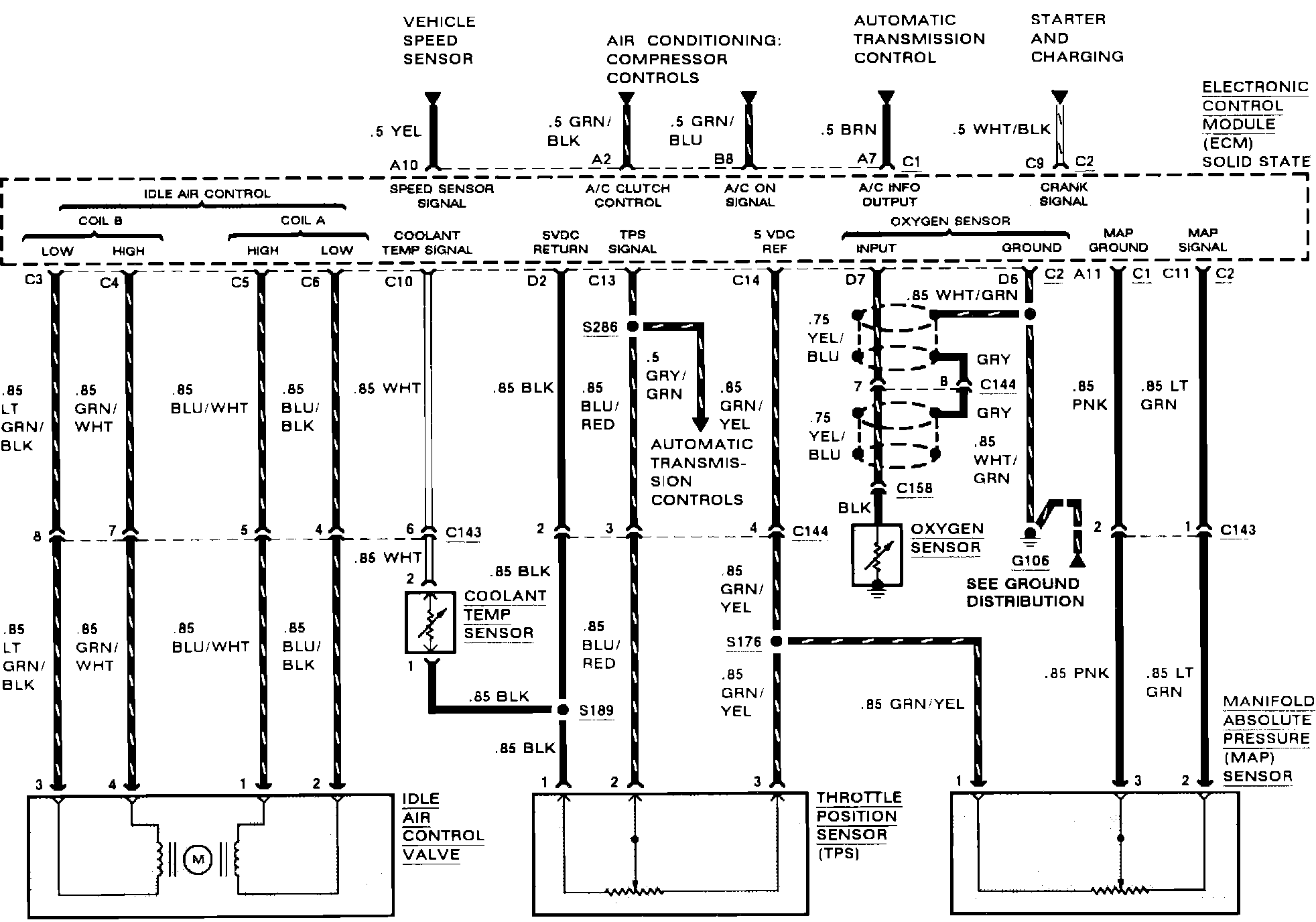
Electronic Control Module (ECM) Connections
>>
Inputs
>>
Throttle Position (TPS) Sensor
Throttle Position (TPS) Sensor
Engine Controls (Engine Data Sensors):