Curiosii for ever!
: Car repair manuals for everyone.
Home
>>
Isuzu Truck
>>
1990
>>
Trooper II V6-2827cc 2.8L
>>
Repair and Diagnosis
>>
Diagrams
>>
Electrical Diagrams
>>
Computers and Control Systems
>>
Engine Control Module
Engine Control Module
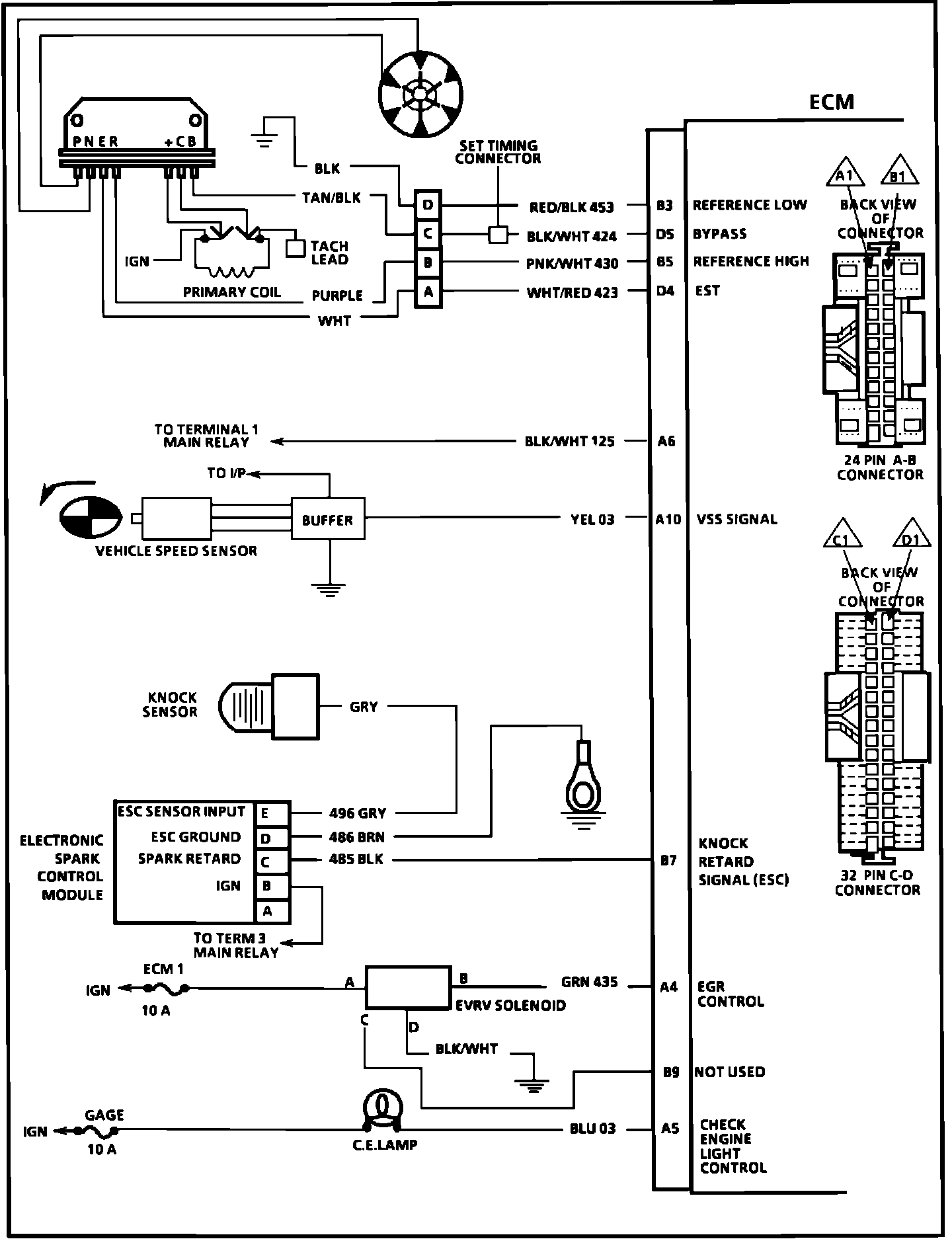
ECM Wiring Diagram (Part 1):
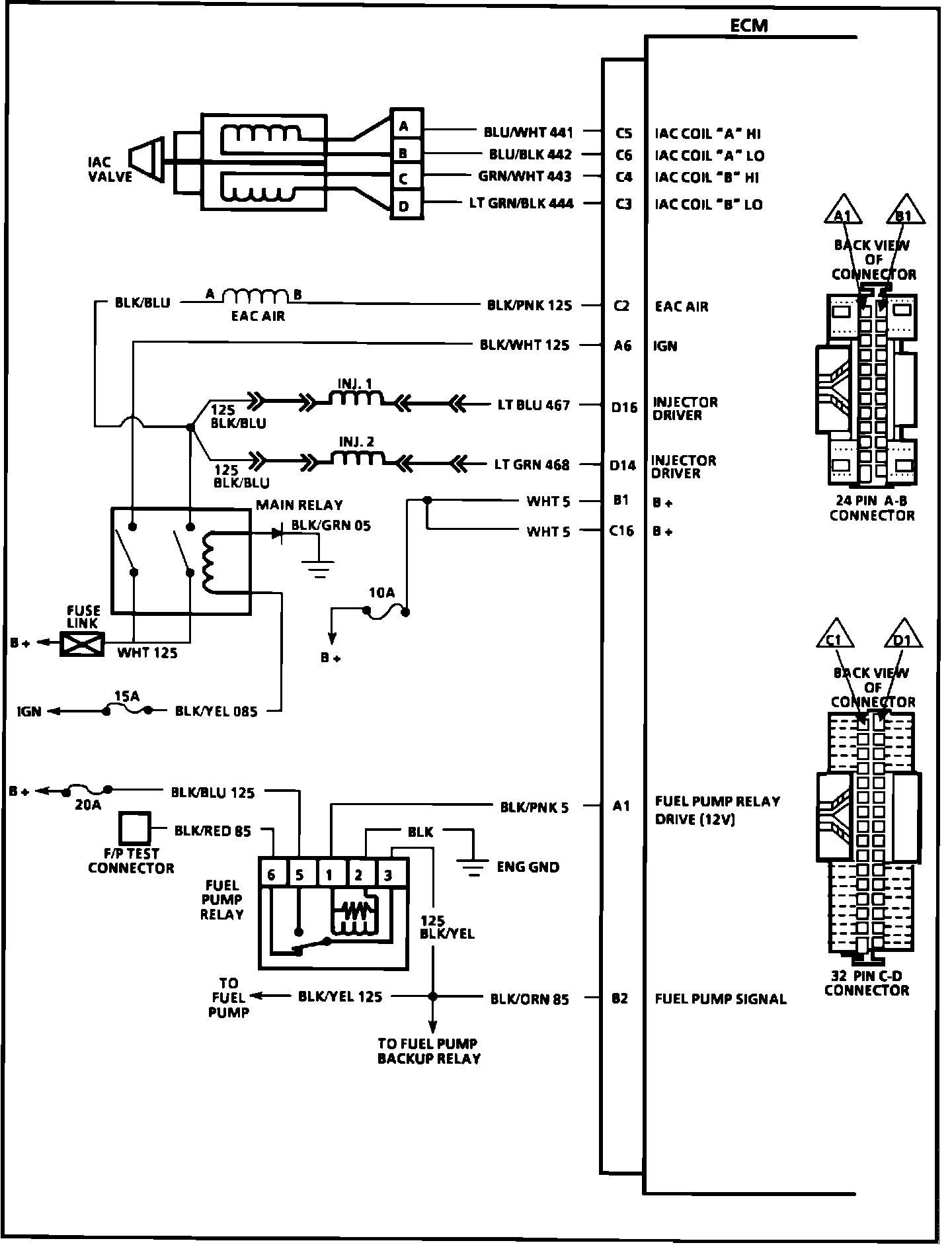
ECM Wiring Diagram (Part 2):
ECM Wiring Diagram (Part 3):