Curiosii for ever!
: Car repair manuals for everyone.
Home
>>
Isuzu Truck
>>
1987
>>
Trooper II L4-2254cc 2.3L SOHC
>>
Repair and Diagnosis
>>
Powertrain Management
>>
Computers and Control Systems
>>
Diagrams
>>
Wiring Schematic--Non Calif.
Wiring Schematic--Non Calif.
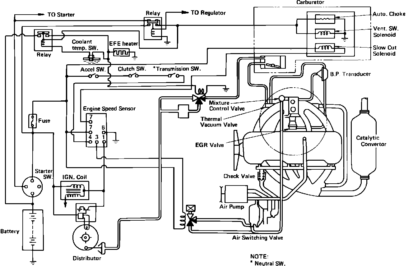
Fig. 110 Emission Controls Circuit Diagram: